Pour les propriétaires de maisons privées, le plus attrayant est leur propre système de chauffage autonome.
Dans tous les cas, il sera plus efficace, économique et maintenable.
En cas d'accident grave sur une ligne centralisée, cela demandera les efforts de nombreuses personnes, techniciens et temps.
Un système autonome situé dans une maison peut être réparé en plusieurs heures maximum.
La tâche principale est le choix correct de l'élément principal du système - une chaudière de chauffage capable d'effectuer ses tâches de la manière la plus efficace.
Série de chaudières à gaz Baxi Slim
La société italienne Baxi (Baxi) produit depuis plus d'un demi-siècle diverses installations de génie thermique, effectuant les tâches de chauffage des locaux et de préparation de l'eau pour l'alimentation en eau chaude. La gamme d'unités fabriquées est large, il existe des appareils pour toutes les conditions et tâches spécifiques.
Les chaudières à gaz sont parmi les types d'appareils les plus populaires, car leur économie et leur efficacité sont nettement en avance sur les autres conceptions..
La série Baxi Slim (Baxi Slim) représente une gamme de modèles de chaudières, dont la caractéristique est une puissance accrue et des possibilités plus larges par rapport aux échantillons muraux.
Plusieurs options de conception avec un brûleur ouvert ou fermé, des unités de type simple ou double circuit sont proposées à l'attention des utilisateurs.
Toutes les installations ont approximativement le même ensemble de fonctions, un système d'autodiagnostic et de protection.
Il n'y a pas de différence fondamentale dans la relation structurelle entre eux, seule la puissance des chaudières diffère, ce qui détermine les dimensions des locaux desservis.

Avantages des chaudières murales selon les avis des consommateurs
- Les chaudières "Baksi" à deux circuits, malgré leur petite taille, sont capables de chauffer la pièce et de chauffer l'eau en mode ininterrompu.
- Le chauffage de l'eau a lieu en mode débit continu et non dans une chaudière. C'est beaucoup plus pratique et économique.
- La chaudière est entièrement automatique. L'utilisateur n'a pas besoin de passer du temps à surveiller le processus de fonctionnement de la chaudière.
- En choisissant une chaudière à gaz murale "Baksi", il n'est pas nécessaire d'acheter un équipement supplémentaire. Tout ce qui est nécessaire au fonctionnement autonome de la chaudière est prévu par sa conception.
- Les dimensions de l'unité sont minimes. Il ne prend pas beaucoup de place, il est donc plus souvent installé dans la cuisine, où il correspond à la taille des armoires murales.
- Si la chaudière à gaz Baksi est correctement installée, les erreurs de fonctionnement sont pratiquement exclues. Il est fiable, efficace, sûr et relativement peu coûteux.
Quelle est la différence entre les chaudières murales et les chaudières au sol ?
Il n'y a pas de différence fondamentale dans la conception des chaudières murales et au sol. Mais compte tenu de la différence dans les conditions d'installation, vous pouvez remarquer une différence significative dans les exigences de conception.
Accrocher l'appareil au mur fixe certaines conditions, exigences de capacité portante du mur, limite le poids de la chaudière.
Un échantillon de sol peut être fabriqué à partir de matériaux plus solides et plus lourds, des unités de haute qualité et massives peuvent être installées.
En conséquence, une telle absence de restrictions permet d'augmenter la puissance et la productivité de l'unité, augmentant son efficacité.
Les chaudières au sol Baksi sont conçues pour chauffer une surface beaucoup plus grande que les installations murales..
Ils sont capables de chauffer des locaux industriels ou publics d'une superficie allant jusqu'à 500-600 m2, ce que les chaudières murales ne peuvent pas.


Chaudières au sol à gaz "Baksi"
Un large assortiment et des propriétés de consommation optimales distinguent les chaudières à gaz Baksi. Les avis des propriétaires qui ont installé la version au sol des chaudières indiquent leur performance ininterrompue. Et cela est dû à l'excellente qualité de leurs performances.
Les chaudières au sol à gaz "Baksi" disposent d'un système d'autodiagnostic électronique intégré, qui surveille les paramètres de fonctionnement et, si nécessaire, les ajuste en cas de chute de pression dans la ligne.
La chaudière à gaz Baksi fonctionne de manière totalement autonome, sans aucune intervention. Des erreurs dans le fonctionnement de la chaudière ou une diminution de la pression dans la canalisation entraînent un arrêt fonctionnel de l'alimentation en gaz du brûleur.
Les chaudières au sol sont produites en plusieurs versions. Vous pouvez choisir la chaudière au sol à gaz "Baksi" la plus adaptée aux besoins de votre maison, chalet d'été ou locaux industriels, où il est nécessaire de maintenir une température constante. Les avis des propriétaires indiquent que les erreurs de connexion sont pratiquement exclues, les modèles sont extrêmement simples. Les installateurs d'unités les personnaliseront selon les besoins du propriétaire.
L'assortiment de chaudières à gaz au sol "Baksi":
- Chaudières à circuit unique.
- Chaudières à double circuit.
- Chaudières atmosphériques.
- Chaudières à condensation.
Types existants
Il existe deux types de chaudières :
- Circuit unique... Conçu pour remplir une seule fonction - chauffer le liquide de refroidissement (ou l'eau de chauffage, OM).
- Double-circuit... Alimenter la pièce en eau chaude (ECS), en parallèle de l'alimentation électrique du circuit de chauffage.
De plus, il existe des options avec un brûleur ouvert (atmosphérique) ou fermé (turbocompressé), dont la différence réside dans la conception de la chambre de combustion.
La première option est beaucoup plus simple et moins chère, la seconde prévoit la présence d'un ventilateur fournissant de l'air frais à la chambre et fournissant un mode de combustion prédéterminé.
La plupart des modèles sont équipés d'un brûleur à deux allures permettant de moduler la flamme. Cela augmente l'efficacité de l'installation, vous permet de modifier les réglages en douceur et d'obtenir des températures précises dans les circuits en cours d'entretien.


La gamme
La série Baxi Slim comprend des brûleurs ouverts et fermés dans sa gamme.
De plus, la liste comprend des échantillons de circuit simple et double... Les monocircuits ont une puissance de 24 et 30 kW (avec brûleur fermé), et de 15 à 62 kW (avec chambre de combustion ouverte),
Les modèles à deux circuits sont disponibles en 24 et 30 kW (avec brûleur fermé) et seulement 24 kW avec brûleur ouvert.
Tous les modèles ont les désignations appropriées dans le marquage, grâce auxquelles vous pouvez déterminer le type de construction:
- Les chiffres 1 ou 2 indiquent le nombre de contours.
- iN - brûleur ouvert, il n'y a pas d'éléments du groupe hydraulique - pompe, manomètre, vase d'expansion.
- i - chambre de combustion ouverte, il y a un groupe hydraulique.
- FiN - Chambre de combustion fermée, aucun élément du groupe hydraulique.
- Fi - brûleur fermé, il y a des éléments hydrauliques.
IMPORTANT!
Les modèles sans groupe hydraulique sont beaucoup moins chers, mais ils doivent installer une pompe de circulation comme élément supplémentaire, sinon le liquide de refroidissement ne circulera pas et le système ne fonctionnera pas.


teplomex.ru
Chaudières à gaz en fonte Baxi Slim Sont des appareils au sol fiables pour chauffer une maison privée, adaptés aux conditions russes. Les bons avis clients, la qualité de fabrication européenne et les matériaux ont fait de ce modèle la meilleure solution pour organiser le chauffage autonome.
Considérez l'appareil des chaudières des séries Baxi Slim 1.300 iN et 1.400 iN, ainsi que toute la gamme de modèles d'unités au sol d'un fabricant italien bien connu.Notons les principaux types et caractéristiques, avantages, inconvénients et problèmes possibles pendant le fonctionnement, grâce au mode d'emploi et aux caractéristiques techniques des chaudières au sol à gaz à circuit simple et double "Baksi Slim".
Chaudières à gaz au sol Baxi Slim: gamme de modèles et caractéristiques
La société Baksi, avec les modèles muraux, est également représentée sur le marché des chaudières à gaz au sol - appareils de chauffage en fonte de la série Slim. Traduit de l'anglais, le mot «slim» signifie «étroit». L'une des caractéristiques distinctives de ces modèles est leur taille compacte, car la largeur de la chaudière n'est que de 35 cm !


Chaudière à gaz au sol Baxi Slim
En raison de ses petites dimensions, la chaudière au sol Baksi Slim peut être installée non seulement dans une chaufferie séparée, mais même dans une petite cuisine.
L'élément principal de la chaudière "Baksi Slim" est un échangeur de chaleur en fonte durable pour chauffer le liquide de refroidissement circulant dans le circuit de chauffage. Selon la puissance du modèle, cet échangeur de chaleur a un nombre différent de sections :
- 3 sections: 15 kW; - 4 tranches : 23 kW ; - 5 tranches : 30 kW ; - 6 tranches : 40 kW ; - 7 tranches : 49 kW ; - 9 tranches : 62 kW.


Dimensions et raccordement de la chaudière Baxi Slim 1.400 iN
A - ligne d'alimentation du circuit de chauffage ;
B - ligne de retour;
C - raccordement au gaz.
Sur le marché, vous pouvez trouver différents modèles de chaudières au sol Baksi, leurs différences sont indiquées dans le nom de l'appareil. Il contient la puissance nominale de la chaudière : 15, 23, 30, 40, 49 ou 62 kW, son équipement, la méthode d'évacuation des produits de combustion et la destination.
Selon la méthode d'élimination des produits de combustion, on trouve des chaudières au sol "Baksi Slim":
- à chambre de combustion ouverte ou atmosphérique, avoir les symboles "iN" ou "i" dans la désignation ; - avec chambre fermée et tirage forcé (turbo), avoir le symbole "F" : "FiN" ou "Fi".
Également précisé dans le nom et l'équipement de la chaudière de la série "Slim":
- avec une pompe de circulation « Grundfos » et un vase d'expansion : « i » ou « Fi » ; - chaudières en configuration de base avec numéro d'article "N": "iN" ou "FiN".
Le but des appareils est également différent, ils sont produits à la fois pour le chauffage et pour l'alimentation en eau chaude, et cela nous est indiqué par le premier chiffre (1 ou 2) dans leur marquage :
- circuit unique (par exemple: 1.300 iN, 1.400 iN, 1.620 iN); - double circuit (par exemple : 2.300 iN, 2.400 i, 2.620 FiN).


L'appareil de la chaudière à gaz au sol Baxi Slim
Les plus populaires parmi les consommateurs russes sont les chaudières à circuit unique avec une chambre de combustion ouverte dans la configuration de base, principalement en raison du prix raisonnable de l'équipement. De plus, vous pouvez toujours acheter séparément une pompe de circulation et un vase d'expansion, ce qui s'avérera plus rentable et plus rentable.
Il en va de même pour les appareils à tirage forcé, leur prix est sensiblement plus élevé que pour les modèles atmosphériques de chaudières Baksi Slim.
Toutes les chaudières à circuit unique "Baxi Slim" ont la possibilité de connecter une chaudière à chauffage indirect externe de différents volumes pour la préparation d'eau sanitaire. Sur le panneau de commande de la chaudière, il y a des boutons-régulateurs spéciaux pour régler la température d'eau requise non seulement dans le système de chauffage, mais aussi dans la chaudière externe.


Chaudière "Baxi Slim" avec une chaudière à chauffage indirect pour 200 litres "Baxi Premier"
Tous les appareils de la série Slim peuvent fonctionner dans deux modes de température:
- chauffage : 30-85°С ; - chauffage au sol : 30-45°С.
De plus, les chaudières au sol Baksi disposent d'une automatisation intégrée en fonction des conditions météorologiques, la possibilité de contrôler à distance le fonctionnement à l'aide d'un thermostat programmable ou mécanique.
Les chaudières sont équipées d'un allumage électrique et d'une modulation douce de la flamme du brûleur, d'un système de sécurité moderne et d'un capteur de tirage connecté à la hotte (stabilisateur de tirage), qui est inclus dans l'appareil.
Caractéristiques
Le diamètre de la cheminée pour les modèles atmosphériques est de 110 à 180 mm, le raccordement du gaz à la chaudière se fait avec un tuyau de gaz à soufflet avec un diamètre de filetage de 1/2' ou 3/4'. Le diamètre du filetage intérieur des raccords du circuit de chauffage est de 1 1/4 ', et sur les modèles avec pompe et réservoir intégrés: "retour - 1 1/4", "droit" - 3/4'.


Baxi Slim: spécifications
Avantages des chaudières au sol Baksi Slim:
- échangeur de chaleur en fonte ; - brûleur à gaz en acier inoxydable; - la possibilité de connecter une chaudière et un thermostat d'ambiance ; - qualité des matériaux et de la fabrication; - la présence d'un stabilisateur de traction (dans les modèles d'une puissance de 40 kW); - format compact.
Inconvénients des chaudières Baxi Slim:
- prix élevé à partir de 65 000 roubles; - volatilité de l'alimentation 220 V ; - absence d'une sonde ECS pour une chaudière et d'une sonde de température extérieure dans le colis.
Chaudière à gaz au sol "Baxi Slim»Avec un échangeur de chaleur en fonte - c'est l'une des meilleures solutions sur le marché lors du choix d'un appareil de chauffage pour chauffer une maison. De nombreuses critiques positives des clients, une excellente qualité et une polyvalence rendent ces appareils de plus en plus populaires. Nous avons examiné les caractéristiques techniques et les caractéristiques de l'appareil des chaudières au sol de fabrication italienne conformément aux instructions. Nous regardons un retour vidéo négatif d'un utilisateur.
Caractéristiques
Considérez les caractéristiques techniques générales des modèles populaires de chaudières au sol Baksi Slim:
| Caractéristique | Circuit unique | Double-circuit | ||||||
| 2.300 Fi | 2.230i | 2.300 je | 1.230Fi | 1.300Fi | 1.150i | 1.230i | 1.300 je | |
| Efficacité,% | 90 | 90,2 | 90 | 90,2 | 90 | 90,3 | 90,2 | 90 |
| Type de brûleur | Fermer | Ouvert | Ouvert | Fermer | Fermer | Ouvert | Ouvert | Ouvert |
| Vase d'expansion | 10 l / 1 bar | |||||||
| Volume de chaudière intégré, l | 60 | 50 | 50 | — | — | — | — | — |
| Volume d'eau de chaudière, l | 14,6 | 11,8 | 14,6 | 11,8 | 14,6 | 9 | 11,8 | 14,6 |
| Consommation de gaz, m3 / h | 3,49 | 2,59 | 3,49 | 2,59 | 3,49 | 1,74 | 2,59 | 3,49 |
| Nombre de sections d'échangeur de chaleur | 5 | 4 | 5 | 4 | 5 | 3 | 4 | 5 |
| Température HR | 35-85° | |||||||
| puissance, kWt | 29,7 | 22,1 | 29,7 | 22,1 | 29,7 | 14,9 | 22,1 | 29,7 |
| Hauteur | 850 mm | |||||||
| Largeur | 650 mm | 350 millimètres | ||||||
| Profondeur | 600 millimètres | 596 mm | 676 mm | 520 millimètre | 600 mm | 680 mm | ||
| Poids (kg | 177 | 176 | 191,5 | 118 | 144,5 | 93 | 119,5 | 143 |
Chaudières murales BAXI


Chaudière murale Baksi
La meilleure option pour organiser le chauffage autonome dans une maison ou un appartement privé est les chaudières murales à gaz à double circuit, dont les critiques peuvent devenir l'un des outils d'analyse de la gamme de produits de l'entreprise. Ils sont l'un des plus populaires, car ils ont plusieurs séries, chacune caractérisée par des caractéristiques techniques particulières.
L'un des paramètres déterminants de l'équipement de chauffage est sa puissance et, pour les chaudières à gaz, le type de brûleur (fermé ou atmosphérique) ainsi que la méthode d'élimination des gaz de monoxyde de carbone. Pour les appartements et maisons sans chaufferie, il est préférable d'utiliser des modèles à tirage forcé.
Pour les chaudières à tirage forcé, vous devez acheter un tuyau coaxial spécial, qui a pour fonction d'éliminer le monoxyde de carbone et à travers lequel l'air de la rue pénètre dans le brûleur.
Principales séries de chaudières BAXI


Construction du baxi principal
Si vous avez besoin d'un système de chauffage avec une chaudière baxi avec une taille d'installation minimale, la série Main sera la meilleure option. Les dimensions dans ce cas ne sont que de 730 * 400 * 299 mm.
Un échangeur de chaleur typique est une conception bithermique. Les plaques de cuivre sont soudées par points sur la surface du tuyau. Ainsi, le fabricant a atteint l'indicateur d'efficacité maximale. Un vase d'expansion et une pompe de circulation sont installés dans la structure. Par conséquent, le raccordement de la chaudière baxi au système de chauffage ne présente pas de difficultés particulières. Mais il faut se rappeler que ce travail ne doit être effectué que par des spécialistes avec l'autorisation appropriée.
De plus, les caractéristiques de la série principale de chaudières baxi pour le chauffage sont les suivantes :
- La modulation de la flamme du brûleur s'effectue en mode continu, aussi bien pour le chauffage que pour l'ECS ;
- Régulation de l'air avec technologie brevetée;
- Deux modes de fonctionnement de chauffage - 80-35 et 45-35 ° . Ce dernier est destiné aux systèmes de chauffage par le sol;
- Filtration de l'eau provenant du système d'approvisionnement en eau central.
Pour les chaudières à gaz de la série Baxi Main, un coût abordable est caractéristique. Le modèle le plus simple d'une puissance de 18 kW avec Main Four 18 F coûtera 44 000 roubles.
Série de chaudières Luna BAXI


Construction de la cloche baxi Luna
L'un des inconvénients des chaudières à gaz pour baxi mural à double circuit dans les revues est leur sensibilité à la chute de pression du gaz principal et aux surtensions. Par conséquent, la société a développé la série Luna adaptée aux conditions d'exploitation russes.
Le plus populaire est le modèle Luna 3 Comfort. Il s'agit d'une chaudière à double circuit avec un écran LCD pratique et des commandes fonctionnelles. Il fonctionnera même lorsque la pression du gaz chute à 5 mbar. Il convient également de noter le traitement spécial de l'échangeur de chaleur primaire en cuivre. La couche protectrice réduit le risque de corrosion à sa surface.
La puissance de la chaudière dépend directement de la surface de la pièce - 10 m² nécessiteront 1 kW d'énergie thermique.
Les autres avantages des chaudières murales à gaz Baksi Luna sont :
- Bon fonctionnement de l'allumage électronique;
- Il est possible de raccorder une chaudière à accumulation ;
- Programmation hebdomadaire des modes de chauffage ;
- Fonctionnement normal dans la plage de tension secteur de 170 à 250 V.
Il est à noter que l'agencement d'un système de chauffage avec une chaudière Luna baxi ne différera pas beaucoup en termes de coût de la série Main. Le prix d'un modèle de 24 kW sera de 66 000 roubles. Et cela en tenant compte des fonctionnalités supplémentaires et de la fiabilité accrue de la conception.
En plus de ces chaudières, on distingue la gamme de modèles Fourtech et Eco Compact. Ils ont les mêmes caractéristiques de mise en page, mais diffèrent légèrement en fonctionnalités.
| Modèle | puissance, kWt | prix, frotter. |
| PRINCIPAL Quatre 24 | 24 | 43000 |
| ECO Compact 1.24F | 24 | 43500 |
| LUNA-3 240 Fi | 24 | 67500 |
| FOURTECH 24 F | 24 | 49700 |
Pour connecter correctement la chaudière baxi au système de chauffage, vous devez d'abord déterminer son emplacement. Le plus souvent c'est la cuisine. Ensuite, à l'aide du gabarit fourni avec l'équipement, les fixations sont installées. La chaudière ne doit être raccordée au réseau de gaz que par des spécialistes de la société de gestion.
Le mur doit être traité avec un matériau ignifuge avant l'installation. C'est l'une des principales conditions pour une installation correcte des équipements à gaz.
Avantages et inconvénients
Les avantages des chaudières Baksi Slim comprennent:
- Haute fiabilité, résistance aux charges externes et technologiques.
- La capacité de chauffer de grandes surfaces.
- L'utilisation de pièces en fonte (échangeur de chaleur) augmente la durée de vie des chaudières d'environ 5 ans.
- Haute efficacité de l'équipement, dont l'efficacité est supérieure à 90%.
- Larges possibilités de chaudières, permettant l'installation dans des circuits de chauffage de différents types.
- La possibilité de chauffer simultanément les locaux et de fournir de l'eau chaude.
- Auto-diagnostic, présence d'un contrôle sur le fonctionnement de tous les éléments structurels importants.
- Les usines sont adaptées aux conditions technologiques russes.
Les inconvénients des chaudières sont considérés comme:
- Volatilité des unités. Une coupure de courant signifie que le circuit de chauffage de la maison est coupé.
- Installations exigeantes pour la stabilité de l'alimentation électrique.
- Le poids des chaudières est important, ce qui rend le transport difficile.
- Le coût des équipements et des pièces de rechange est très élevé et constitue un facteur important limitant la demande.
Les avantages et inconvénients des chaudières au sol Baksi diffèrent peu des qualités des autres échantillons, car ils sont directement liés aux caractéristiques de conception de ces installations..


Chaudière gaz monocircuit au sol BAXI SLIM 1.300 iN 5E
Période de garantie BAXI SLIM est de deux ans (24 mois) à compter de la date de mise en service de l'équipement, mais pas plus de 30 mois à compter de la date de vente de l'équipement. A partir du 14ème mois de fonctionnement, la garantie n'est valable que s'il y a une marque sur le passage du service dans la carte de garantie.L'entretien régulier du service est effectué aux frais du client, ou est inclus dans le prix du contrat d'entretien du matériel. En l'absence de documents pertinents, la période de garantie est calculée à compter de la date de fabrication du matériel. La période de garantie pour les ensembles et composants remplacés après l'expiration de la période de garantie de l'équipement est de 12 mois. À la suite de la réparation ou du remplacement d'unités et de composants d'équipement, la période de garantie pour l'équipement dans son ensemble n'est pas renouvelée.
La garantie n'est valable que lorsque le produit est mis en service (première mise en service) par une organisation de service spécialisée disposant des licences établies par la législation russe. Lors de la vente d'une chaudière, une société commerciale fournit aux utilisateurs finaux les coordonnées des organisations de service. L'organisation de service peut faire partie d'une société commerciale. L'utilisateur final est obligé d'avoir un document confirmant la mise en service du produit, par exemple, une carte de garantie recommandée de BAXI SpA. Ce document doit contenir les points suivants : 1) Modèle de l'appareil 2) Numéro de série 3) Date de vente 4) Date de première mise en service (mise en service du produit) 5) Nom, adresse et numéro de téléphone de l'organisme de service qui a effectué la première mise en service (mise en service du produit) 6) Signature et nom du technicien qui a effectué la première mise en service .
En cas de dysfonctionnements pendant la période de garantie, les travaux de garantie sont effectués par l'organisme qui a mis en service le produit (en l'absence d'autres accords de garantie). BAXI S.p.A. fournit une compensation pour le coût des composants défectueux de la chaudière sous garantie par l'intermédiaire des revendeurs officiels de BAXI S.p.A. À leur tour, les revendeurs officiels de la société BAXI Spa. compenser le coût de ces composants pour les sociétés de négoce. Pour compenser le coût d'un composant défectueux, l'organisme de service doit, avec les composants défectueux, fournir un « formulaire de rapport de réparation séparé » rempli du formulaire établi ou fournir les mêmes données sous forme électronique (en utilisant un fichier modèle de BAXI Spa.). Les pièces de rechange sont achetées par des entreprises commerciales ou des organisations de service auprès des revendeurs officiels de BAXI S.p.A. par produits ou par pièces détachées.
Les organismes de service peuvent conclure des contrats de service et devenir ainsi des centres de service agréés et des partenaires de service agréés de BAXI S.p.A. Partenaires de service autorisés BAXI (TSA) sont des organisations autorisées à effectuer pour le compte de BAXI S.p.A. première mise en service et maintenance des équipements BAXI. Les Centres de service agréés BAXI (ASC) sont des organisations autorisées à effectuer au nom de BAXI S.p.A. première mise en service et maintenance des équipements BAXI et en assumant les obligations supplémentaires suivantes : — lors de la prise de contact, effectuer la première mise en service et effectuer la maintenance de garantie et de service ultérieure de tout équipement BAXI acheté auprès d'une organisation commerciale ou installé par une autre organisation ; — vendre des pièces de rechange BAXI à tous les demandeurs.
Centres de service agréés et partenaires de service de BAXI en accord avec le bureau de représentation de BAXI S.p.A. ont le droit de prolonger la période de garantie. Aussi la société BAXI Spa. pour les réparations sous garantie, en plus de l'indemnisation des pièces de rechange, prend en charge les frais de départ et de travail (selon le contrat). Compensation de garantie BAXI S.p.A. s'effectue par l'intermédiaire des revendeurs officiels BAXI ou par des paiements directs. Les Centres de service agréés BAXI et les Partenaires de service sont créés soit sur la base d'entreprises commerciales qui travaillent régulièrement avec les produits BAXI, soit sur recommandation de ces entreprises commerciales.
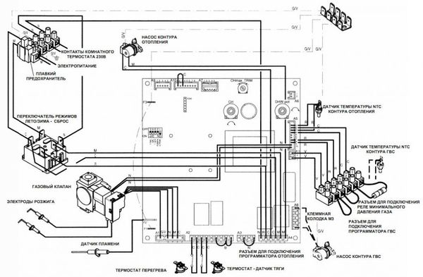
Appareil
Le dispositif des unités ne présente pas de différences significatives par rapport aux analogues d'autres fabricants ou aux schémas généralement acceptés.
Les chaudières Baksi Slim se composent des unités suivantes:
- Brûleur à gaz ouvert ou fermé.
- Échangeur de chaleur de type sectionnel en fonte.
- Pompe de circulation.
- Vanne à trois voies.
- Vase d'expansion.
- Ventilateur du turbocompresseur.
- Tableau de commande d'auto-diagnostic et système de capteurs.
Le fonctionnement de la chaudière est basé sur le processus de chauffage du liquide de refroidissement et d'organisation de sa circulation. Le chauffage est effectué dans un échangeur de chaleur, où l'agent de chauffage reçoit l'énergie thermique de la combustion du gaz.
Le liquide de refroidissement chaud passe par une vanne à trois voies (unité de mélange), où un flux de retour plus froid y est mélangé dans une certaine proportion.
Il s'avère que le MO de la température requise est envoyé au système. L'eau chaude est fournie aux robinets après avoir traversé l'échangeur de chaleur.
Sa température dépend de l'intensité de l'analyse, plus le robinet est ouvert, plus il fait froid.


Chaudières murales à gaz à double circuit
La conception de la chaudière prévoit la présence d'un échangeur de chaleur, qui est connecté au système de chauffage. Le chauffage de l'eau se produit une fois dans un cycle fermé. De plus, l'échangeur de chaleur n'a besoin que de maintenir la température requise.
L'échangeur de chaleur, qui est connecté au système de chauffage de l'eau, est secondaire et une nouvelle partie d'eau froide lui est périodiquement fournie, il est donc obligé de fonctionner en permanence pour le chauffage.
Types d'échangeurs sur les chaudières Baksi :
- Lamellaire. Les plaques de cuivre sont soudées sur un long tube d'acier incurvé. Pour protéger la structure des températures élevées, une couche protectrice spéciale lui a été appliquée.
- Biométrique. Un autre tuyau de plus petit diamètre est inséré à l'intérieur du tuyau. L'eau s'écoule à l'extérieur pour le chauffage, l'eau pour les besoins ménagers s'écoule à l'intérieur.
Où est utilisé
Les chaudières au sol de la série Baksi Slim offrent de grandes possibilités pour le chauffage des locaux.
Contrairement aux installations murales, dont les capacités sont limitées, les échantillons de sol individuels sont capables de chauffer jusqu'à 600 m2, ce qui correspond à la surface d'un atelier industriel ou d'un magasin assez grand, d'un centre public, etc.
Pour chauffer les maisons privées, des modèles de puissance relativement faible sont utilisés, correspondant à la taille de la maison.
Elles se concentrent sur la fourniture d'eau chaude et de chauffage, tandis que les installations puissantes chauffent principalement le fluide caloporteur pour le circuit de chauffage de la pièce..


Avis des acheteurs sur Baksi
- La chaudière de cette société a été installée il y a 8 ans - à cette époque, ils l'ont achetée sans fonction de chauffage de l'eau. Il est temps de "faire" de l'eau chaude et nous avons décidé d'acheter une chaudière à la même entreprise. Il n'y avait aucun problème avec la version précédente, c'est pourquoi Baksi a également pris un remplacement. La chaudière fonctionne depuis près de six mois - nous sommes très satisfaits, rien à redire. Et, soit dit en passant, il prend beaucoup moins de place que le premier modèle.
- Une excellente chaudière pour ceux qui souhaitent résoudre plusieurs problèmes à la fois - le chauffage de la maison et la disponibilité de l'approvisionnement en eau chaude dans le cadre d'une approche individuelle. Nous n'avons jamais eu de problèmes avec cela - nous l'utilisons depuis trois ans maintenant, souvent même en été, nous nous "réchauffons", car la maison est en béton et peut être fraîche.
- Nous avons acheté la chaudière il y a trois ans - un jour après l'installation, elle est tombée en panne, nous étions bien sûr très contrariés - après tout, même si le prix est faible, mais assez tangible. Steel appelle le magasin où il a été acheté - on nous a proposé soit l'aide du maître pour la réparation, soit l'envoi de la chaudière pour examen afin de savoir ce qui n'allait pas et si nous étions responsables de la panne. Il s'est avéré qu'il s'agissait d'un problème de défaut d'usine - la chaudière a été immédiatement remplacée par une autre, qui fonctionne encore aujourd'hui comme une horloge. Ils sont très satisfaits de l'achat, même malgré tous les "défauts".
- Nous avons récemment acheté une chaudière sur les conseils de nos amis. Jusqu'à présent, tout fonctionne parfaitement. Ce fut une agréable découverte que la facture de gaz a été considérablement réduite.
- La chaudière a été achetée il y a un mois, installée seule - il n'y a rien de compliqué à cela, d'autant plus que le kit contient des instructions détaillées. J'aime beaucoup le fait que l'équipement soit léger et très compact - c'est exactement ce qu'il faut pour notre cuisine.
- Bonne technologie - bon marché, de haute qualité, durable. Nous l'avons déjà testé, au cours de 6 années de travail quasi continu.Nous vous recommandons fortement d'acheter.
- La chaudière Baksi est une opportunité d'économiser sur les dépenses, mais pas sur des conditions de vie confortables. La capacité de chauffer l'eau, de réchauffer rapidement la pièce, un fonctionnement silencieux et la capacité d'autorégulation sont ce pour quoi nous aimons sincèrement notre nouvelle acquisition. Nous espérons qu'il nous rendra de longs et loyaux services.
- Acheté il y a 2 à 2,5 ans. En conséquence, pendant ce temps, il a été nécessaire de changer d'abord la sonde de température ambiante, puis l'échangeur de chaleur, puis "l'ordinateur de bord". Très surpris et désagréable: tant de bonnes critiques et soudain un tel incident. Bien que je n'exclue pas la possibilité que la chaudière ait un défaut d'usine, cela arrive aussi.
- Une excellente chaudière, peu coûteuse à entretenir. Notre eau laisse beaucoup à désirer, nous changeons donc souvent les "consommables" - filtres, échangeurs de chaleur, régulateurs, etc. Nous achetons des pièces détachées dans un magasin d'entreprise, les prix sont abordables, tout le monde est content.
- La chaudière est de très haute qualité, mais il y a un petit inconvénient - le système de sécurité n'est pas complètement développé. Par exemple, si la cheminée est bouchée ou présente d'autres défauts, la chaudière ne s'arrête pas de fonctionner; par conséquent, toute la fumée du traitement du combustible pénètre dans la maison. C'est effrayant que cela se produise la nuit. La situation n'est pas permanente, certes, mais quand même...
- La chaudière peut être installée au sol - c'est un gros plus pour moi. Cependant, même si vous avez le sol parfait, il est préférable de le renforcer davantage. Il s'est avéré que ces chaudières tombent instantanément, sous une forte poussée. Je pense que c'est un inconvénient important, qui se prête cependant à un ajustement, sinon tout me convient.
- Lors de l'achat, le consultant a beaucoup fait l'éloge de la chaudière et a fait valoir que nous ne trouverions pas de meilleure option. En effet, pendant les deux ou trois premières années, tout fonctionnait comme une horloge, mais maintenant, la chaudière a des bizarreries - elle chauffe l'eau plus qu'elle ne le devrait, alors au contraire, l'eau est à peine chaude. Apparemment, l'équipement devra être changé bientôt - sa durée de vie est trop courte.
- Pendant longtemps, ils ont choisi une chaudière pour une nouvelle maison qui combinerait les fonctions de chauffage et de chauffage de l'eau. Je voulais aussi qu'il soit peu coûteux, compact et facile à utiliser. Les exigences sont presque irréalistes pour tout combiner dans un seul produit, mais curieusement, nous avons trouvé notre idéal - la chaudière Baksi. Une installation facile et un faible poids sont des atouts supplémentaires de l'équipement. En général, nous sommes satisfaits de tout, nous recommandons cette chaudière à l'achat - c'est l'une des meilleures de son segment.
- Une assez bonne chaudière, que même une personne avec un revenu moyen peut se permettre. De plus, la chaudière est très simple et facile à utiliser et a une taille modeste. En général, pendant toute la durée d'utilisation - un peu plus d'un an, je n'ai trouvé aucun défaut, la chaudière est entièrement satisfaite, elle remplit parfaitement ses fonctions, mais rien d'autre n'est nécessaire.
- Nous avons acheté la chaudière il y a longtemps, nous l'utilisons à la fois pour le chauffage et pour la fourniture d'eau chaude, nous avons initialement installé Baksi dans la maison de campagne, en option pour le chauffage d'appoint. Au fil du temps, le poêle a été complètement retiré - seule la chaudière est restée et nous ne l'avons jamais regretté - excellent travail, jamais déçu. Même en arrivant à la datcha par de fortes gelées, nous sommes sûrs que dans une demi-heure ou une heure, il fera chaud et confortable dans la maison gelée. Nous pensons installer la même unité dans la « demeure » de la ville. Et nous vous conseillons de faire de même - vous ne le regretterez pas.
- Nous utilisons la chaudière depuis 10 ans - elle a été installée comme chauffage d'appoint dans le village, ainsi que pour obtenir de l'eau chaude sans acheter de chaudière. Nous sommes très satisfaits - pas de défauts, seulement un travail bon et silencieux. De plus, le prix de la chaudière était très raisonnable, malgré le fait qu'il s'agissait alors d'une "nouveauté" sur le marché des systèmes de chauffage et de chauffage pour la maison et le bureau.
La chaudière a été achetée récemment, jusqu'à présent tout va bien, voyons ce qui se passe ensuite - j'ajouterai une critique ou en rédigerai une nouvelle dans un an ou deux.
Les chaudières à électrodes sont considérées comme durables, car elles n'ont pas d'éléments chauffants susceptibles de tomber en panne. Chaudière à électrodes Galan - critiques d'utilisation et description du principe de fonctionnement plus loin dans l'article.
Vous pouvez lire des critiques sur les radiateurs à gaz infrarouges dans ce fil.
Manuel d'utilisation
Pour le fonctionnement des chaudières Baksi Slim, il suffit de créer les conditions appropriées - connecter les communications appropriées, assurer un approvisionnement ininterrompu et stable en électricité et en gaz, organiser une alimentation en eau et connecter un circuit de chauffage.
Aucune autre action n'est requise de la part de l'utilisateur, à l'exception du réglage actuel de la température souhaitée.
Une fois par an, l'entretien de la chaudière, l'enlèvement des cendres et d'autres travaux doivent être effectués.
Pour ce faire, vous devez inviter un spécialiste du centre de service ayant les compétences et l'expérience nécessaires pour entretenir de telles installations.
REMARQUE!
En cas de pannes, d'erreurs ou d'autres dysfonctionnements, vous devez immédiatement arrêter la chaudière et appeler le contremaître pour les travaux de réparation.


Chaudières murales à gaz "Baksi"


La construction et la conception des chaudières à gaz italiennes répondent aux besoins du chauffage moderne. La chaudière à gaz "Baksi Luna" peut être située à n'importe quel endroit libre du mur. Il n'a pas besoin d'une salle spéciale pour le placement - tout ce dont il a besoin pour travailler est déjà prévu par la structure interne.
Toutes les chaudières à gaz murales "Baksi" sont soumises à une certification obligatoire de conformité aux exigences de sécurité de fonctionnement. Les avis des consommateurs confirment le plus souvent la simplicité du contrôle de la chaudière et sa sécurité.
Les unités sont équipées d'un système de contrôle spécial, capable de diagnostiquer le fonctionnement du système lui-même et de prendre en compte les conditions météorologiques. S'il y a une baisse de pression de gaz à l'entrée principale, cela n'affectera en rien le fonctionnement de la chaudière à gaz.
personnalisation de bricolage
L'autoréglage des chaudières consiste à installer, connecter toutes les communications et l'alimentation nécessaires.
Ensuite, il est nécessaire de remplir le système d'eau, pour laquelle la vanne d'appoint est ouverte et une pression de 0,7-1,5 mbar est formée sur le manomètre.
Après cela, les actions suivantes sont effectuées :
- L'alimentation s'allume.
- Le robinet de gaz s'ouvre.
- En tournant l'interrupteur correspondant, le mode "été" ou "hiver" est activé.
- La température de l'arrivée d'air extrait et d'eau chaude est réglée,
Après cela, la chaudière commencera à fonctionner, le brûleur s'allumera et le liquide de refroidissement circulera.... Il est fortement déconseillé de faire des réglages plus fins par vous-même, car il y a un risque d'endommagement ou de panne d'une installation coûteuse.
Télécharger les instructions
Vous pouvez télécharger les instructions ici.


Échelle des prix
Pour acheter une chaudière Baxi de la série Slim, vous aurez besoin de 60 000 à 230 000 roubles. la portée est large, mais la montée en puissance des indicateurs de puissance des installations est très importante.
Lors de l'achat d'une chaudière, vous devez disposer d'une certaine somme d'argent pour pouvoir acheter immédiatement tous les ajouts nécessaires.:
- Cheminée.
- Régulateur de tension.
- Filtre à eau.
- Conclure un accord de garantie.
- Payer la livraison de la chaudière sur le site d'installation.
IMPORTANT!
Des éléments supplémentaires s'ajoutent au coût, mais sont absolument nécessaires. Les tentatives pour s'en passer entraînent généralement des coûts encore plus élevés ou la perte complète de la chaudière.

