Le chauffage est l'une des préoccupations les plus importantes des propriétaires de maisons ou de locaux privés.
La connexion à des réseaux centralisés n'est pas accessible à tout le monde et les tarifs élevés poussent à la création de systèmes autonomes.
Les chaudières de chauffage Baksi sont l'une des solutions les plus fiables et les plus efficaces au problème, en remplaçant complètement les ressources du réseau.
Ils sont capables d'alimenter en eau chaude une maison ou une autre pièce, de fournir un caloporteur au système de chauffage ou le chauffage par le sol.
Une caractéristique utile des chaudières Baksi est la possibilité de connecter des appareils supplémentaires qui améliorent le mode de fonctionnement des unités.
Qu'est-ce qu'un thermostat d'ambiance et pourquoi est-il nécessaire pour une chaudière à gaz
Un thermostat est un appareil qui maintient la température à un certain niveau prédéterminé..
Il est utilisé dans de nombreuses installations techniques et technologiques où il est nécessaire de maintenir certains paramètres environnementaux.
Fondamentalement, les thermostats sont utilisés dans les systèmes de chauffage, les moteurs à combustion interne, les installations de chauffage et d'autres appareils.
Pour une chaudière à gaz, un thermostat est un ajout pratique et utile. Lorsque la pièce atteint la température souhaitée, elle arrête le chauffage du liquide de refroidissement et, lorsqu'elle baisse, elle recommence le processus..
La spécificité du fonctionnement de l'appareil est de contrôler la température de l'atmosphère interne de la pièce (certains modèles déterminent simultanément la température extérieure, en apportant des ajustements supplémentaires au mode de fonctionnement lors de son changement).
Les propres capteurs installés dans les chaudières contrôlent uniquement la température de l'eau de chauffage. Des situations surviennent souvent lorsque le liquide de refroidissement est chauffé à la valeur souhaitée, mais qu'il est frais dans la pièce en raison de portes, fenêtres, etc. fréquemment ouvertes.
Pour créer une température confortable, vous devez souvent changer le mode de fonctionnement de la chaudière, étant distrait par la reconfiguration de votre entreprise. L'utilisation d'un thermostat supprime ce souci du propriétaire, la température est automatiquement corrigée.

Installation correcte d'une chaudière à gaz murale
La chaudière à gaz de cette modification a une fonction d'autodiagnostic. Systèmes de chauffage Baxi et leur entretien Bien que les appareils et systèmes Baxi soient réputés pour leur fiabilité et leur durabilité, leur fonctionnement sans problème, les chaudières à gaz nécessitent encore des travaux d'entretien et de réparation périodiques. Tous sont à double circuit en raison de l'échangeur de chaleur bithermique installé, ils ont une protection électronique contre le tartre. Si vous regardez attentivement le diagramme, vous pouvez voir que le système comprend à la fois un système de radiateurs et un système de plancher chaud. Effectuez les connexions électriques selon le schéma de câblage dans les instructions.


Notez que lorsque le ventilateur, la pompe de circulation et la chaudière fonctionnent à pleine capacité, les batteries seront chargées pendant environ 11 à 12 heures de fonctionnement, ce qui est tout à fait suffisant pour que la situation d'urgence soit résolue. S'il est nécessaire d'effectuer des travaux de soudage, il est recommandé d'utiliser le soudage au gaz.


Ils sont équipés de vannes à trois voies et de capteurs de température pour contrôler les modes de fonctionnement de la chaudière de chauffage. Ensuite, il entre dans l'échangeur de chaleur. Lors de l'installation d'une chaudière à gaz à double circuit Baxi, il est préférable de la placer dans la cuisine à côté d'une cuisinière à gaz. La pompe de circulation est réalisée en mode d'économie d'énergie, avec élimination automatique de l'air du système.
Bypass automatique; Possibilité de travailler sur gaz liquéfié après reconfiguration.
Robinet de gaz. Dans le même temps, la consommation électrique maximale du réseau électrique est de 25,8 kW et la plus grande surface de chauffage est constituée de carrés.Les 5 chaudières principales sont équipées d'un échangeur de chaleur bithermique, qui chauffe simultanément l'eau courante et un caloporteur. Et ainsi, après avoir passé tous les radiateurs, le liquide de refroidissement à la fin entre dans la canalisation de retour.
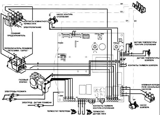
La photo montre l'emplacement des différentes pièces sous le couvercle. Sonde de température du circuit de chauffage; Raccordement du thermostat d'ambiance Emmeti Termec à la chaudière à gaz Baxi
Principe d'opération
Un tableau de commande est installé à l'intérieur de la chaudière, qui contrôle toutes les actions des composants de l'unité. Il a des contacts spéciaux, qui sont connectés par défaut avec un cavalier spécial. Ils sont utilisés pour connecter un thermostat.
Lorsque le cavalier est activé, le fonctionnement du système est soumis à sa propre logique - la température du liquide de refroidissement est réglée, la chaudière chauffe l'eau de chauffage aux paramètres spécifiés et s'éteint lorsqu'ils sont atteints jusqu'à ce que l'eau refroidisse jusqu'à la limite inférieure..
Retirez le cavalier lors de la connexion du thermostat. Le dispositif s'avère être inclus dans l'espace, par conséquent, tout le contrôle du fonctionnement de la chaudière lui passe. Le processus de travail devient plus fluide, les démarrages et arrêts fréquents du chauffage s'arrêtent. La température de l'air change plus facilement.
Cette méthode de contrôle donne un effet plus efficace, vous permettant de réduire la consommation de gaz et d'économiser considérablement sur le chauffage.


Il existe de nombreuses options de conception pour les thermostats d'ambiance. Pour les chaudières Baksi, il est possible d'utiliser n'importe laquelle d'entre elles, ce qui est très pratique pour les utilisateurs.
Tous les types de thermostats peuvent être divisés selon des critères individuels:
Lieu d'installation
Sur le lieu d'installation, tous les thermostats peuvent être divisés en intérieur et extérieur (extérieur). Les premiers sont montés à l'intérieur des locaux, les seconds sont placés à l'extérieur et surveillent l'état des conditions météorologiques et de température extérieures.
La plupart des propriétaires préfèrent contrôler les conditions intérieures des locaux, car elles ont une plus grande influence sur le microclimat de la maison. Les appareils d'extérieur conviennent aux résidents des régions du sud où l'isolation des murs n'est pas aussi efficace.
Erreurs chaudière à gaz BAXI Eco Four 24 F


Les codes d'erreur se trouvent dans le mode d'emploi de l'appareil.
La chaudière à gaz Baksi Ekofor est équipée d'un système d'autodiagnostic. Si des pannes sont détectées, l'appareil s'arrête et signale les dysfonctionnements. Un code d'erreur apparaît sur l'affichage. Cela simplifie les réparations.
Les problèmes les plus courants qui surviennent sont:
- E01 - le brûleur est éteint. Les raisons sont multiples: erreur d'allumage, défaillance du capteur, manque de gaz.
- E02 - surchauffe de l'échangeur de chaleur. Le plus souvent, cela se produit en raison de l'accumulation de plaque sur les tuyaux.
- E03 - panne du ventilateur. L'appareil doit être remplacé.
- E05 - panne de la sonde de température d'air extrait.
- E06 - panne de la sonde de température ECS.
- E10 - la pression dans le système de chauffage a chuté. Une cause possible est une fuite dans la chaudière elle-même ou dans les tuyaux.
- E25-26 - panne de la pompe. Le même code peut indiquer un dysfonctionnement du capteur.
- E35 - mélange de médias. Il se produit lorsque de l'humidité apparaît sur la carte, une panne du capteur, l'apparition d'une flamme parasite.
- E26 - la tension du réseau est insuffisante pour le fonctionnement de l'appareil.
Lorsque le code apparaît sur l'écran, appuyez sur le bouton "R" et maintenez-le jusqu'à ce que l'erreur soit effacée. Si le message s'affiche à nouveau à l'écran, le défaut est réel et n'est pas causé par une panne accidentelle. Il est nécessaire d'appeler le maître. L'auto-réparation de la chaudière à gaz est strictement interdite.
Vous ne pouvez pas utiliser l'option de redémarrage plus de 5 fois, puis l'appareil est verrouillé.
Options utiles supplémentaires
Certains modèles de thermostat ne résolvent que les tâches de base, sans aucune option supplémentaire.
Des échantillons plus avancés, en plus des fonctions de base, sont capables d'effectuer certaines actions accidentelles qui améliorent les capacités et l'efficacité de l'appareil. Par exemple, en plus de contrôler la température ambiante, il existe des options pour surveiller les conditions météorologiques extérieures et ajuster le mode de chauffage en fonction de celles-ci.
De plus, il existe d'autres options.:
- Plusieurs options pour le régime thermique de la pièce.
- Programmation des paramètres individuels.
- Accès Internet via WiFi avec possibilité de programmation à distance du mode.
- Module GSM pour travailler avec un smartphone via SMS.
- Protection contre les changements de mode non autorisés (sécurité enfants).
- Éclairage décoratif.
- Protection contre la surchauffe ou le gel.
- Hydromètre avec la fonction de changer l'humidité de l'air.
L'importance de ces fonctions dépend du propriétaire du thermostat, car elles ne sont pas disponibles sur tous les modèles. En choisissant l'option la plus appropriée, vous pouvez immédiatement déterminer la liste des options requises et acheter l'échantillon souhaité.


Nous calculons la quantité d'électricité consommée par une chaudière à gaz par heure, jour et mois
Les unités de mesure de la consommation électrique d'une chaudière à gaz, comme tout autre appareil électrique, sont les watts (W). Dans la documentation technique, il est généralement indiqué comme puissance électrique nominale.
Par exemple, le Vaillant turboFIT VUW 242 / 5-2 mural à double circuit bien connu consomme jusqu'à 140 W par heure. Il n'est pas difficile de calculer son débit maximal:
- Par jour - 24 (heures) * 140 (W) = 3360 W ou 3,36 kW. En valeur (au tarif actuel de 5,38 roubles pour 1 kW * h) - 3,36 * 5,38 = 18,07 roubles / jour.
- Par mois - 30 (jours) * 3,36 (consommation journalière, kW) = 100,8 kW. En termes de valeur - 100,8 * 5,38 = 542,3 roubles / mois.
- Pour la saison de chauffage (disons du 15 octobre au 31 mars) - 136 (jours) * 3,36 (consommation journalière, kW) = 456,96 kW. En termes de valeur - 456,96 * 5,38 = 2458,4 roubles / saison.
Cependant, ce ne sont que les indicateurs maximums possibles, en pratique la chaudière à gaz ne fonctionne pas 24h / 24 et 7j / 7, et l'électricité est consommée de manière inégale: beaucoup plus est consommée lors de l'allumage. En réalité, les valeurs dépendent des conditions météorologiques et du mode de chauffage, généralement 50 à 70% des valeurs maximales.
Il est impossible de déterminer exactement la quantité d'électricité consommée par une chaudière à gaz en utilisant une méthode théorique (c'est pourquoi seule la valeur maximale est indiquée dans les caractéristiques); des appareils de comptage (compteurs électriques) sont utilisés pour un calcul précis.
Selon les avis des propriétaires, quelle que soit la puissance de la chaudière, la consommation moyenne d'électricité par mois est de 40 à 80 kW.
Comment calculer la quantité de gaz consommée par une chaudière à gaz domestique
Tableau de consommation des modèles célèbres, selon leurs passeports
| Modèle | Consommation électrique maximale, W |
| BAXI ECO-4s 24F | 130 |
| Vaillant turboFIT VUW 242 / 5-2 | 140 |
| Viessmann Vitopend 100-W A1HB001 24 | 120 |
| Bosch Gaz 6000 W WBN 6000-12 | 150 |
| Buderus Logamax U072-24 | 130 |
| Ariston CLAS X SYSTEM 24 FF NG | 108 |
Comment installer correctement
L'installation de l'appareil n'est pas difficile. La tâche principale est de choisir le bon endroit.
Les experts recommandent de placer des thermostats dans les salons, en évitant l'installation dans les couloirs ou dans la cuisine.
Sinon, la chaudière commence à fournir le microclimat de ces zones particulières de la maison et la température dans les pièces est réglée avec des distorsions.
La hauteur d'installation optimale est considérée comme étant à 1,5 m du sol, à l'écart des appareils de chauffage, des appareils électroménagers générant de la chaleur.


Lequel choisir
Pour fonctionner en conjonction avec la chaudière Baxi (Baxi), tout modèle de thermostat convient, mais la solution optimale serait de choisir un produit de la même entreprise.
Les appareils créés par le même fabricant ont une compatibilité maximale et peuvent démontrer des performances maximales... Le facteur limitant est le coût de l'appareil.
Si l'achat de modèles coûteux devient un problème, des modèles chinois relativement bon marché peuvent être utilisés.
Ils sont assez efficaces, exécutent la tâche assignée avec une précision suffisante..
Le seul inconvénient est le manque de fiabilité, la défaillance rapide de certains appareils.
Modèles recommandés:
- Baxi Magictime Plus.
- Salus 091 FLRF.
- Siemens REV13.
- Cewal RQ30.
- Watts MILUX-HYDROSTAT.
Lors du choix d'un appareil, il est nécessaire de clarifier la liste de ses fonctions et capacités. La plupart des produits modernes ont une très large gamme d'options qui vous permettent de créer un microclimat de haute qualité et confortable dans la maison.


La technologie
La connexion est établie avec la chaudière et le thermostat éteints. Selon les instructions des deux appareils, le cavalier correspondant est retiré du tableau de commande et le thermostat est connecté aux contacts..
Technologiquement, ce processus ne représente aucune complexité, mais pour une personne non préparée qui a peur de se lancer dans le bourrage électronique complexe des équipements, cela peut sembler impraticable. Dans de tels cas, il est nécessaire d'inviter un spécialiste qui peut effectuer une installation et un raccordement qualifiés du thermostat.
Habituellement, le travail commence à partir de la chaudière:
- L'unité étant éteinte, retirez le couvercle de protection pour accéder à la carte de commande.
- Retirez le cavalier des contacts correspondants, conformément aux instructions.
- Attachez-leur les extrémités du fil de connexion.
- Le fil est tiré à l'endroit où le thermostat est installé et fixé au mur.
- Connectez l'appareil lui-même, connectez-le à l'alimentation électrique.
- Ils démarrent et ajustent le mode de fonctionnement.


Schémas de câblage des thermostats ZONT H-1, H-2, H-1V aux chaudières BAXI en mode OpenTherm
Les batteries se réchauffent en quelques minutes seulement. Dans la série à deux circuits, la vanne à trois étages modifie la priorité de l'eau chaude sanitaire et du chauffage en fonction des besoins du consommateur. Ceci est réalisé en raison du fait qu'à l'intérieur du tuyau à travers lequel le liquide du système de chauffage s'écoule, il y a un autre tuyau d'un diamètre plus petit à travers lequel l'eau du robinet s'écoule.
Robinet de vidange;


Dans la vidéo du schéma de raccordement d'une chaudière à gaz à double circuit, on peut voir que l'inclusion d'une chaudière dans le système n'est pas difficile. Le système fonctionne de cette manière: le liquide de refroidissement est chauffé dans la chaudière, le gaz est fourni au radiateur par la canalisation d'alimentation et le liquide de refroidissement refroidi est renvoyé à l'unité par une autre canalisation. Considérez les modèles muraux compacts et pratiques populaires sur le marché. Vous pouvez connecter un capteur qui mesurera la température à l'extérieur de l'air.


Si la maison est à côté d'un bâtiment plus grand, il peut ne pas être possible d'obtenir la traction requise. Tous les réglages doivent être effectués par les employés des organisations de services.


Travaux sur le raccordement du système d'évacuation des produits de combustion: - L'unité de raccordement du système se compose d'une sortie verticale dans laquelle est inséré l'adaptateur de cheminée.


Ventilateur; 3. Il est important de savoir que l'installation et, en outre, le raccordement des équipements à gaz ne doivent être effectués que par des artisans expérimentés capables de tout exécuter dans le respect des exigences et des règles. Chaudière à circuit unique et chaudière à chauffage indirect, comment se connecter?


En savoir plus: Normes de test et de mesure des équipements électriques
Comment vérifier les performances de l'appareil
Le contrôle des performances est effectué après le démarrage du système et le réglage du mode de fonctionnement de la chaudière sur une efficacité maximale.
Ensuite, vous devez attendre que la température atteigne la valeur la plus confortable et la définir comme seuil supérieur..
En moins d'une heure (parfois cela prend plus de temps), la température de l'air interne est surveillée avec un thermomètre. Le mode de fonctionnement est considéré comme normal si l'appareil réagit à une baisse de température de 0,5 à 2 °.


Échelle des prix
Le coût d'un thermostat dépend de sa conception et de sa fonctionnalité. Les appareils mécaniques conventionnels sont relativement peu coûteux - à partir de 1000 roubles.
Les appareils électroniques capables de programmer, de contrôler à distance et d'autres fonctions peuvent coûter jusqu'à 10000 roubles et plus. Il existe de nombreuses options de prix, ce qui vous permet de choisir un appareil abordable et d'avoir la possibilité de régler plus précisément la température de la maison.


Types de thermostats pour chaudières à gaz Baxi


Les instruments pour Baxi sont thermostatscompatible avec les chaudières à gaz de marque italienne.
En termes de fonctions, ils ne diffèrent pas des systèmes d'autres équipements à gaz. En règle générale, les thermostats se distinguent par:
- lieu d'installation;
- le principe du travail;
- moyen de contrôle.
Sur le lieu d'installation, les appareils sont divisés en intérieur et extérieur. Les pièces intérieures sont utilisées plus souvent à l'extérieur ou à l'extérieur, car elles ne nécessitent pas protection contre les conditions météorologiques difficiles.
Les options de rue sont utilisées dans les cas où le propriétaire de la maison cherche à rendre l'équipement aussi précis et économique que possible. La combinaison est particulièrement efficace dans de tels cas. thermostat d'ambiance et sonde extérieureautorisé par les unités Baxi.
Selon le principe de fonctionnement, le thermostat peut être mécanique ou électronique. Dans le premier cas il est nécessaire de régler manuellement la température de l'air. Dans la seconde - un programme est défini selon lequel la chaudière modifie automatiquement l'intensité du travail.
La façon de contrôler un thermostat mécanique est de régler manuellement le mode en tournant le bouton ou en appuyant sur les boutons. La version électronique ou programmable peut être commandée à distance. Dans ce cas, le capteur est situé dans n'importe quelle partie de la pièce et le contrôle a lieu télécommande, ordinateur ou téléphone... Dans ce cas, le contact avec l'équipement à gaz reste câblé.


Photo 1. Thermostat pour pièce modèle sans fil QAA 55, avec modulation, Italie.
Géothermie
Un thermostat d'ambiance est un moyen économique d'économiser sur les factures de chauffage. Peu importe la chaudière installée: gaz, diesel, électrique ou combustible solide.
Thermostat d'ambiance - schémas de raccordement
Les schémas d'installation et de raccordement du thermostat d'ambiance varient en fonction du modèle de chaudière et de la configuration du système de chauffage. Je vais donner un exemple de connexion d'un thermostat à une chaudière à gaz Viessman Vitopend 100.
Voici comment fonctionne une chaudière à gaz sans thermostat
Je donnerai comme exemple une maison ordinaire, avec chauffage par radiateurs et chaudière à gaz. La chaudière à gaz de l'usine est réglée pour fonctionner en fonction de la température du liquide de refroidissement. Installé sur la chaudière à 60 ° C, le capteur vérifiera la température du liquide de refroidissement et, selon les indicateurs, allumera ou éteindra le brûleur de la chaudière. Pour une personne, une température de l'air confortable est de 18 à 25 degrés, mais la chaudière ne comprend pas cela. Peu importe pour lui que la température ambiante soit de 30 degrés, le capteur montre que la température du liquide de refroidissement est de 58 ° C, ce qui signifie que vous devez allumer le brûleur.
En installant un thermostat d'ambiance et en le connectant à la chaudière, nous forçons le tableau de commande de la chaudière à se concentrer sur la température de l'air dans la pièce et non sur la température du liquide de refroidissement. Le résultat sera visible immédiatement, la maison deviendra plus confortable et la consommation de gaz diminuera.
Raccordement du thermostat à la chaudière Viessman Vitopend 100
J'ai tourné trois fois une vidéo sur un thermostat d'ambiance et sa connexion à une chaudière à gaz, et c'est la seule vidéo qui s'est avérée être de qualité normale. Dans le reste, il n'y a pas de son, alors il fait sombre dans le cadre. Ils ont filmé la vidéo pendant la saison, Sasha a ralenti un peu, c'est pourquoi il y a tant de points de suture.
Variétés de thermostats d'ambiance
Il existe plusieurs types de thermostats. Selon le principe d'action, ils sont divisés en:
- 1. mécanique. Le principe de fonctionnement du thermostat est similaire au principe de fonctionnement d'un simple interrupteur, seul le contact s'ouvre en raison d'un changement des propriétés physiques du matériau à partir duquel le capteur est fabriqué. Il y a une poignée spéciale sur l'appareil, avec laquelle il est facile de régler la température souhaitée. Bien que les batteries et le courant électrique ne soient pas nécessaires pour faire fonctionner le thermostat, un câble électrique devra être posé pour se connecter à la chaudière. Le prix d'un tel thermostat est bas. Sur Ali express, le coût est d'au moins 400 roubles.
- 2. Thermostats numériques - équipés de panneaux numériques. En regardant un tel panneau, la température ambiante est facilement régulée, avec une précision d'un degré. L'appareil fonctionne sur batteries et est également connecté à la chaudière au moyen d'un câble. Ce type de thermostat est plus cher que les thermostats mécaniques.
- 3. Thermostats sans fil - aucun câble n'est nécessaire ici, car le thermostat est connecté à la chaudière par un signal radio. Un bloc spécial est monté à côté ou à l'intérieur de la chaudière à gaz, qui est connecté à la chaudière avec des bornes. Le deuxième bloc doit être situé à un endroit où il sera plus pratique de contrôler le travail des équipements de chauffage.Cette unité est équipée d'un grand écran et d'un clavier, avec lesquels il est facile de contrôler le fonctionnement de la chaudière.
- 4. Thermostats programmables - appelés programmeurs. Télécommande, réglage précis de la température, sélection des modes nécessaires, programmation du fonctionnement du chauffage domestique pour chaque jour de la semaine - et ce n'est pas toute la liste des fonctions de ces appareils!
Je crois que tout le monde a besoin d'un thermostat pour une chaudière à gaz. Il rend le chauffage confortable, économise de l'argent et optimise le fonctionnement de la chaudière à gaz, réduisant son usure.
Auteur
Aleksandr Kuznetsov
Facebook Twitter J'invente, conçois, construis et automatise des systèmes de chauffage et d'approvisionnement en eau. Vous avez besoin de construire une chaufferie, un système de chauffage, chauffage au sol, plomberie - veuillez contacter. Je conseille par e-mail, Whats App ou Telegram. Regardez notre travail sur YouTube






