Le marché des systèmes de chauffage modernes offre un grand nombre de types de systèmes de chauffage pour la maison. Vous pouvez choisir en toute sécurité dans la gamme du chauffage de l'eau au chauffage par onduleur. De plus, chacun d'eux s'acquitte bien de sa tâche principale: apporter chaleur et confort à la maison. Et donc, quels sont les types de chauffage et lequel est le meilleur choix pour vous-même.
Chauffage à l'eau
Le plus répandu, malgré l'émergence de systèmes plus modernes. La division principale est le chauffage dépendant et indépendant. Types de câblage:
- Monotube (ce système est également appelé bifilaire)
- Multi-circuits: l'un des câbles - à deux tuyaux - est un système courant dans cette catégorie, ainsi que les systèmes de chauffage à quatre et trois tuyaux
- Un câblage appelé collecteur
Fonctionnement du système monotube
Le caloporteur de ce système est l'eau. Après le chauffage, le liquide de refroidissement passe à travers les tuyaux de guidage. En termes de niveau de température de fonctionnement, les conditions de ce système sont différentes. Un exemple de base: le schéma de chauffage d'un système de colonne montante sera monotube avec raccordement hydraulique, et bi-tube dans le contexte des appareils de chauffage (radiateurs) qui y fonctionnent. Le schéma de connexion est dépendant, ou ouvert, c'est-à-dire qu'il comporte une colonne montante verticale ou horizontale, comme dans le cas d'un système bifilaire. Le liquide de refroidissement est chauffé au moyen d'éléments d'énergie autonomes, qui sont divisés en serpentins. La connexion est établie de manière optimale à la section ascendante ou descendante du pipeline.
Les systèmes bifilaires horizontaux ont des dispositifs de chauffage tubulaires (convecteurs, tube de chauffage à ailettes ou tube lisse, radiateur en acier ou en fonte, etc.) Lors de l'utilisation d'un système de chauffage horizontal, il est impossible d'ajuster les températures d'un ou plusieurs appareils de chauffage - ceux qui ont besoin de chauffage à l'heure actuelle. Le réglage n'est possible que pour l'ensemble du circuit de chauffage. Ces systèmes sont principalement utilisés pour chauffer les installations agricoles.

Selon la méthode de déplacement du liquide de refroidissement, les systèmes de chauffage internes sont divisés en systèmes à circulation naturelle et forcée (la pression dans le système est maintenue au moyen d'une pompe de circulation). Dans le cas de la circulation naturelle, il existe des sous-espèces - avec remplissage par le haut et avec remplissage par le bas. Les installations avec remplissage par le haut fonctionnent selon le schéma: soulever le liquide de refroidissement chauffé vers le haut le long de la colonne montante verticale d'alimentation et le distribuer dans des canalisations horizontales, puis vers des radiateurs. Une fois l'énergie thermique transférée aux appareils et plus loin dans l'air ambiant, l'eau refroidie la plus lourde est acheminée vers la chaudière.


À travers la canalisation principale, le liquide de refroidissement peut être dirigé de différentes manières, dans une impasse ou un schéma de passage. Lors de l'utilisation d'un schéma sans issue, le liquide de refroidissement chauffé de la chaudière a la direction opposée par rapport à l'eau refroidie. Le «signe» de ce système est la présence d'un ou plusieurs bouclages, ou anneaux de circulation. Dans le cas où les radiateurs de chauffage sont situés à côté de la chaudière, les longueurs des boucles sont réduites. En conséquence, avec la distance de la colonne montante principale, les longueurs des anneaux de circulation augmentent.Par conséquent, le schéma le plus approprié est celui dans lequel les anneaux de circulation sont retirés au minimum de l'unité de chaudière autonome. Dans l'idéal, il ne s'agit pas d'un système étendu, mais de plusieurs systèmes plus courts.


Chauffage en cascade
Un système de chauffage très populaire et apprécié par les propriétaires. Il est particulièrement important que dans les grandes maisons, plus d'une chaudière soit souvent utilisée, mais plusieurs - sur différents types de combustible, comme réserve et pour économiser des ressources. Selon le principe de fonctionnement et le dispositif, le chauffage en cascade présente peu de difficultés - deux chaudières autonomes ou plus et un système de commande sont nécessaires. Dans le même temps, l'équipement et l'énergie peuvent être utilisés aussi efficacement que possible.


Les principaux avantages des systèmes en cascade:
- Il est possible de chauffer de grandes maisons de plusieurs étages, et en même temps d'avoir une canalisation d'eau chaude pour les besoins domestiques
- Économies - les vecteurs d'énergie sont consommés de manière optimale, et par rapport au chauffage d'une maison d'un volume et d'une disposition similaires avec une chaudière et un système fermé - un système en cascade est plus rentable en termes d'économie de ressources
- Malgré le fait que le système ait une apparence "complexe", il est mis en œuvre assez simplement, car les différentes étapes sont faciles à installer. De plus, une chaudière électrique ou à gaz de petite taille peut être placée dans une petite pièce ou dans une cuisine.
publié.
Si vous avez des questions sur ce sujet, posez-les aux spécialistes et lecteurs de notre projet ici
P.S. Et rappelez-vous, simplement en changeant votre conscience - ensemble, nous changeons le monde! © econet
Les systèmes de chauffage à eau chaude se distinguent:
a) selon le schéma de raccordement des tuyaux avec des appareils de chauffage:
- monotube avec connexion en série des appareils;
- deux tuyaux avec connexion parallèle des appareils;
- bifilaire avec une connexion en série tout d'abord les premières moitiés des appareils, puis pour l'écoulement de l'eau dans le sens opposé de toutes leurs secondes moitiés;
b) selon la position des tuyaux reliant les appareils de chauffage verticalement ou horizontalement - vertical et horizontal;
c) par l'emplacement des autoroutes:
- avec câblage supérieur lors de la pose de la ligne d'alimentation au-dessus des appareils de chauffage;
Eléments supplémentaires
Comment un système de chauffage fermé est-il aménagé?
En plus de la chaudière, des tuyaux et des batteries, il contient:
- Une pompe de circulation qui met le liquide de refroidissement en mouvement.
- Cavalier avec alimentation en eau froide pour remplir le système en eau.
- Des purgeurs aux points les plus bas du circuit pour le vidanger complètement.
- Vase d'expansion. Il compense l'augmentation du volume du liquide de refroidissement avec l'augmentation de la température.
- Une soupape de sécurité qui se déclenche lorsque le réservoir est trop rempli et que la pression s'élève au-dessus de la conception.
- Manomètre ou thermomanomètre pour surveiller les paramètres du système.
- Purgeur d'air automatique.
Cependant: une pompe, un purgeur d'air, une soupape de sécurité et (parfois) un vase d'expansion sont souvent montés dans le corps de la chaudière, ce qui en fait une mini chaufferie. Lisez la documentation avant de faire vos achats.


L'appareil d'une chaudière à gaz moderne.
De plus, les éléments suivants peuvent être installés en option:
- Arrêtez les chauffages individuels et les sections de circuit de vanne.
- Puisard devant la pompe.
- Chokes ou thermostats qui régulent la température des radiateurs.
- Aux points supérieurs du contour, il y a des bouches d'aération supplémentaires.
Comment se chauffer soi-même dans une maison à un étage? Selon l'auteur, la meilleure solution serait Leningrad - un câblage monotube autour du périmètre du sol avec des radiateurs connectés en parallèle avec la mise en bouteille principale. Il est absolument fiable et exclut l'arrêt de la circulation dans une partie du circuit en raison de l'aération.
Comment bien conduire le chauffage sur deux étages?
Il y a deux possibilités ici.
- Deux anneaux (un par étage) avec un papillon limitant le passage du circuit le plus court.


Appartement Leningrad sur deux étages.
- Schéma à deux tuyaux avec des becs au rez-de-chaussée et dans le grenier et les reliant avec des colonnes montantes avec des appareils de chauffage.
Comment connecter correctement les radiateurs?
Pour les appareils de chauffage courts (pas plus de 7 sections), la connexion latérale traditionnelle sera optimale. Les batteries plus longues sont mieux connectées en diagonale ou de bas en bas.


10.3. Séquence de conception du système de chauffage
Donnée initiale pour la conception: objectif et technologie, disposition et structures de construction du bâtiment; les conditions climatiques et la position du bâtiment au sol; source d'alimentation en chaleur; température ambiante.
Calcul du régime thermique. Calcul thermique des clôtures extérieures des structures, calcul des conditions thermiques dans les locaux, détermination des charges thermiques pour le chauffage (voir section I et chapitre 8).
Sélection du système. Le choix des paramètres du liquide de refroidissement et de la pression hydraulique dans le système, le type d'appareils de chauffage et le schéma du système (avec une étude de faisabilité, si nécessaire).
Conception du système. Placement des appareils de chauffage, des colonnes montantes, des autoroutes et d'autres éléments du système. Division du système en parties d'action constante et périodique, pour la régulation de zone et frontale. Rendez-vous de la pente des tuyaux; schémas de mouvement, collecte et évacuation de l'air; compensation de l'allongement et de l'isolation des tuyaux; lieux de descente et remplissage des colonnes montantes et des systèmes avec de l'eau. Le choix du type de vannes d'arrêt et de contrôle, son emplacement.
La conception est complétée par le dessin d'un schéma du système avec l'application des charges thermiques des appareils de chauffage et des surfaces calculées.
Calcul thermo-hydraulique du système. Calcul hydraulique du système. Calcul thermique des tuyaux et des appareils (voir Ch. 9).
Antigel dans le système de chauffage
Le remplissage du système de chauffage avec de l'antigel n'est recommandé que dans certains cas, par exemple pendant les hivers particulièrement rigoureux. Une solution aqueuse spéciale d'éthylène glycol, de propylène glycol et d'autres composés à base de glycol est utilisée; solutions de sels inorganiques.


Le maintien de l'intégrité de l'ensemble de la structure est considéré comme un avantage, par exemple, si la maison n'est utilisée que pendant la saison chaude et qu'il n'y a aucun moyen de drainer l'eau pour l'hiver. L'antigel réduira le risque de rupture de la canalisation, des radiateurs, de la chaudière.
L'utilisation d'antigel présente également des inconvénients - la capacité thermique est réduite par rapport à l'eau, vous devrez donc choisir et installer des radiateurs puissants, une viscosité élevée, une fluidité. Il est inacceptable d'utiliser des tuyaux galvanisés, car l'antigel peut modifier ses propriétés chimiques et perdre sa qualité.
Chauffage de l'onduleur
Les systèmes de chauffage électrique présentent de nombreuses caractéristiques positives. La facilité d'installation d'un tel équipement est qu'il y a de l'électricité dans n'importe quel bâtiment. Pour installer le chauffage par onduleur à la maison, vous n'avez pas besoin de délivrer de permis. De plus, le système de chauffage hyper-onduleur économise de l'espace. Faites attention au prix. Le coût de l'équipement de chauffage à onduleur est nettement inférieur à celui des autres systèmes de chauffage. La chaudière peut être remplacée par un onduleur, c'est beaucoup moins cher.
Comment le chauffage par onduleur fonctionne-t-il de vos propres mains? L'électricité est fournie à la chaudière via l'élément chauffant. Veillez à protéger l'équipement contre les dommages et à isoler le bâtiment pour minimiser les pertes de chaleur. Le principe de fonctionnement d'une chaudière à onduleur est tel qu'un courant d'induction y est constamment généré. En cas de coupure de courant dans le réseau, la chaudière est capable de fonctionner sur batterie. La chaudière se compose de deux parties - une partie magnétique et un échangeur de chaleur.


Composants de la chaudière à onduleur
Pourquoi une chaudière à onduleur est-elle si bonne? En raison du fait qu'il n'a pas d'élément chauffant dans sa structure, cela le rend plus pratique à utiliser. En raison du fait qu'une pompe est intégrée au système, le vecteur d'énergie se réchauffe plus rapidement.Il n'y a pas de grandes exigences pour le choix du carburant.
Le principe de fonctionnement est le même que celui d'un système de chauffage dépendant ouvert, car les éléments chauffants n'entrent pas en contact avec divers fluides.
Cependant, n'oubliez pas qu'avec toutes les caractéristiques positives, vous pouvez trouver des inconvénients. Une chaudière à onduleur coûte beaucoup plus cher qu'un élément chauffant. De plus, la chaudière elle-même est assez volumineuse et ne convient pas aux pièces de petite superficie. Pour régler la température préréglée ou diminuer les indicateurs, un système de régulation automatique doit être intégré à la chaudière.
Les éléments
Quels éléments sont inclus dans les systèmes de chauffage et d'alimentation en eau?
Source de chaleur
Ce rôle peut être joué par:
| Photo | La description |
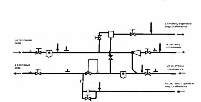
| Unité d'ascenseur avec alimentation en eau chaude. L'élévateur à jet d'eau assure une vitesse de déplacement élevée du caloporteur (mélange d'eau d'alimentation et de retour) et, par conséquent, une différence de température minimale entre le début et la fin du circuit de chauffage. Deux ou quatre raccordements fournissent une alimentation en eau chaude sans issue ou à circulation. |
| Point de chaleur d'un circuit d'alimentation en chaleur fermé. L'eau pour l'approvisionnement en eau chaude est chauffée dans des échangeurs de chaleur en utilisant la chaleur de l'eau de la conduite de chauffage. |
| Chaudière (gaz, diesel, électrique ou combustible solide). Les trois premiers types peuvent avoir un échangeur de chaleur supplémentaire ou une chaudière intégrée pour les besoins en eau chaude sanitaire. Le gaz est la source de chaleur la moins chère; il est suivi des chaudières à combustibles solides; les appareils diesel et électriques sont les plus coûteux à exploiter. |
| Pompe à chaleur. Il utilise l'électricité pour pomper de la chaleur dans un bâtiment chauffé à partir d'un environnement avec une température plus basse que les locaux internes - sol, eau ou air. En ce qui concerne le coût d'un kilowattheure de chaleur, une pompe à chaleur est légèrement en retard sur une chaudière à gaz et entre en concurrence avec une chaudière à combustible solide. |
| Chaudière à chauffage indirect. Il peut être connecté à n'importe quelle source de chaleur (en particulier, une chaudière à un seul circuit ou un chauffage central) et utiliser l'énergie du caloporteur pour chauffer l'eau. |
| Chauffe-eau indépendants pour l'approvisionnement en eau chaude - chaudières électriques, chauffe-eau instantanés électriques et à gaz. Ils peuvent être situés à l'extérieur de la chaufferie, à proximité des points de soutirage. |
Embouteillage
Les bouteilles sont des tuyaux horizontaux pour le chauffage et l'approvisionnement en eau chaude, auxquels sont connectés les appareils de plomberie et de chauffage (dans les bâtiments à plusieurs étages - colonnes montantes avec appareils).
Le diamètre du remplissage du chauffage et de l'approvisionnement en eau chaude dans les immeubles d'habitation est compris entre 32 et 100 mm, en fonction de la charge thermique ou du nombre de consommateurs d'eau. Dans une maison privée, le diamètre minimum de remplissage est calculé à partir de la charge thermique et de la consommation maximale d'eau.


Calcul du diamètre du remplissage chauffant en fonction de la charge thermique
Le tableau ci-dessus nécessite quelques commentaires:
- Elle est importante pour le delta, la température entre les lignes de chauffage de départ et de retour est de 20 ° C (par exemple, 80/60 ° C);
- La valeur supérieure dans les cellules du tableau est la puissance thermique en watts, la valeur inférieure est le débit du liquide de refroidissement en kilogrammes par minute;
- Il est possible d'augmenter la charge thermique sur le circuit sans augmenter le diamètre du remplissage, en augmentant le débit (lire - les performances de la pompe de circulation). Cependant, il est préférable de maintenir la vitesse d'écoulement dans la plage de 0,4 à 0,6 m / s: on évitera alors l'érosion des tuyaux en plastique par les suspensions et l'apparition de bruit hydraulique sur les raccords et les étranglements.


Calcul approximatif du diamètre des conduites d'eau froide / d'eau chaude
Le diamètre du remplissage d'eau chaude est choisi en fonction de la consommation d'eau maximale et du débit requis.
Remarque: pour l'eau chaude et l'eau froide, il est recommandé de la limiter à une valeur de 1,5 m / s, pour les systèmes d'irrigation, le maximum autorisé est de 2 m / s.
Montants
Une colonne montante est un tuyau vertical qui unit les appareils (chauffage ou plomberie) sur différents étages. Diamètre - 20-40 mm.


Montants eau froide et eau chaude
Les colonnes montantes ECS avec circulation sont reliées par des cavaliers à l'étage supérieur ou dans le grenier; il peut y avoir 2 à 7 élévateurs en boucle. Les cloisons doivent être équipées de bouches d'aération (grues Mayevsky ou automatiques). Les mêmes cavaliers avec bouches d'aération relient les colonnes montantes de chauffage dans les maisons avec un remplissage inférieur.


Si le cavalier est au même niveau que le radiateur, l'évent est installé dans sa fiche supérieure
Eyeliners
Les plombs sont des tuyaux pour l'approvisionnement en eau et les systèmes de chauffage utilisés pour connecter les appareils de chauffage et de plomberie à l'embouteillage. Ici, vous pouvez faire sans calculs compliqués: lorsque vous utilisez des tuyaux en acier, leur taille DU15 est suffisante, ceux en plastique - avec un diamètre nominal de 16 mm (20 mm pour connecter 2-3 appareils).


Le tuyau en polypropylène d'un diamètre de 20 mm fournit de l'eau pour l'évier, le mitigeur de bain et le réservoir des toilettes
Astuce: la section intérieure d'un tuyau en polymère DN16 est plus petite qu'un tuyau en acier DN15, en raison de la différence dans la désignation des tuyaux (DN est un alésage nominal approximativement égal au diamètre intérieur, et les tuyaux en plastique sont indiqués par un diamètre extérieur) . Cependant, la corrosion des canalisations des systèmes de chauffage et d'alimentation en eau chaude au fil du temps réduit la section interne d'un tuyau en acier, tandis que les canalisations en polymère ont une résistance hydraulique constante tout au long de leur durée de vie.


Rouille dans la plomberie en acier
Pompes
Les canalisations des systèmes de chauffage et d'alimentation en eau chaude à circulation, alimentées par une source de chaleur autonome ou reliées à un point de chaleur d'un système d'alimentation en chaleur fermé, sont équipées de pompes de circulation.


Voici comment fonctionne la pompe de circulation
La pompe est sélectionnée selon deux paramètres:
- Pression;
- Performance.
La tâche de la pression créée par la pompe est de surmonter la résistance hydraulique de la canalisation.
Il est grossièrement calculé par la formule H = N x K, dans laquelle:
- H - tête en mètres;
- N - Le nombre d'étages de la maison (en comptant le sous-sol ou le rez-de-chaussée, dans lequel le câblage horizontal est effectué);
- K - perte de pression par étage (en moyenne 0,7-1,1 mètre pour l'alimentation en eau chaude et le câblage de chauffage séquentiel, 1,16-1,85 pour le câblage de chauffage du collecteur).
Ainsi, pour une maison de trois étages avec un sous-sol, une pompe de circulation d'eau chaude devrait créer une pression de 4 x 1,1 = 4,4 mètres.


Installation d'une pompe dans un système ECS avec circulation
La capacité de la pompe pour le chauffage est calculée par la formule Q = 0,86 x P / dt.
Dans celui-ci:
- Q - productivité (m3 / heure);
- P est la charge thermique du chenil desservi par la pompe en kilowatts;
- dt est la différence de température entre les conduites d'alimentation en chaleur (généralement égale à 20 ° С).
Par exemple, pour une femme de Leningrad connectée à une chaudière à granulés de 24 kilowatts, vous avez besoin d'une pompe qui pompe 0,86x24 / 20 = 1,032 m3 par heure.
Astuce: n'ayez pas peur de faire des erreurs de calcul dans un sens ou dans l'autre. Dans la masse principale, les pompes de circulation ont un régulateur de puissance à paliers qui vous permet de réduire ou d'augmenter la charge et la productivité.
Vannes d'arrêt et de contrôle
Quels types de raccords peuvent être nécessaires lors de l'installation de systèmes d'ingénierie de vos propres mains?
| Photo | La description |
| Vannes à bille. Ils diffèrent des vannes à boisseau et des vannes à vis par leur sécurité de défaillance, leur étanchéité totale en position fermée et sans entretien. De leurs dysfonctionnements, l'auteur n'a rencontré que des fuites le long du presse-étoupe (pour le réparer, il suffit de serrer l'écrou du presse-étoupe) et de faire tourner la tige en raison de l'application d'un grand effort sur la valve bloquée par du tartre. |
| Chokes (vannes de régulation). Ils sont installés dans le collecteur de chauffage ou sur les raccords de l'appareil de chauffage. |
| Vannes thermostatiques. Ils diffèrent des étranglements par régulation automatique de la perméabilité en fonction de la température de l'air ou de l'environnement de travail. |
| Les mitigeurs thermostatiques stabilisent la température dans le circuit de chauffage ou la circulation d'ECS quelle que soit la température à la chaudière ou à la sortie de la chaudière. |
| Les réducteurs sont utilisés pour réduire la surpression dans l'alimentation en eau. |
| Des filtres grossiers sont nécessaires pour protéger les vannes, les mélangeurs et les échangeurs de chaleur des appareils de chauffage de l'eau des débris transportés par l'eau du réseau (tartre, sable, limon, etc.). |
Sécurité
Les éléments suivants sont responsables de la stabilité des paramètres des systèmes d'ingénierie et de l'absence de menace de destruction:
| Photo | La description |
| Vases d'expansion. Ils compensent l'expansion de l'eau pendant le chauffage et sont installés dans des systèmes de chauffage autonomes et dans la tuyauterie de grandes chaudières. |
| Soupapes de sécurité. Ils libèrent une partie de l'eau dans une surpression en boucle fermée. |
| Manomètres et thermomanomètres. Les appareils sont utilisés pour le contrôle visuel des paramètres. |
Circuit de chauffage avec une boucle Tichelman pour et contre


Les systèmes de chauffage à deux tuyaux d'une maison privée, en règle générale, sont des systèmes sans issue, ce qui conduit au fait que dans le dernier radiateur, en raison de la plus grande distance, la pression et le débit du liquide de refroidissement sont respectivement plus faibles, le le radiateur chauffe moins bien. Ce problème est résolu en augmentant le nombre de sections de radiateur ou en ajoutant des régulateurs à chaque radiateur.
La deuxième solution utilisée lors de l'installation de systèmes de chauffage à deux tuyaux dans une maison privée consiste à équilibrer le système.
Le schéma de Tichelman est assez simple. Dans le schéma classique à deux tuyaux, la ligne de retour de chauffage commence à partir du dernier radiateur et se termine par la chaudière, et l'alimentation commence à partir de la chaudière et se termine avec le dernier radiateur.


Les particularités de la boucle Tichelman sont que le "retour" commence à partir du premier radiateur, atteint le dernier et retourne à la chaudière, et l'alimentation, comme dans le schéma classique, commence à partir de la chaudière et se termine avec le dernier radiateur.
Il s'avère que le premier radiateur de la chaudière est le premier à l'alimentation et le dernier au retour, respectivement, le dernier radiateur est le dernier à l'alimentation, mais le premier au retour.
Il s'agit d'une sorte de système à flux direct dans lequel le liquide de refroidissement se déplace dans le même sens dans les lignes de chauffage d'alimentation et de retour.
Cet agencement permet une résistance et un débit uniformes dans les systèmes à deux tuyaux.
Avantages et inconvénients de la boucle Albert Tichelman
Les systèmes de chauffage à deux tuyaux d'une maison privée, dont l'installation est effectuée selon le schéma Tichelman, présentent les avantages des systèmes à un tuyau à écoulement direct ("Leningrad") et des systèmes à deux tuyaux, ainsi qu'un certain nombre d’avantages supplémentaires.
Tout d'abord, on note l'équilibre du système et l'absence de nécessité d'installer divers équipements de réglage, ce qui est assez coûteux.
Dans ce cas, le débit du liquide de refroidissement dans tout le système est le même et le fonctionnement de l'équipement de génération de chaleur est optimal et a un rendement élevé.
Les inconvénients du schéma Tichelman comprennent la nécessité d'utiliser des tuyaux supplémentaires et de préférence un grand diamètre, ce qui représente un coût supplémentaire.
De plus, les caractéristiques architecturales d'une maison privée ne permettent pas toujours l'installation d'un système de chauffage ouvert à trois tuyaux. Par exemple, les portes et un certain nombre d'autres formes architecturales peuvent interférer avec l'installation de ce type de système de chauffage.
Par conséquent, il n'est pas toujours possible d'organiser un mouvement circulaire d'un fluide de refroidissement intermédiaire dans un système de chauffage à deux tuyaux d'une maison privée.


Nous notons également que dans la plupart des cas, lors de l'installation de systèmes de chauffage de retour de type réversible selon le schéma Tichelman, un câblage horizontal est utilisé.
Pour le reste des caractéristiques et les équipements de chauffage et générateurs de chaleur utilisés, la boucle Tichelman ne diffère pas de ses homologues bi-tubes.
Comment le système de chauffage est rempli
Avant de commencer à remplir le système de chauffage avec de l'eau, il est nécessaire de déterminer le volume. Il est calculé par la formule: résumer le volume de la chaudière, du vase d'expansion, des radiateurs et des tuyaux. Le volume utile est indiqué dans la documentation technique.
Algorithme d'actions:
- Commencez par le point le plus bas. Le point supérieur doit être ouvert.
- Branchez la pompe électrique. Pomper de l'eau par le robinet. Il est préférable d'ouvrir la vanne à moitié pour exclure la possibilité d'un coup de bélier.
- Le remplissage du système est indiqué par le bouillonnement et le bruit du mouvement de l'eau. Vous devez terminer lorsque le liquide s'écoule du point ouvert supérieur.
- Il est maintenant nécessaire de purger l'air des appareils de consommation connectés, chaudière, vase d'expansion, batteries, chaudières. La purge est effectuée à l'aide de robinets, vannes dont les unités sont équipées.
Il reste à attacher un tuyau au point supérieur, à le baisser dans un récipient contenant de l'eau, à allumer la pompe et à remplir le système jusqu'à ce que de l'eau s'écoule du tuyau sans bulles d'air. Si nécessaire, bouclez le système, conduisez le liquide de refroidissement plusieurs fois pour assurer un dégazage de haute qualité.
La dernière étape consiste à pomper de l'air derrière la membrane du détendeur pour garantir le niveau de pression correct. Ceci est nécessaire pour le fonctionnement de la pompe de circulation - elle devra être allumée pour le test (sans chauffage).
Chauffage domestique nano
Beaucoup ont sûrement remarqué une innovation parmi les matériaux de construction - des sols en film chaud. Cependant, un tel nano chauffage à la maison gagne de plus en plus de consommateurs.
Ce matériau se présente sous la forme d'un polymère qui est enroulé en une couche de millimètre d'épaisseur. Il est capable de brûler un logement. Le principe de fonctionnement est simple. Le matériau émet des rayons infrarouges dès que du courant lui est appliqué. Les films chauffants conviennent pour recouvrir les sols. Le matériau adhère parfaitement à n'importe quelle surface. Il peut être considéré comme un chauffage supplémentaire de la maison aux systèmes principaux.
Avantages et inconvénients d'un système de chauffage à deux tubes
Malgré le coût d'installation plus élevé, les systèmes à deux canalisations sont plus souvent utilisés, car ils conviennent aux bâtiments de n'importe quel nombre d'étages et de configurations. Il convient de garder à l'esprit que la décision d'installer un tel chauffage est mieux prise En construction. Bien que la possibilité d'installation dans une maison finie ne soit pas exclue.
Le système à deux tuyaux a reçu un nom similaire en raison du fait que le liquide de refroidissement à travers un tuyau, il est acheminé vers les radiateurs, à travers l'autre - il est retiré. Les appareils de chauffage sont connectés en parallèle et leur température ne dépend pas de la distance par rapport au collecteur ou à la chaudière.
Les principaux avantages du système à double tuyau sont:
- tous les appareils de chauffage sont alimentés en liquide de refroidissement la même température;
- il est possible d'installer des thermostats sur les radiateurs, vous permettant de réguler la température du liquide de refroidissement;
- la défaillance d'un appareil de chauffage n'affecte en aucune manière le fonctionnement du reste;
- peut être utilisé dans les maisons avec n'importe quel nombre d'étages.
Les inconvénients comprennent:
- de nombreux tuyaux et raccords;
- installation assez compliquée;
- coût plus élevé qu'un système à tuyau unique.





















