Vue d'ensemble des défauts et des méthodes de réparation d'un pistolet thermique de vos propres mains

Principe de fonctionnement

Ces pistolets sont souvent appelés aérothermes en raison de la similitude du principe de fonctionnement, mais ils présentent certaines différences. Ils fonctionnent de la même manière que d'autres produits similaires: l'air circule autour du boîtier de la chambre de combustion avec un ventilateur et chauffe la pièce.

Le principe de fonctionnement du pistolet thermique

Le principe de fonctionnement du pistolet thermique

La conception des pistolets modernes comprend un capteur spécial qui éteint l'appareil lorsqu'une température prédéterminée est atteinte, ce qui permet de réaliser d'importantes économies de carburant. Les artisans du garage fabriquent des armes à feu qui peuvent fonctionner avec différentes qualités d'huile usée.

Fabriqués en usine ou à la maison, les appareils de chauffage ont plusieurs points très vulnérables, ils nécessitent donc des réparations fréquentes. Il s'agit de nettoyer les buses et les filtres, de remplacer le ventilateur et bien plus encore. Pour découvrir toutes les vulnérabilités, vous devez étudier la conception de ces armes à feu.

Un conseil important! Après avoir utilisé le pistolet et l'avoir réglé pour un stockage à long terme, le carburant restant doit être vidangé et le réservoir doit être soigneusement rincé du carburant diesel restant. Il est dangereux d'utiliser des carburants qui ont été stockés pendant une longue période.

Caractéristiques techniques générales des pistolets thermiques électriques

Les principales caractéristiques techniques de ces appareils de chauffage, sur la base desquelles le consommateur peut faire son choix et décider d'acheter un modèle particulier, sont les indicateurs suivants:

  • classe de tension - schéma de raccordement monophasé ou triphasé de l'appareil;
  • pouvoir électrique, est mesurée en kilowatts (kW) et détermine la capacité de se connecter à un réseau électrique spécifique, ainsi que la quantité d'énergie consommée par unité de temps;
  • zone de chauffage - dépend de la puissance électrique de l'appareil et indique quelle zone de la pièce peut être chauffée par un modèle spécifique de l'appareil de chauffage;
  • performance, est mesurée en m2 par heure (m2 / heure) et caractérise la surface de la pièce que le pistolet thermique est capable de chauffer pendant cette période de temps;
  • dimensions;
  • poids.

À l'aide des éléments de réglage, la température de l'air requise et son débit sont réglés

La conception des produits

Les produits avec une méthode indirecte de chauffage des locaux ont des cheminées à travers lesquelles tous les produits de combustion sont éliminés, de sorte qu'en pratique, ils peuvent être utilisés pour chauffer les espaces de vie. Ils sont beaucoup plus sûrs, mais ils utilisent de l'oxygène pour la combustion, donc une ventilation ou une ventilation périodique est nécessaire. Leur puissance est moindre car les pertes se produisent à travers le système d'échappement.

Dispositif de pistolet thermique diesel

Dispositif de pistolet thermique diesel

Avec un produit de chauffage direct, tous les produits de combustion restent dans la pièce, ils ne peuvent donc pas être utilisés là où les gens vivent constamment. Ils sont utilisés pour chauffer les chantiers et les entrepôts où il y a un flux d'air naturel, car le manque de ventilation peut conduire à une intoxication au monoxyde de carbone.

Tous les produits sont équipés d'un corps métallique puissant: il exclut la pénétration d'objets étrangers pouvant causer des dommages ou devenir une source d'incendie. Un fusible doit être installé pour éteindre l'appareil lorsque le boîtier est très chaud.

Pour la circulation, un compresseur ou une petite pompe est utilisé, pour pomper dans la pièce - un ventilateur, que les experts considèrent comme l'un des points vulnérables de ces produits. Un brûleur et une canalisation d'alimentation en carburant sont situés à l'intérieur du boîtier.

Les principaux éléments d'un pistolet thermique diesel:

  • il y a un tuyau d'échappement pour éliminer la fumée;
  • un réservoir de carburant situé au bas du produit;
  • pompe ou compresseur entraîné par un moteur électrique.

Pistolet thermique

Appareil


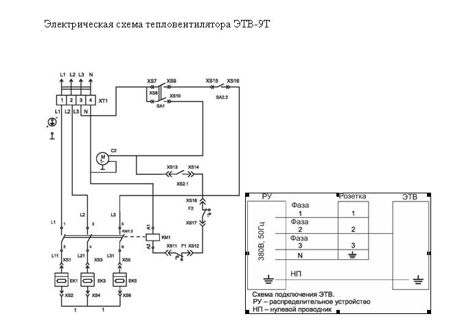
Dispositif de pistolet thermique électrique. (Cliquer pour agrandir) Un pistolet thermique électrique est un aérotherme assez fonctionnel, qui contribue à l'organisation efficace du chauffage des locaux à des fins diverses.
Pour comprendre le fonctionnement d'un pistolet thermique électrique, vous devez tout d'abord connaître le schéma de son appareil.

Ce type d'unité de chauffage se compose des éléments structurels suivants:

  1. Logement. En règle générale, cet élément a les types de formulaires suivants:
    • cylindrique (la forme la plus courante);
    • rectangulaire (plus applicable à des fins ménagères).

  2. L'enveloppe extérieure peut être constituée des matériaux suivants:

  • métaux durables;
  • plastique résistant au feu;
  • céramique.
  • L'élément chauffant d'un pistolet thermique peut avoir deux représentations suivantes:
    • une spirale en métaux réfractaires;
    • un système de tuyaux hermétiquement scellés remplis de sable de quartz (un autre nom est les éléments chauffants).

  • Il convient également de noter que selon le modèle du pistolet thermique électrique, le nombre d'éléments chauffants peut varier.

  • Le ventilateur avec un moteur électrique puissant est généralement situé à l'arrière du corps du pistolet thermique.
  • Un thermostat qui protège de manière fiable l'élément chauffant de la surchauffe.
  • Thermostat, qui met en marche cet appareil dans le cas où la température de la pièce deviendrait inférieure à celle réglée.
  • La grille de protection, située devant le pistolet thermique, empêche de manière fiable de toucher l'élément chauffant.
  • Problèmes possibles

    En raison d'un fonctionnement continu et prolongé, l'équipement peut avoir un certain nombre de problèmes. Le plus souvent, cela n'est pas dû à l'usure de certaines pièces individuelles, mais à un service médiocre. Analysons les dysfonctionnements courants des pistolets thermiques diesel.

    Alimentation en carburant intermittente

    Le problème peut survenir en raison de l'accumulation de saleté dans les tuyaux du système: développement de carburant, d'huile, de corps étrangers, etc. Cela comprend également un réservoir sale. Le dysfonctionnement est éliminé tout simplement: nous vidons le carburant, déconnectons les tuyaux et rincons soigneusement tous les éléments responsables de l'alimentation en carburant.

    Le carburant est ininflammable

    Tout d'abord, il vaut la peine de vérifier les bougies d'allumage: remplacez celles défectueuses et séchez-les remplies de carburant. Il sera également utile de corriger l'écart entre les électrodes s'il a augmenté ou, au contraire, diminué.

    Le pistolet cale périodiquement

    Le filtre à air est probablement obstrué. Compte tenu du type de carburant, il est inutile de le nettoyer. Il est beaucoup plus efficace d'en acheter un nouveau.

    Filtre à air

    Filtre à air de canon diesel

    Parfois, tout dépend de la qualité du carburant: le carburant diesel est différent. Par conséquent, il est logique d'essayer de faire le plein de carburant acheté dans une station-service d'une autre marque.

    Température trop basse dans l'échangeur de chaleur

    Si la flamme dans la chambre de combustion ne brûle pas assez intensément, le canon commence à tourner au ralenti. Nous devons fixer le niveau maximum d'alimentation en combustible, alors qu'auparavant il y avait suffisamment de chaleur à des valeurs moyennes voire minimales.

    Très probablement, la buse est obstruée. L'élément est facilement nettoyé mécaniquement. La purge au moyen d'un compresseur est idéale.

    unité d'injection de canon diesel

    Le pistolet surchauffe

    Dans une bonne moitié des cas, le thermostat est à blâmer. Nous retirons la pièce, la traitons de la saleté et nettoyons les contacts. Dans les modèles plus avancés, il ne peut pas être réparé en raison des auvents supplémentaires - seulement un remplacement.

    Modèles populaires de pistolets thermiques électriques

    Les pistolets thermiques sont produits par des fabricants nationaux et étrangers.Par conséquent, sur le marché de ces équipements, vous pouvez choisir le modèle qui intéresse un consommateur particulier en fonction des critères de sélection et des capacités financières de l'utilisateur.Le tableau suivant présente les modèles les plus populaires de pistolets thermiques électriques alimentés par un réseau électrique domestique, et leur classement selon la version du magazine en ligne HomeMyHome.ru.

    ModèleCaractéristiquesAvantages du modèlePlace dans la notation du magazine HomeMyHome.ru
    «DENZEL DFG01-30»Puissance électrique - 3 kW; Productivité - 250 m3 / heure.Facilité d'utilisation; Fiabilité et mobilité.1
    Timberk TIH Q2 2MPuissance électrique - 2 kW; Productivité - 160 m3 / heure; Poids - 3,5 kg.Dimensions compactes; Gestion pratique; Bonnes caractéristiques de dissipation thermique.2
    «BALLU BHP-PE-5»Puissance électrique - 4,5 kW; Productivité - 230 m3 / heure; Poids - 4,5 kg.Thermostat mécanique; Ventilateur fiable; Revêtement spécial sur les jambes.3
    "SPECS HP-5.000C"Puissance électrique - 4,5 kW; Productivité - 400 m3 / heure; Poids - 8 kg.Fournit un chauffage rapide des locaux; Les éléments chauffants sont recouverts d'acier inoxydable.4
    «Roda RP-5C R0010202»Puissance électrique - 4 kW; Productivité - 400 m3 / heure; Poids - 8 kg.Élément chauffant en acier inoxydable; Faible niveau sonore pendant l'utilisation.5
    Hyundai H-HG5-20-UI592Puissance électrique - 2 kW; Productivité - 60 m3 / heure; Poids - 1,55 kg.Coût abordable; Ventilateur en acier inoxydable; Compacité.6
    «Quattro Elementi QE-3000 ETN 649-257»Puissance électrique - 3 kW; Productivité - 390 m3 / heure; Poids - 3,2 kg.Élément chauffant en acier inoxydable; Il existe un mode de ventilation sans chauffage et réglage de la position horizontale.7
    "Inforce EH 2 T"Puissance électrique - 2 kW; Productivité - 400 m3 / heure; Poids - 5,2 kg.Sécurité d'utilisation; Longue durée de vie; Commandes simples et intuitives.8
    «RESANTA TEP-3000N»Puissance électrique - 3 kW; Productivité - 300 m3 / heure; Poids - 3,2 kg.Rentabilité; Stabilité sur une surface plane.9
    «Tropic TVT-5»Puissance électrique - 5 kW; Productivité - 400 m3 / heure; Poids - 4 kg.Mobilité; Performance; La présence de trois étapes de régulation de puissance; Corps non marquant.10

    Entretien du pistolet thermique

    canon diesel à chauffage indirect

    Canon diesel de chauffage indirect

    Tous les travaux préventifs sur l'équipement sont réduits à la mise en place et au traitement du système d'admission d'air, du compresseur et de la pompe à carburant. La procédure pour chaque pistolet thermique individuel est à peu près la même. Regardons les détails de l'entretien en utilisant l'exemple d'un modèle classique avec chauffage indirect et contrôle automatique de la flamme.

    La conception d'un pistolet thermique diesel ne peut pas être qualifiée de complexe. Le carburant est fourni par la pompe à la buse, après quoi il est produit dans la chambre de combustion. Le brûleur est allumé à l'aide d'une paire d'électrodes. Le ventilateur expulse le flux à travers la chambre pendant le fonctionnement. Le chauffage indirect suppose la présence d'un circuit indépendant, de sorte que les produits de combustion n'entrent pratiquement pas en contact avec l'air chauffé.

    Maintenance préventive des équipements:

    1. Retirez le couvercle et nettoyez le ventilateur de la saleté.
    2. Débranchez les fils haute tension de la chambre de combustion et retirez le tuyau de carburant. Nous soufflons le dernier.
    3. Nous desserrons les attaches de la caméra et retirons le bloc. Nous le nettoyons de la suie.
    4. On dévisse les écrous au bout de la chambre et on accède à la buse. Nous soufflons.
    5. Tout mettre dans l'ordre inverse.

    Avis des consommateurs sur les pistolets thermiques électriques

    Cette section contient plusieurs critiques sur les modèles de pistolets thermiques considérés dans cet article, montrés sur la photo ou proches d'eux en termes de caractéristiques techniques.

    Commentaires sur le modèle RESANTA TEP-3000N:

    En savoir plus sur otzovik:

    Un autre avis sur le modèle RESANTA TEP-3000N:

    En savoir plus sur otzovik:

    Retour d'expérience sur le modèle "Ballu BHP-P-3":

    En savoir plus sur IRecommend:

    Retour d'expérience sur le modèle "Ballu BKX-3":

    En savoir plus sur otzovik:

    Un autre examen du modèle Ballu BKX-3:

    En savoir plus sur otzovik:

    Retour d'expérience sur le modèle Ecoterm EHC-03 / 1B:

    En savoir plus sur otzovik:

    Commentaires sur le modèle "Hintek Prof 06380":

    En savoir plus sur otzovik:

    Mesures de sécurité lors de l'utilisation des pistolets

    Pour assurer les mesures de sécurité incendie, un conteneur avec une alimentation en combustible pour le produit doit être situé à une distance de 8 mètres des appareils de chauffage ou de toute source de flamme nue.

    Rappelles toi! Au lieu du carburant diesel, vous ne pouvez utiliser d'essence d'aucune marque: la probabilité d'une explosion augmente plusieurs fois, car elle est plus volatile.

    Les mesures de sécurité lors de l'utilisation des armes à feu sont assez simples - vous devez immédiatement quitter la pièce si vous ressentez:

    • sécheresse soudaine et sévère de la bouche;
    • douleur dans la gorge, le nez ou le contour des yeux;
    • attaques soudaines de maux de tête;
    • désirs de nausée.

    De nombreuses personnes réagissent très douloureusement au monoxyde de carbone à l'intérieur: par exemple, les personnes atteintes de maladies pulmonaires ou les patients cardiaques anémiques, les femmes enceintes. Ils sont contre-indiqués pour être situés là où un pistolet thermique diesel avec chauffage direct est utilisé.

    Installation et connexion du pistolet thermique

    La manière de connecter le radiateur dépend du type de son entraînement. Il existe également des règles générales de fonctionnement qui doivent être suivies lors de la connexion d'un pistolet thermique.

    Règles générales pour le fonctionnement d'un pistolet thermique:

    • Placez l'appareil sur une surface plane uniquement.
    • Il est conseillé de laisser un espace d'au moins un mètre et demi entre le plafond et le pistolet.
    • N'appuyez pas l'arrière du pistolet thermique contre des murs ou d'autres objets.
    • Ne bloquez pas la buse du pistolet thermique. Cela réduit son efficacité, augmente le risque de surchauffe et même d'incendie. Il est souhaitable qu'il y ait au moins trois mètres d'espace vide devant la sortie.
    • Ne fixez aucun manchon à la buse du pistolet.
    • Ne posez aucun objet sur le pistolet thermique.
    • Ne déplacez pas le pistolet thermique s'il est en marche.
    • Ne dirigez pas le pistolet thermique vers des objets inflammables.
    • N'utilisez pas le pistolet thermique dans des endroits contenant des vapeurs de substances inflammables ou explosives: essence, acétone, alcool, etc.
    • N'allumez pas le pistolet thermique dans des endroits poussiéreux.
    • N'utilisez pas le radiateur dans des pièces très humides ou à l'extérieur lorsqu'il pleut.
    • Ne laissez pas le pistolet thermique fonctionner sans surveillance.
    • Ne modifiez pas la conception du pistolet thermique.
    • Lors des réparations, n'utilisez que les pièces spécifiées dans les instructions.
    • Si vous souhaitez démonter, faire le plein ou réparer l'appareil de chauffage, vous devez l'éteindre et le débrancher.
    • Si vous utilisez le radiateur à l'intérieur, n'oubliez pas de le ventiler au moins occasionnellement.
    • Si le pistolet thermique est sale et poussiéreux, il doit être nettoyé avant de le mettre en marche.
    • Avant d'utiliser l'appareil à pleine puissance, laissez-le se réchauffer pendant une heure ou deux. Ceci est particulièrement important en hiver lorsque vous travaillez à l'extérieur ou dans des chambres froides.

    Travaux de réparation d'anciens aérothermes

    C'est avec cette technique que l'on doit composer le plus souvent. Mais il n'y a rien à craindre, car le dispositif de ces pistolets thermiques est relativement simple, donc avec une connaissance minimale de l'électrotechnique, vous pouvez faire face à ce travail. Dans la version la plus simple, le pistolet thermique est un boîtier métallique, à l'intérieur duquel se trouvent plusieurs éléments chauffants (éléments chauffants), ainsi qu'un compresseur pour l'injection d'air. Pour réguler la température, un interrupteur multi-positions est utilisé, moins souvent des «machines automatiques». Parlons en détail de la façon de réparer un pistolet thermique dans son ensemble ou des éléments séparément. En règle générale, cela n'a aucun sens de donner d'anciens produits à l'atelier. Le coût des travaux de restauration sera élevé, mais leur qualité est très discutable.

    Récupération des pistolets thermiques à gaz

    Les canons à gaz échouent aux éléments structurels suivants:

    • ventilateur;
    • élément piézoélectrique qui enflamme le mélange de carburant;
    • dispositif d'alimentation en carburant;
    • unités de protection et de contrôle.

    L'atelier de réparation du pistolet thermique résoudra les problèmes suivants:

    RuptureRéparations
    Le gaz est ininflammableL'élément piézoélectrique est défectueux - il est nécessaire de nettoyer l'allumeur et de régler l'écart requis entre les électrodes. Si le problème persiste, vous devez le remplacer.
    Aucun gaz ne pénètre dans la chambre de combustionBrûleur obstrué. Vous devrez nettoyer la pièce avec un compresseur, c'est-à-dire la souffler avec un puissant courant d'air.
    Vous sentez le monoxyde de carboneFuite dans le système de gaz. Pour éliminer le défaut, vous devrez resserrer les pinces de fixation ou couper les extrémités du tuyau ou le remplacer.
    L'appareil s'arrête de lui-mêmeLa soupape électronique qui régule l'alimentation en carburant est cassée. Le remplacement des éléments sera nécessaire.
    Fonctionnement stable de l'unité avec une consommation de gaz excessiveBoîte de vitesses défectueuse. Une nouvelle pièce doit être installée.
    Le brûleur fonctionne, mais l'air chaud ne sort pasLa raison en est une panne de ventilateur. Il est nécessaire de vérifier le groupe de contacts et l'alimentation. Si aucun défaut n'a été détecté, le ventilateur doit être remplacé.

    La réparation d'un pistolet thermique à gaz nécessite des connaissances et des compétences que nos maîtres possèdent. Nous effectuerons des diagnostics pour identifier la cause de la panne de l'équipement. Un moyen simple d'identifier une fuite consiste à utiliser une solution savonneuse. Des bulles se formeront là où le gaz fuit.

    Options diesel

    Les dysfonctionnements du pistolet thermique diesel comprennent les points importants suivants:

    1. Le carburant est fourni à la chambre de combustion par intermittence. L'apparition de ce défaut est principalement associée à une contamination du réservoir de carburant et de son système d'alimentation. Dans ce cas, il est recommandé de vidanger le carburant du réservoir et de le rincer abondamment. Ensuite, il est nécessaire de purger tout le système d'alimentation en carburant.
    2. Le mélange de carburant est ininflammable. Cette défaillance est principalement associée à des défauts de la bougie d'allumage. Pour éliminer le dysfonctionnement, il est nécessaire de retirer la fiche, de la nettoyer mécaniquement et d'ajuster également l'écart entre les électrodes de cet élément d'allumage.
    3. Le pistolet thermique a commencé à fonctionner par intermittence. Ce type de dysfonctionnement est associé à un filtre à air bouché. Dans une telle situation, vous devez installer un nouveau filtre.
    4. L'échangeur de chaleur ne chauffe pas bien en raison d'une petite flamme dans la chambre de combustion. Ce défaut est dû au fait que la buse est très sale. Dans ce cas, le nettoyage s'effectue de manière non mécanique. En d'autres termes, la buse est soigneusement rincée puis purgée avec un compresseur.
    5. Le pistolet thermique surchauffe pendant le fonctionnement. Ce dysfonctionnement s'est produit parce que le thermostat était en panne. Pour éliminer le défaut, vous devez nettoyer tous les éléments du thermostat ou, si nécessaire, les remplacer par des neufs.

    En conclusion, nous vous souhaitons que votre décapeur thermique ne casse jamais, et si une telle nuisance se produisait, alors en suivant nos recommandations, vous pourrez facilement identifier tous les défauts et vous sentir libre d'effectuer vous-même les réparations.

    Regardez une vidéo dans laquelle un utilisateur expérimenté montre clairement le processus de réparation d'un pistolet thermique à gaz de ses propres mains:

    Réparation de pistolet thermique diesel bricolage

    uazbuka.ru> Technique> Questions techniques générales> Aide avec un pistolet thermique (diesel)

    Voir la version complète: Aide avec un pistolet thermique (diesel)

    29.11.2007, 12:22

    Bref, il y a un pistolet thermique, Cryp 20m Elle a travaillé 4 mois tous les jours pendant 8 heures

    Chaudières

    Fours

    Fenêtres en plastique