Avantages et inconvénients d'une cheminée en brique
Malgré le fait que le tuyau métallique ne soit plus exotique, les cheminées continuent d'être en briques. À certains égards, cela ressemble à un anachronisme, mais il y a de bonnes raisons pour lesquelles vous ne devriez pas abandonner la technologie classique de pose de conduits de cheminée.
Le principal est que la brique a une forte inertie thermique. Les gaz d'échappement chauds le chauffent faiblement, ce qui réduit considérablement le risque d'incendie du dispositif de chauffage. Nous ne devons pas oublier un autre aspect - la température de la fumée au bord supérieur du tuyau ne doit pas descendre en dessous de 60 à 70 degrés. Sinon, de la condensation le traversera. La brique joue le rôle d'une coque thermos et ne permet pas à la fumée de se refroidir excessivement.
Mais il y a deux défauts fatals:
Colonne dont la surface de base ne dépasse pas 0,25 m2. mètre, toute la masse appuie sur le poêle. C'est une charge concentrée. Si la hauteur totale du tuyau dépasse 5 mètres, il est placé sur une base séparée et un tuyau de transition est connecté au dispositif de chauffage.
Cheminée en brique comme structure d'ingénierie
La cheminée, pour toute sa simplicité extérieure, est une structure d'ingénierie complexe, à laquelle de sérieuses exigences sont imposées. Ils concernent la force, la sécurité incendie, la capacité d'éliminer efficacement les gaz chauds. Par conséquent, l'installation d'une cheminée dans une maison en bois doit commencer par une connaissance de son appareil.
Principaux éléments

- Cheminée interne - est réalisée du plafond du four au niveau sous le plafond par quatre rangées de maçonnerie.
- Coupe (peluches) - dilatation de l'épaisseur de la paroi du tuyau lors de son passage dans le plafond.
- Cheminée externe - est réalisée à travers le grenier jusqu'au niveau du toit.
- loutre - une autre expansion de l'épaisseur des parois de la cheminée, agencée pour recouvrir l'espace entre elle, le lattage du toit et son revêtement.
- Cou - continuation de la cheminée extérieure.
- Diriger - épaississement des parois, jouant le rôle d'un déflecteur.
Exigences pour une cheminée en brique
Le principal est la distance "de la fumée" aux structures combustibles. Il est égal à 250 mm - c'est la longueur totale d'une brique solide en céramique.
La deuxième exigence est la stricte verticalité de la structure. Un écart de plus de 3 degrés (un mètre de hauteur) n'est pas autorisé. En outre, il ne devrait y avoir aucune fissure traversante dans la maçonnerie.
Calcul de la cheminée
Le critère principal est la section intérieure. La capacité à éliminer les gaz chauds en dépend principalement. Plus le poêle est puissant, plus la cheminée doit être large. Il existe trois tailles standard utilisées pour chaque type d'appareil de chauffage.
- "Quartet" - dont une rangée est formée de quatre briques. Section 125 x 125 mm. Utilisé pour les cuisinières à faible puissance ou les poêles chauffants.
- "Cinq" - une cheminée rectangulaire formée par une rangée de cinq briques. Section 250 par 125 mm. Utilisé pour le chauffage et le chauffage des cuisinières. Il n'est pas recommandé de faire des cheminées pour les foyers plus petits que cette section.
- "Six" - un tube carré, une rangée de six briques. Section 250 par 250 mm. Il est utilisé pour les cheminées et les poêles russes - partout où une résistance minimale au mouvement des gaz chauds est requise.
Le deuxième critère le plus important dans le calcul est la hauteur. Cela dépend de la place de sa sortie sur le toit par rapport à la crête:
- Les tuyaux installés sur la crête ou à une distance ne dépassant pas 1,5 mètre de celui-ci, s'élèvent à 0,5 mètre au-dessus du toit.
- Les cheminées traversant le toit à une distance d'un mètre et demi à trois mètres de la crête ont une hauteur égale à celle-ci.
- Si la distance est supérieure à trois mètres, l'angle entre la crête et la coupe supérieure du tuyau doit être de 10 degrés.
Construction de maisons
48 voix
+
Voix pour!
—
Contre!
La maçonnerie de cheminée est faite de différents matériaux. Certains sont capables de résister avec succès à l'apparition de corrosion, de condensation et de dépôts de suie. D'autres permettent la fabrication d'une configuration de cheminée complexe. Néanmoins, comme auparavant, les cheminées en brique traditionnelles sont très populaires, qui ont prouvé leur fiabilité et leur efficacité sur des centaines d'années de fonctionnement.
- Caractéristiques des cheminées en brique
- Éléments structurels d'une cheminée en brique
- Le choix du matériau pour la pose d'une cheminée en brique
- Exigences pour la construction de cheminées en brique
- Comment faire une cheminée en brique à partir d'un poêle: instructions étape par étape
- détermination de la forme et de la taille de la cheminée
- les outils et le matériel nécessaires
- mélange de solution de travail
- montage de la partie inférieure de la cheminée
- disposition des peluches et du baril de cheminée
- sortie de cheminée au-dessus du toit
- Ce qu'il faut considérer lors de la pose d'une cheminée en brique pour une chaudière
- Erreurs courantes lors de l'armement d'une cheminée
Caractéristiques des cheminées en brique
Parallèlement à la construction massive de maisons de campagne, l'intérêt pour les cheminées, les poêles et les chaudières s'est accru. Pour organiser la sortie des produits de combustion, une cheminée en brique est le plus souvent érigée. Une structure de sortie constituée de ce matériau est généralement utilisée pour des dispositifs de chauffage et de chauffage uniques.


Les cheminées en briques de différents types ont acquis une grande popularité en raison d'un certain nombre d'avantages:
- Résistant aux températures élevées. Les briques en argile réfractaire peuvent résister jusqu'à + 1000 ° С (la température de combustion du foyer / poêle atteint + 750 ° С).
- Haut niveau d'efficacité. Pendant le chauffage, la brique accumule bien la chaleur.
- Coût de construction abordable.
- La cheminée en brique convient à différents styles d'intérieur.
Les qualités négatives d'une cheminée en brique comprennent:
- L'angularité de la structure conduit à la formation d'écoulements vortex, qui aggravent l'écoulement des produits de combustion.
- Les parois intérieures de la cheminée sont rugueuses, ce qui contribue à la sédimentation de la suie. Dans une cheminée sale, l'espace de travail diminue et le tirage diminue.
- Les structures en briques sont volumineuses et pèsent beaucoup. Pour la construction d'une telle cheminée, il est nécessaire de poser les fondations.
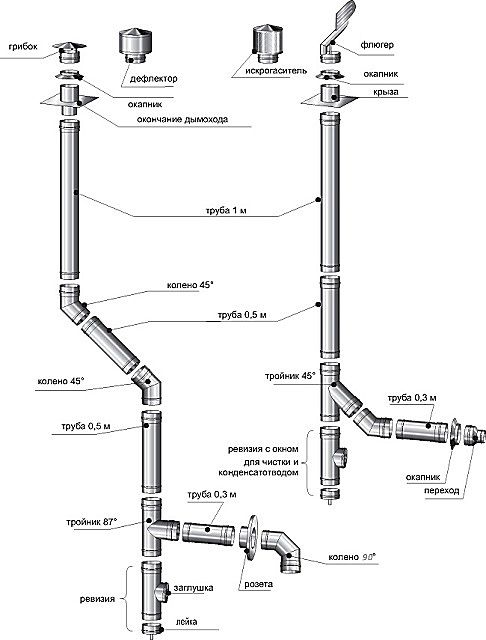
Éléments structurels d'une cheminée en brique
Considérez une conception de cheminée en brique typique - cela vous aidera à comprendre les principales étapes de la construction.
Cheminée en brique: schéma de l'appareil


- Le col du poêle est la partie de la cheminée qui va directement du poêle à la découpe. Un volet de fumée est installé ici, ce qui est nécessaire pour réguler le tirage, l'intensité de la combustion et la combustion du carburant.
- Le fluff (coupe de tuyaux) est disposé au passage de chaque étage. Le but de cet élément de cheminée est de protéger les plafonds combustibles des températures élevées. Les parois du duvet sont plus épaisses par rapport au reste des éléments du conduit de cheminée. L'épaisseur de cette pièce est d'environ 35 à 40 cm.
- La colonne montante est une partie plate de la cheminée située dans le grenier et atteignant le toit.
- La loutre est située sur le toit et protège la structure de la cheminée des précipitations et de la condensation.
- Le col du tuyau est juste au-dessus de la loutre. En termes de maçonnerie, cette partie de la cheminée ressemble à une colonne montante.
- La tête du tuyau est une extension au-dessus du cou. Un parapluie ou un capuchon est installé au-dessus du "capuchon en saillie", ce qui empêche la pénétration de saletés et de précipitations dans le canal de fumée. De plus, la palette installée augmente le tirage de la cheminée.
Le choix du matériau pour la pose d'une cheminée en brique
Un point important dans la construction d'une cheminée est le choix des briques. À différentes étapes de la construction d'un conduit d'évacuation des fumées, vous pouvez utiliser différents types de briques:


- Shmatt corpulent rouge ou briques en céramique - bien cuites. Le matériau a des bords lisses et une forme rectangulaire claire. Lorsque vous appuyez sur la brique rouge, un son «métallique» caractéristique se fait entendre. Ce type de brique est recommandé pour la pose de n'importe quelle partie de la cheminée. La note minimale pour la marque est de 200.
- Brique rose - non brûlée. Lors d'un coup sur une telle brique, un son sourd se fait entendre. Habituellement, il est utilisé pour la pose de zones moins importantes.
- La brique brun foncé (brûlée) est la meilleure option pour poser les fondations de la cheminée.
- La taille de la brique pour aménager la cheminée est de 25 * 12 * 6,5 cm.
Important! L'utilisation de briques poreuses, légères et creuses est interdite dans la construction d'une cheminée
La pose des différentes parties de la structure est marquée par l'utilisation d'une solution de travail d'une composition différente:
- la zone de la cheminée au-dessus du toit est aménagée sur un mélange ciment-sable;
- la maçonnerie sous le toit est réalisée avec du mortier à la chaux ou au ciment-chaux.
Exigences pour la construction de cheminées en brique
La sécurité, le confort, la consommation de carburant et la pureté de l'air à la maison dépendent en grande partie de la précision des calculs de la cheminée. La conception de la cheminée d'une chaudière, d'un foyer ou d'un poêle doit répondre aux critères indiqués :
- Lors de la pose de la cheminée, il ne doit y avoir aucune section horizontale du passage des gaz d'échappement. Lorsqu'il est impossible d'éviter leur formation, l'utilisation de canaux est autorisée, à condition que leur longueur totale ne dépasse pas 100 cm.
- Pour un toit plat, la cheminée doit s'élever d'au moins 100 cm au-dessus du toit.
- Pour disposer une cheminée sur un toit en pente, les normes suivantes s'appliquent:
- si la distance entre la ligne de faîtage et la sortie du tuyau est inférieure à 150 cm, la hauteur de la cheminée doit dépasser la structure de faîtage d'au moins 50 cm;
- si la distance spécifiée est d'environ 300 cm, la cheminée est installée au même niveau que la crête;
- lorsque le faîtage est éloigné du tuyau d'au moins 300 cm, la coupe supérieure de la cheminée doit correspondre à une ligne tracée classiquement à un angle de 10 ° par rapport à l'horizon du faîtage.


Exigences supplémentaires pour les cheminées dans une maison en brique:
- Le produit doit nécessairement être conforme aux exigences de sécurité incendie. Les murs recouverts de matériaux inflammables doivent être à au moins 380 mm de l'extérieur de la maçonnerie. Dans les plafonds entre les étages, des épaississements, appelés bords, doivent être équipés.
- La poussée est influencée par la hauteur du tuyau. On pense que la cheminée doit mesurer au moins 5 m.
- Pour les locaux d'habitation, l'épaisseur des parois de la cheminée est d'au moins 100 mm.
- La section transversale interne de la cheminée doit être constante sur toute la longueur de la cheminée.
- Il est inacceptable de faire entrer plus de deux poêles dans une même cheminée.
- Il est permis de disposer les cheminées à l'intérieur des murs extérieurs si elles sont constituées de matériaux ininflammables. Une condition supplémentaire est l'isolation des murs du côté de la rue. Cette mesure protégera la cheminée de la condensation.
- Pour poêles à pellets, bois, briquettes, charbons, etc. des vannes avec un trou de 1,5 * 1,5 cm sont installées.
Important! Si le toit de la maison est recouvert d'un matériau combustible (bardeaux), l'embouchure du tuyau est en outre équipée d'un pare-étincelles ayant des mailles de pas plus de 0,5 * 0,5 cm
Comment faire une cheminée en brique à partir d'un poêle: instructions étape par étape
Détermination de la forme et de la taille de la cheminée
La fumée se déplace en spirale le long du poêle / cheminée. Par conséquent, il est optimal que la section intérieure de la cheminée soit réalisée sous la forme d'un cercle. Mais il est impossible de disposer un tuyau de cette forme à partir d'une brique. Par conséquent, la maçonnerie de la cheminée est de forme rectangulaire.


Il est conseillé de traiter les coins intérieurs avec un composé de nivellement. Pour un tel travail, il est préférable de ne pas utiliser de plâtre - en raison des fréquents changements de température, le matériau peut rapidement s'effriter.
La taille de la cheminée est déterminée par les dimensions de l'ensemble du bâtiment.Sur une petite maison compacte, une cheminée trop haute et large aura l'air comique. Des cheminées de 260 * 260 mm sont en cours de construction pour les poêles russes.
Conseils. Une consommation de brique économique est obtenue lors de la pose d'un tuyau de 260 * 130 mm. Cette conception est possible lors de la pose de chaque rangée de cinq briques.
Outils et matériaux requis
Pour travailler, vous aurez besoin des outils suivants:
- marteau pioche;
- un marteau avec une attache en caoutchouc;
- roulette;
- niveau;
- Bulgare;
- truelle;
- seaux pour eau et solution de travail;
- perceuse électrique avec accessoire de mélangeur;
- tamis.


Les matériaux doivent être préparés à l'avance: brique, argile et sable.
Mélanger la solution de travail
Pour la solution, l'argile, propre sans débris ni impuretés, qui a été extraite à une profondeur de 1,5 m, et le sable de rivière conviennent. Avant le travail, tamisez l'argile et le sable à travers un tamis dont les trous ne dépassent pas 5 mm. Deux jours avant le début de la pose, l'argile doit être trempée dans l'eau (pendant environ 48 heures) et mélangée.
Procédure de préparation de la solution:
- Combinez le sable et l'argile dans un rapport de 2: 1.
- Versez le mélange obtenu avec de l'eau dans un rapport de 1: 4.
- Laisser infuser la solution pendant 12 heures.
- Remuez bien le mélange jusqu'à obtenir une consistance homogène - la présence de grumeaux est inacceptable.


Érection de la partie inférieure de la cheminée
Avant de poser la cheminée en briques, un tuyau de buse est disposé. Il est en cours de construction avec le respect obligatoire des pansements en brique. Le tuyau de coque est disposé directement au-dessus de la cheminée ou sur le poêle sous la forme d'un rectangle d'environ 4 à 6 briques. Une cavité est laissée à l'intérieur de la structure - un puits de fumée. Le tuyau d'emballage se termine, n'atteignant pas cinq à six rangées au chevauchement.


Disposition des peluches et du fût de cheminée
La pose ultérieure d'une cheminée en briques de vos propres mains est la disposition du cou duvet. La hauteur du col de coupe est de cinq briques, la taille du canal de fumée est de 140x270 mm.
Les peluches sont disposées conformément à un certain nombre de règles:
- Les dimensions extérieures de cette partie de la cheminée sont de 590x450 mm. Lors de la pose, des moitiés et des quarts de briques sont utilisés.
- Des plaques de brique sont installées à l'intérieur du canal de fumée - elles «tiennent» la forme de la cheminée.
- La troisième rangée de peluches augmente, des plaques de 60 mm d'épaisseur sont insérées à l'intérieur. Ses dimensions sont de 650x510 mm.
- Les dimensions des deux rangées suivantes sont de 710x570 mm. Pour la résistance du tuyau, des briques d'une épaisseur de 90 à 100 mm sont insérées à l'intérieur.
- Cinquième rangée - deux briques solides sont posées côte à côte.
- La sixième rangée répète la pose de la cinquième, mais avec le respect du pansement.


Auparavant, un trou doit être fait dans le toit pour faire sortir la cheminée. La contremarche est érigée dans le grenier et amenée sur le toit, en observant le bandage de la maçonnerie. La hauteur de la contremarche sur le toit est de 1 à 2 briques.
Sortie de cheminée au-dessus du toit
La prochaine étape après la pose de la colonne montante est la disposition de la loutre. Ce segment de tuyau se compose de neuf rangées, tandis que la taille extérieure de chacune d'elles doit être ¼ de brique plus grande que la précédente.
Important! À ce stade des travaux, une attention particulière doit être portée à la taille interne du canal - il ne doit ni rétrécir ni s'élargir
Dans la troisième rangée, la largeur de la loutre est augmentée en raison des briques étendues - le rebord avant s'étend sur les côtés. Dans la quatrième à la sixième rangée, les saillies latérales sont allongées. Dans la septième rangée, la formation des saillies latérales est terminée. Les huitième et neuvième rangées complètent la structure et forment toutes les saillies du tuyau.
Ensuite, le col de cheminée est formé. La hauteur de cet élément est en moyenne de cinq à huit rangées. Après avoir posé le cou, la tête est équipée de la même technologie que le duvet.
La dernière étape de la construction de la cheminée est l'installation d'une girouette ou d'une hotte.


Cheminée en brique: vidéo
Ce qu'il faut considérer lors de la pose d'une cheminée en brique pour une chaudière
Lors de l'installation d'une cheminée pour une chaudière, il est important de comprendre les caractéristiques du processus de combustion et les spécificités de l'élimination des produits de décomposition. Il est nécessaire de prendre en compte toutes les nuances de la technologie de construction de cheminée, il est donc préférable de confier ce travail à des spécialistes.Des erreurs dans la conception de la cheminée et l'utilisation d'un robinet de cheminée peuvent entraîner une intoxication au monoxyde de carbone.


Points forts:
- La meilleure option consiste à aménager une pièce séparée pour placer la chaudière. S'il n'y a pas de chaufferie, vous pouvez utiliser un petit couloir près de l'entrée de la maison ou du sous-sol.
- La pièce où l'installation d'une cheminée pour une chaudière à gaz est prévue doit avoir une capacité de ventilation et un tirage suffisant.
- Les ouvertures de cheminée et de ventilation sont faites sur le même mur - ceci est nécessaire pour éviter les chutes de pression et les retours de courant dus aux rafales de vent.
- Une légère fuite de gaz est possible lors de l'ajout de combustible, de l'allumage de la chaudière et de l'achèvement du processus de combustion.
Comment aménager une cheminée pour une chaudière en brique: vidéo
Erreurs courantes lors de l'armement d'une cheminée
Il peut y avoir des dysfonctionnements dans le fonctionnement de l'appareil de chauffage en raison de défauts survenus lors de la pose de la cheminée:
- Une hauteur insuffisante du tuyau par rapport au toit de la maison affecte la diminution du tirant d'eau.
- Un mortier de mauvaise qualité utilisé pour la maçonnerie s'effondre sous l'influence de différentes températures - la résistance et l'étanchéité de la cheminée se détériorent.
- Les irrégularités du canal interne provoquent l'apparition de turbulences - de la suie / suie se dépose sur les parois.
- L'écart vertical admissible est de 30 ° С à une distance de 2 m.


Maçonnerie de cheminée


Il n'y a pas de différence fondamentale entre la maçonnerie du poêle et les cheminées. Elle est réalisée sur un mortier argilo-sableux à l'aide des mêmes outils : un marteau-piqueur de four, une truelle et un fil à plomb. Cependant, les éléments tels que les peluches et la loutre sont disposés à l'aide d'un grand nombre de morceaux de briques de la taille de 1/8, 1/4, 1/2 et 3/4 de l'ensemble.
Pour éviter les fissures et les fissures, qui s'accompagnent de nuages de poussière de brique et donnent rarement le résultat souhaité, il convient d'utiliser un "broyeur" avec une meule diamantée pour la céramique. Cela garantit la précision du travail, élimine les travaux fastidieux et beaucoup de combats de briques inutiles.
Solution
Pour la maçonnerie jusqu'au niveau du toit, un mélange de sable et d'argile est utilisé, car il a un coefficient de dilatation linéaire similaire à celui d'une brique, ce qui est une certaine garantie contre la fissuration.
L'argile pure utilisée comme liant peut être grasse ou maigre. À certains endroits, il existe des gisements où le rapport proportionnel de la quantité d'argile au sable est optimal par nature: un à trois ou quatre.
Avec une augmentation de la partie volumétrique de l'argile, la solution se fissure après séchage et avec une diminution, elle s'effrite. Pour déterminer le rapport optimal de pièces volumétriques, vous devez pétrir la solution prête à l'emploi entre vos doigts. Il ne doit être ni visiblement glissant ni rugueux comme du papier de verre.
L'argile excavée est trempée dans un récipient en fer pendant 3-4 jours. En conséquence, vous devriez obtenir une pâte d'argile homogène sans pierres, de consistance similaire à celle de la crème sure liquide.
L'argile et le sable sont mélangés en parties volumétriques dans un rapport de un à trois ou quatre. L'eau est ajoutée progressivement, par petites portions. La solution finie doit laisser des traces sur la truelle (mais ne pas y adhérer) et ne pas s'en écouler.
Pour éviter les erreurs de proportions, il est préférable d'acheter un mélange de maçonnerie d'argile-sable sec prêt à l'emploi. Veuillez noter que celui marqué «ignifuge» ne convient pas à la maçonnerie.
Brique
Brique rouge solide utilisée.
Ses bords doivent être lisses, sans fissures, et le son émis en le frappant légèrement avec un marteau de four doit être résonnant.
La taille standard utilisée pour la maçonnerie est de 250 mm de long, 125 mm de large et 75 mm de haut.
Maçonnerie de cheminée intérieure
Il commence immédiatement après l'installation du registre et le chevauchement du poêle est terminé. Les techniques de maçonnerie sont les mêmes: appliquer une couche de mortier, poser des briques, les secouer avec la main et tapoter légèrement avec une pioche.La verticalité et l'horizontalité sont vérifiées après la pose de chaque rangée. Ils le terminent quatre hauteurs de brique jusqu'au plafond.
Voulez-vous savoir comment fabriquer rapidement et à peu de frais une cheminée fiable à partir d'amiante? Lisez ici.
Découvrez comment fabriquer une fosse septique à partir d'anneaux en béton de vos propres mains dans cet article:
Pose de peluches


L'expansion de l'épaisseur de la paroi de la cheminée est réalisée pour se conformer à l'exigence de localiser les structures combustibles à une distance de 250 mm "de la fumée". L'épaisseur de paroi habituelle de la cheminée est de 125 mm. Pour le doubler, il est nécessaire de plier quatre rangées, chacune étant décalée vers l'extérieur de 1/8 de la largeur de la brique par rapport à la brique inférieure - juste la valeur qui permet à la brique de s'allonger sans être renversée. Le principe de maçonnerie est le même pour les trois tailles:
- La surface intérieure (à fumer) de la première rangée est disposée en 1/8 pièces. Les espaces entre les briques extérieures sont comblés en 1/4 pièces.
- Dans la deuxième rangée, les pièces augmentent respectivement à 1/4 et 1/2.
- La troisième rangée utilise 1/2 et 3/4 pièces.
- La ceinture extérieure de la quatrième rangée de peluches est recouverte de briques entières.
Ayant atteint le plafond, ils le posèrent, observant l'habillage des coutures, encore deux ou trois rangées plus haut. Un espace de 2-3 cm est laissé entre la dalle de plafond et celle-ci pour éliminer la pression de la structure sur la maçonnerie. Il est recouvert de plaques de laine minérale. La pose sur le toit est effectuée de la manière habituelle - avec bandage des coutures verticales et contrôle de la verticalité.
Embrayage Otter


Cela commence après que le bord de la brique de la cheminée s'est élevé au-dessus du toit. Elle est réalisée à l'extérieur, dans le respect de toutes les mesures de sécurité lors des travaux en hauteur. Vous pouvez utiliser du mortier de ciment. Ils le démarrent à partir du bord le plus bas le long de la pente. La distance de la fumée sur chaque rangée est égale à 1/8 de la largeur de la brique. Il devrait y avoir six rangées dans la loutre. Après cela, un cou est placé - le prolongement habituel de la cheminée. Les fentes entre le toit et la cheminée sont fermées par un «collier» en tôle d'acier pour toiture.
Comment construire une cheminée de vos propres mains
La façon la plus simple d'installer une cheminée de poêle est acheter et installer prêt à l'emploi appareil. Mais dans le cas des poêles à bois en brique fabriqués à la main, il est conseillé aménagez vous-même un tel canal.
Sélection de projets
Lors du choix d'un projet, ils sont guidés par par les facteurs suivants:
- Fonctionnalité fours - si sa tâche principale est chauffage à la maison, il vaut mieux choisir une cheminée horizontale. Pour aménager une cheminée, porter décoratif fonction ou pour le réglage dalles dans la cuisine, la meilleure option serait un modèle de cheminée verticale.
- Pouvoir poêles - la section transversale de la cheminée dépend de cet indicateur, parfois de sa longueur.


Photo 2. Un exemple de schéma d'un poêle avec une cheminée horizontale. Une chambre de séchage est située à côté des canaux de fumée.
La fréquence d'utilisation du four est d'une grande importance. Cheminée horizontale nécessitera plus de soins, par conséquent, si la structure n'est connectée que lors de rares voyages dans le pays, le modèle vertical sera la meilleure option.
Matériaux (modifier)
La température dans la cheminée atteint des valeurs élevées, donc seulement brique pleine résistante à la chaleur et maçonnerie mortier à base d'argile chamotte... L'un des points importants est la résistance des matériaux à l'oxydation des condensats. Ceci est particulièrement important dans le cas de la construction d'une cheminée horizontale.
Pour le travail, vous aurez également besoin pieces en metal - loquets, filets, vues. Mieux vaut utiliser des modèles en acier résistant à la chaleur ou en fonte, qui peuvent être achetés dans les quincailleries.
Instruments
Pour le travail, vous avez besoin du même un ensemble d'outilsqui sert à réaliser la maçonnerie du four:


- capacité pour mélanger la solution et omoplate;
- Maître OK;
- le fourneau un marteau;
- régner;
- instruments de mesure - ruban à mesurer, niveau du bâtiment;
- filiale fil à plomb, cordons.
Pour installer les charnières et autres pièces métalliques dont vous avez besoin Machine de soudage.
Les étapes de travail
Les principales caractéristiques de la cheminée sont - étanchéité totale et si possible murs intérieurs lisses... Par conséquent, la pose est faite proprement et étroitement, il est préférable si largeur du joint moins que 3 à 5 mm... Les travaux se déroulent dans l'ordre suivant :
- Au dessus du toit de la chambre de combustion se fait première rangée briques, qui devient le fond de la cheminée.
- Aménagé deux parois du canal de fumée... À ce stade, des fenêtres spéciales sont aménagées pour le nettoyage, où des portes métalliques sont montées.
- Pendant le travail, il est constamment conduit contrôle de planéité niveau du bâtiment en maçonnerie.
- Pour réduire l'accumulation de suie, les parois intérieures sont parfaitement plates, toutes l'excès de solution est soigneusement éliminé.
- Le chevauchement est aménagé conduit de cheminée.
- Dans le chevauchement un trou est laissé pour sortie de fumée. Autour de lui, la dernière partie verticale de la cheminée est ensuite disposée.
Important! Après l'achèvement des travaux, la cheminée sec selon les mêmes règles que le four lui-même, augmentant progressivement le volume de chauffage.
Combien ça coûtera
La cheminée en brique sur le toit est devenue une constante visuelle en trois siècles. Et un bâtiment avec une telle finition semble, selon des estimations subjectives, beaucoup plus attrayant.
Il ne reste plus qu'à déterminer combien il vous en coûtera pour vous conformer aux canons. Si vous attirez des artisans tiers, le prix du travail sera ajouté au coût de la brique. Et elle est plutôt grosse. À Saint-Pétersbourg et dans la région, par exemple, la pose d'une brique coûtera de 50 à 90 roubles.
La solution, si vous vous préparez, est gratuite.
Cinq kilogrammes de mélange de maçonnerie prêt à l'emploi coûtent entre 60 et 70 roubles. Un emballage suffit pour 10 à 15 rangées de tuyau d'une section de 125 sur 250 mm (six).
Comparons le coût d'un mètre de tuyau sandwich en métal d'un diamètre de 250 mm et d'un tuyau en brique d'une section transversale de 250 sur 250 mm. Juste le genre qui peut être utilisé pour les conduits de cheminée.
| Brique (au prix de 15 roubles par pièce) | Mélange de maçonnerie | Le travail du maître | Total, roubles | |
| Cheminée en brique | 900 roubles | 70 roubles | 3000 roubles | 3970 |
| Tuyau sandwich en métal | – | – | – | 3800 |
Comme vous pouvez le voir, les prix sont presque les mêmes. Bien sûr, cela vaut la peine d'ajouter le prix des peluches, de la loutre et de la maçonnerie de tête. Mais, étant donné les meilleures caractéristiques de performance des tuyaux en brique - l'absence de corrosion, une résistance thermique élevée, il est logique de dépenser de l'argent pour une telle acquisition. Et si vous allez poser une cheminée en brique de vos propres mains, cela coûtera presque la moitié du prix des tuyaux sandwich en métal.
Cheminée à faire soi-même dans la salle de bain - un guide étape par étape, comment bien faire les choses?
Une cheminée correctement disposée assurera la préservation à long terme de la chaleur et la sécurité des visiteurs dans le bain, car elle éliminera les produits de la combustion du carburant à temps, mais en même temps, elle ne permettra pas au poêle de se refroidir trop rapidement. Est-il possible de fabriquer une cheminée pour un bain de vos propres mains et d'économiser de l'argent sur le travail d'un maître?


Cheminée à faire soi-même pour un bain
Je dois dire qu'il est tout à fait possible de le faire, d'autant plus qu'à l'heure actuelle, dans les magasins spécialisés, les conseillers commerciaux peuvent, selon un schéma développé et à l'aide d'un logiciel spécial, sélectionner rapidement et avec précision un ensemble d'éléments nécessaires à une cheminée correcte. Cependant, leurs variétés ne se limitent pas du tout aux structures métalliques, et il vaut la peine d'examiner de plus près les types de cheminées qu'il existe en général et la meilleure façon de choisir un schéma approprié pour un poêle de sauna construit.
Le contenu de l'article
1 Types de cheminées1.1 Cheminée en brique1.2 Cheminée en métal1.3 Vidéo: "petit parcours" sur les types de cheminées2 Matériaux pour la construction d'une cheminée2.1 Cheminée en brique2.2 Cheminée métallique2.3 Vidéo: caractéristiques de conception des cheminées de sauna3 Installation d'une cheminée de sauna 3.1 Cheminée métallique 3.2 Vidéo: une variante de cheminée de bain métallique avec accès à un mur extérieur 3.3 Cheminée en brique
Types de cheminées
Les cheminées des poêles pour sauna se distinguent selon plusieurs critères.
Tout d'abord, selon le matériau de fabrication. Si auparavant, elles étaient traditionnellement aménagées en briques cuites, ces dernières années, les cheminées en métal sont devenues plus populaires.


La cheminée peut être placée à l'intérieur ou à l'extérieur du bâtiment
Selon leur conception et le lieu d'installation, ces éléments du poêle de sauna peuvent être divisés en deux types : celui qui passe à l'intérieur de la pièce, à travers le plafond et le toit, ou, dans une autre version, la cheminée est conduite à travers le mur et s'élève le long de celui-ci de l'extérieur du bâtiment.
Pour déterminer le choix, vous devez tenir compte de tous les avantages et inconvénients de chaque type de cheminée.
Cheminée en brique
Auparavant, les cheminées étaient traditionnellement conçues uniquement à partir de briques, car il n'y avait tout simplement pas d'autres matériaux alternatifs valables pour la construction de cette partie du four. La construction de maçonnerie est un processus assez laborieux, d'autant plus qu'elle doit être réalisée selon un schéma spécial, dans le strict respect de toutes les tailles.


Il n'y a pas si longtemps, l'écrasante majorité des cheminées étaient en brique
Cependant, les cheminées en brique ne sont que l'option qui a fait ses preuves. Ils ont une résistance plus élevée et sont beaucoup plus durables que ceux en métal. De plus, la brique, en raison de sa structure structurelle, possède elle-même de bonnes propriétés d'isolation thermique et de stockage de chaleur.
Une structure en brique est plus ignifuge qu'une cheminée métallique préfabriquée, même fabriquée à l'aide des technologies les plus modernes.
Cependant, un inconvénient assez important des cheminées en brique est leur surface intérieure, car elle est rugueuse et présente des coins. Il retient les dépôts de suie, obstrue le passage de fumée et réduit le tirage, ce qui affecte négativement le chauffage du poêle. De plus, l'intérieur du tuyau envahi par la suie peut provoquer de la fumée dans les bains ou même s'enflammer lors du chauffage du poêle à cause d'étincelles qui tombent dessus, ce qui conduit parfois à des situations très dangereuses.
Cheminée en métal


La cheminée en métal est beaucoup plus facile à installer
Une cheminée en métal est beaucoup plus facile à installer qu'une cheminée en brique et devrait être beaucoup moins chère. Les structures sandwich modernes fabriquées à l'aide d'isolation sont plus pratiques que de simples tuyaux métalliques à paroi simple, mais elles ne donnent pas non plus un effet de conservation de la chaleur à l'intérieur du four comme une vraie cheminée en brique.


Structure de tuyau sandwich isolée
L'avantage de la structure métallique peut être considéré comme une surface intérieure presque idéalement lisse qui n'a pas de bords, ce qui permet à la fumée de sortir sans entrave dans un écoulement turbulent dirigé. Cependant, avec des changements brusques de température sur les surfaces internes, de la condensation peut bien se former - ce phénomène dépendra directement de la température extérieure en hiver. Si un tel tuyau est installé dans une région aux hivers rigoureux, il est nécessaire de choisir des tuyaux avec la couche isolante la plus épaisse.


La cheminée métallique peut être placée à l'intérieur et à l'extérieur
Un autre critère de choix du type de cheminée est son installation externe ou interne. Chaque type d'hébergement a ses propres avantages et inconvénients, que vous devez également connaître lorsque vous choisissez une option qui vous convient.
Cheminée externe
L'idée de déplacer la cheminée vers le mur extérieur appartient aux architectes américains. Cette installation est devenue populaire dans les bâtiments domestiques, en raison de son dispositif plus simple. La cheminée reliée au poêle ne monte pas jusqu'au plafond de la pièce, mais est conduite à travers le mur.


Cheminée externe
Les avantages d'une cheminée métallique agencée de cette manière sont une sécurité accrue, dans le fait qu'il n'est pas nécessaire de prévoir des passages isolés pour elle dans le plancher du grenier et dans le toit. Une telle cheminée évitera au bâtiment le risque de pluie ou d'eau de fonte s'écoulant dans les interstices entre le tuyau et la toiture.
Les inconvénients graves de l'apparence du dispositif de cheminée incluent son refroidissement rapide, ce qui signifie que de la condensation se forme à l'intérieur, par conséquent, une telle cheminée doit être isolée de manière intensive.
Le deuxième inconvénient est que la cheminée, sortie vers l'extérieur, ne pourra pas fournir de chaleur supplémentaire à la salle de bain, ce qui augmentera la consommation de carburant.


Il y a des cheminées extérieures et des maçonneries
Il existe également des cheminées combinées, issues de la connaissance. Dans ce cas, un tuyau métallique est retiré du poêle, qui est ensuite conduit à travers le mur et pénètre dans la maçonnerie de la cheminée, qui est encastrée dans le mur et s'élève à la hauteur souhaitée.
Cheminée interne
La cheminée métallique passant à l'intérieur est montée sur le dessus du chauffe-sauna et élevée jusqu'au plafond, puis passée à travers le grenier et le toit, puis élevée à un niveau correspondant à la position relative avec le faîte du toit. L'avantage de cette conception est que toute la chaleur qui provient de la chambre de combustion, lorsqu'elle passe dans le tuyau, réchauffera également la pièce du bain et du grenier, ce qui signifie que le poêle se refroidira plus longtemps. Cela a un effet positif sur l'économie de carburant.


Poêle chauffant avec cheminée interne
Si vous planifiez et assemblez correctement la structure de la cheminée interne, gardez constamment les joints sous contrôle, un tel système fonctionnera sans problème pendant de nombreuses années.


Les principaux composants de la cheminée métallique interne
Les inconvénients de cette option de conception incluent le fait que vous devrez faire passer le tuyau à travers les plafonds et à travers le toit.
Vidéo: "cours court" sur les types de cheminées
Matériaux pour la construction d'une cheminée
Les matériaux sont achetés après avoir décidé de l'option de conception de la cheminée.
Cheminée en brique
Pour une structure en brique, vous devez acheter une brique résistante à la chaleur et une composition de maçonnerie - il peut s'agir d'un mélange sec de construction spécial destiné spécifiquement à la pose de cheminées et de poêles. Certains artisans préfèrent utiliser une solution d'argile bien choisie.
De plus, il sera nécessaire de fournir du matériel pour le champignon au-dessus du tuyau.
Cheminée en métal


Les fabricants produisent toutes les pièces nécessaires au montage d'une cheminée
Recommandé: Maison d'hiver dans la rue pour un chat
Pour une cheminée en métal, toutes les pièces nécessaires sont achetées après avoir établi un schéma de conception détaillé, en tenant compte de tous les coins et tours du tuyau.
Le diagramme peut être dessiné avec une ligne sur laquelle les endroits où la cheminée passe à travers le mur, le plafond et le toit seront indiqués, et aux virages - la valeur approximative de l'angle. Avec un tel dessin, vous pouvez contacter le magasin avec une demande pour choisir tout ce dont vous avez besoin pour l'installation.
De plus, deux feuilles de métal avec des trous égaux au diamètre du tuyau seront nécessaires, qui seront fixées sur le plafond de la baignoire et sur le sol du grenier. Ensuite, vous devez penser à un matériau résistant à la chaleur qui se trouvera dans le plancher du grenier autour du tuyau, créant ainsi une protection pour les matériaux facilement inflammables. Pour l'imperméabilisation autour du tuyau sur le toit, vous aurez besoin d'une imperméabilisation, sous forme de colle d'étanchéité et d'un joint en caoutchouc spécial qui est placé sur la cheminée.


Élément élastique pour la pénétration du toit
Séparément, il faut dire sur les paramètres de choix des tuyaux. La première chose à considérer lors de l'achat de tuyaux de cheminée en métal est leur section interne. Il est calculé en tenant compte de la puissance du four, et généralement pour la version bain, le diamètre intérieur est pris égal à 150-200 mm. Si le diamètre est trop grand, la chaleur ne sera pas retenue dans le four et le tuyau d'une section transversale trop petite ne créera pas le tirage nécessaire pour éliminer la fumée. Dans tous les cas, le diamètre dans l'une quelconque des sections ne peut en aucun cas être inférieur à celui de la sortie de l'appareil de chauffage installé. La hauteur totale du tuyau doit être d'au moins 5 mètres.Et la valeur exacte de ce paramètre dépendra de son emplacement sur le toit. Si le tuyau sort au milieu de la pente, il doit être surélevé au-dessus du niveau de la crête, à environ un demi-mètre. La meilleure option pour l'emplacement de la cheminée sur le toit est considérée à un mètre et demi de la crête, mais ce paramètre est facultatif et dépend de l'emplacement du poêle dans la salle de bain. La qualité du tirage dépendra également de la hauteur du tuyau. Le métal à partir duquel les tuyaux doivent être fabriqués doit avoir une épaisseur d'au moins 1 mm, la cheminée durera plus longtemps. S'il est conçu pour installer un réservoir pour chauffer l'eau dans le système de cheminée, le schéma établi peut ressembler à ceci. Il peut être modifié et ajusté pour une version spécifique du poêle et de la cheminée installés.


Option de système de cheminée avec un réservoir d'eau
Le réservoir illustré sur la figure fonctionne selon le système "samovar", c'est-à-dire qu'il est étroitement soudé à la cheminée. Certaines entreprises fabriquant ce type de tuyaux produisent un tel élément avec un ballon d'eau chaude déjà installé dessus, qui dispose de deux ou trois entrées pour le raccordement des conduites d'eau - pour le remplissage du réservoir et pour la prise d'eau aux points de consommation.
Vidéo: caractéristiques de conception des cheminées de bain
Installation d'une cheminée de bain
Une fois le poêle du sauna installé, l'installation de la cheminée commence à partir du tuyau du poêle. Cela peut être le début d'une cheminée métallique ou d'une section métallique qui reliera le poêle à un tuyau en brique.
Cheminée en métal
Puisqu'il existe deux types de cheminées, leur installation est différente.
Construction interne
Si le tuyau passe à l'intérieur du bâtiment de la baignoire, alors le système entier a généralement une apparence presque parfaitement verticale. La cheminée est assemblée à partir d'éléments séparés, chacune de ses parties supérieures étant placée au-dessus de la partie inférieure - installation "par fumée".


Le schéma de raccordement habituel des tuyaux sandwich: la partie intérieure - "par condensat", l'extérieur - "par fumée"
Si des tuyaux sandwich sont utilisés, l'approche change quelque peu - l'installation de leur partie intérieure est réalisée "par condensat" (le tuyau supérieur entre dans la douille du bas) et la partie extérieure - "par fumée". Un tel système permet à l'humidité accumulée de s'écouler librement à l'intérieur du tuyau vers le bas dans le siphon de condensat, sans entrer dans le matériau d'isolation thermique, qui perd ses propriétés en raison de l'engorgement.
Il est très important de calculer le placement des joints de manière à ce que les joints ne tombent pas sur les niveaux des combles ou des planchers inter-planchers, ainsi que sur le toit. À condition que le poêle soit situé à côté de murs en bois, ils doivent être protégés d'une éventuelle surchauffe et du feu avec des matériaux résistants à la chaleur, par exemple, il peut s'agir de plaques d'amiante, qui sont mieux fixées en deux couches.


Isolation thermique des murs et de la transition du plafond
Si un réservoir de chauffage à eau de type samovar est installé, alors une place est trouvée pour lui non loin de la chambre de combustion, en le plaçant directement au-dessus, ou dans le grenier, si la distribution d'eau chauffée va dans deux pièces - au lavage chambre et à la salle de douche. Avant d'installer les tuyaux, leurs joints sont enduits d'un mastic résistant à la chaleur et, après l'installation par le haut, ils sont en outre fixés avec des pinces larges spéciales.


Pince pour une fixation sûre des joints de tuyaux
Si, lors de la combinaison des éléments individuels de la cheminée, des espaces suffisamment grands sont trouvés, la partie insérée est scellée avec un cordon d'amiante, qui est enroulé autour du tuyau. Cependant, il est préférable de choisir des articles qui s'emboîtent parfaitement en taille. La première section de la cheminée, fixée à la buse du poêle, ne peut pas être multicouche, c'est-à-dire qu'il s'agit d'un tuyau métallique ordinaire à paroi unique avec des connexions spéciales. Il a généralement une vanne à vanne, qui est autrement appelée une vanne à vanne.Cet élément de contrôle est nécessaire pour créer et maintenir le niveau de tirage requis, pendant la période de réchauffement du bain, et pour préserver au maximum la chaleur du poêle après la fin de la chambre de combustion. L'emplacement d'installation de cet élément peut être clairement vu dans les schémas d'installation de cheminée ci-dessus.


Section de tuyau avec vanne à vanne
Pour faire passer le tuyau à travers le plafond, il est pratique d'utiliser une boîte avec une hauteur de paroi 30 ÷ 40 cm supérieure à l'épaisseur du plafond. La distance entre le tuyau et les parois du conduit doit être d'au moins 180 ÷ 200 mm.


Bloc de passage - boîte spéciale pour dalles de plafond
Un trou carré est percé dans la dalle de plafond, dans lequel la boîte principale entrera facilement. Son fond, c'est-à-dire la partie inférieure, est fixé au plafond, à travers le trou de la partie inférieure, la cheminée est passée dans le grenier.
Ensuite, la boîte est remplie d'un matériau léger résistant à la chaleur - il peut s'agir d'argile expansée à grain moyen ou de laine de roche. Avec de tels isolants thermiques, la boîte est remplie complètement, vers le haut, avec la densité maximale possible.


Boîte remplie de matériau d'isolation thermique (dans ce cas - argile expansée)
Dans le grenier, la boîte est fermée avec un couvercle métallique avec le même trou rond qui s'adapte sur la partie saillante du tuyau.
Dans le grenier, la cheminée fonctionne généralement bien, mais si elle tombe soudainement sur les barres de lattage, vous pouvez faire un petit virage à l'aide de virages.


Dans le grenier, afin de ne pas tomber sur le chevron ou la poutre, vous pouvez faire un léger virage
Lorsque le tuyau traverse le toit, une feuille de métal ou d'amiante avec un trou est également fixée du côté du grenier. Le trou peut être rond ou ovale, selon la pente du toit.


Le passage du tuyau à travers le toit
Une isolation résistante à la chaleur sûre faite de panneaux d'amiante ou de laine minérale est posée autour du tuyau. Un tel joint ou boîte protégera les éléments combustibles du système de chevrons.
En outre, après la pose du matériau de toiture, il est nécessaire d'effectuer des travaux d'imperméabilisation, car l'humidité peut pénétrer dans les interstices entre le tuyau et le revêtement de toit. Pour ce faire, un élément élastique spécial est placé sur le tuyau, qui est collé à la surface du toit à l'aide d'un scellant résistant à l'humidité, puis solidement fixé avec des attaches (par exemple, toiture, vis autotaraudeuses).


"Flush" - un élément élastique pour sceller le passage du tuyau à travers le toit
Il est impératif d'installer un parapluie de protection sur le dessus du tuyau, qui protégera la cheminée de la pénétration non seulement des précipitations atmosphériques, mais également de divers débris ou poussières.


Parapluie à pipe
Structure externe
Afin d'installer la cheminée selon le schéma avec son placement externe, le tuyau du poêle est conduit à travers le mur. Pour assurer un fonctionnement sûr dans ce cas, il est préférable d'utiliser de la maçonnerie, qui couvrira le mur de briques à l'arrière du poêle et isolera le mur de la chaleur lorsque la cheminée le traversera.
Le diagramme vous montre à quoi ressemble une section de tuyau à travers un mur.


Une des options pour le placement extérieur de la cheminée. Inconvénient - la collecte des condensats n'est pas fournie
Pour tourner le tuyau vers le mur, vous aurez besoin d'un élément du système, appelé coude ou coude. Ces pièces sont produites avec des angles de rotation de 90 ou 45 degrés (parfois il y en a d'autres), de sorte qu'elles peuvent être sélectionnées pour n'importe quel agencement de la structure.


Tees et coudes
Un tuyau peut également être conduit à travers un mur à travers une boîte métallique, ainsi qu'à travers un plancher de grenier. Dans ce cas, la boîte est remplie de laine de roche et les petits espaces autour du tuyau sont scellés avec un scellant résistant à la chaleur. Un té est installé sur le mur extérieur, à partir duquel une installation supplémentaire ira - vers le haut, le long du mur et vers le collecteur de condensat. Des attaches-supports spéciaux sont installés sur le mur, ce qui permettra de fixer la cheminée verticalement.Le tuyau est surélevé au-dessus de la hauteur de la crête d'environ un demi-mètre - cela est nécessaire pour créer une bonne traction. Un champignon protecteur est placé sur le dessus de la tête du tuyau.
Installation d'une cheminée sandwich externe expliqué très approximativement, car plus en détail, avec toutes les nuances, il est décrit dans la publication de notre portail spécialement consacré à ce numéro.
Vidéo: une variante d'une cheminée de bain en métal avec accès à un mur extérieur
Cheminée en brique
Les cheminées en brique sont divisées en racine et montées sur le dessus. Pour les poêles de sauna, le premier, celui de la racine, situé à côté du poêle, est idéal.
Si le poêle est également fait de briques, la cheminée est attachée à la structure globale. Eh bien, si le poêle est en métal, il est connecté à la cheminée en brique avec un tuyau en métal.


Le poêle du sauna est relié à la cheminée principale par un tuyau métallique
La figure montre un schéma approximatif d'une cheminée en brique, avec tous ses départements:
Plus près du plafond, un volet de fumée est disposé sur le tuyau, qui régule le tirage à l'intérieur du four, dont dépendent à la fois l'intensité de la combustion et la conservation à long terme de l'ensemble de la structure à l'état chaud. En outre, pour le passage du tuyau à travers le plancher du grenier, du peluche est effectué dans la structure de la cheminée. Le peluchage ou la coupe s'appelle l'épaississement des parois de la cheminée tout en conservant sa section interne. Ceci est prévu afin de protéger les matériaux combustibles du sol contre une éventuelle surchauffe et un incendie.


Schéma d'une cheminée en brique "classique"
Au-dessus des peluches, il y a une section droite du tuyau, qui traverse le grenier et s'appelle une colonne montante. Au-dessus, lors du passage à travers le toit, une loutre est disposée, qui, en principe, "fonctionne" de la même manière que les peluches, protégeant le système de chevrons de la surchauffe. Cependant, en plus, il comble les espaces entre le matériau de toiture et la maçonnerie de la cheminée avec des briques dépassant de la structure générale. Ensuite, le tuyau est rétréci à sa taille externe d'origine - cette section s'appelle le cou. Au-dessus du col du tuyau, il y a une tête dont les briques dépassent également vers l'extérieur au-delà de la largeur des murs, offrant une protection supplémentaire contre les précipitations. De l'eau et de la saleté pénétrant à l'intérieur du tuyau, la cheminée sera protégée par son dernier élément - un capuchon métallique.
Installation de cheminée
La cheminée est retirée de la fondation selon le même modèle de rangée, car la structure doit être uniforme et ne pas avoir de saillies ou de fenêtres, sauf pour y laisser un trou pour intégrer un tuyau métallique du poêle.


Canal intérieur d'une cheminée en brique
Cette cheminée est construite sous la forme d'une colonne carrée avec une section bien formée à l'intérieur. La taille de la section peut être «demi-brique» - 130 × 130 mm, «brique» - 130 × 260 mm, ou même deux briques - 260 × 260 mm. Tout dépend de la puissance du poêle de sauna.
La fondation de la cheminée sera la fondation - elle est généralement faite de la même épaisseur que pour le poêle de sauna et forme une structure unique avec elle. Après avoir élevé le tuyau jusqu'à la rangée souhaitée, une vanne y est installée, puis les travaux se déroulent selon un schéma qui convient à la fois aux cheminées aériennes et principales.


Schémas de la maçonnerie ordinale de la cheminée et des peluches
Ce diagramme montre deux options de canalisation. Ils sont donnés à titre d'exemple pour réaliser de la maçonnerie, par conséquent, compte tenu de la taille de la cheminée, le nombre de briques de chaque côté peut varier dans un sens ou dans l'autre.
- La première rangée du diagramme est la dernière rangée du col du tuyau.
- Dans la deuxième rangée, les peluches commencent à être disposées, de sorte que les briques sont posées avec un décalage vers l'extérieur, d'environ ⅓ de la brique. Ici, vous devrez utiliser non seulement des briques solides, mais également leurs pièces. Pour ce faire, à l'aide d'une pioche, ils sont soigneusement divisés en fragments nécessaires.
- En déplaçant les briques sur le côté, elles doivent être complétées à l'intérieur avec des fragments supplémentaires, car la section intérieure du puits doit rester inchangée dans toute la maçonnerie.Le non-respect de cette consigne peut réduire considérablement la poussée.
- De la troisième à la cinquième rangée de peluches, la brique se déplace également vers l'extérieur de ⅓ de sa longueur, tout en conservant la taille de la section intérieure.
- La sixième rangée a la même taille que la cinquième rangée et est disposée sans se déplacer sur le côté.
- Les septième et huitième rangs correspondent à la pose du premier rang.


Voici à quoi ressemble le duvet fini
Une fois la pose de la bouture terminée, c'est au tour de l'érection de la loutre. C'est une tâche assez difficile, car il est nécessaire, à l'aide de chaque rangée suivante, de faire ressortir une marche qui dépasse de de la brique vers l'extérieur.


Schéma de maçonnerie de la loutre
- La première rangée de la loutre a la même taille et la même forme que la dernière rangée de la coupe.
- Dans la deuxième rangée, commence la pose des marches, qui élargissent la cheminée vers l'extérieur également de 1/3 de la largeur de la brique.
- D'autres rangées sont disposées selon le modèle de la loutre.
Ensuite, il y a le col du tuyau - il peut être clairement vu dans le diagramme présenté. Ensuite, étalez la tête, qui se compose de deux rangées, et en même temps la tête inférieure doit également dépasser légèrement vers l'extérieur. La dernière étape consiste à installer le capot de toit.
Dans le plancher du grenier, les éléments combustibles dans ce cas seront bien protégés par les peluches, mais vous ne pouvez toujours pas vous passer d'imperméabilisation du tuyau sur le toit.
L'imperméabilisation du tuyau en brique commence à être effectuée avant que le toit ne soit recouvert de matériau de toiture. Cela peut être fait avec du matériau de toiture et du mastic. Après avoir appliqué le mastic sur la surface de la partie inférieure du tuyau, il est chauffé avec un brûleur, puis le matériau de toiture y est collé, en le pressant fermement sur la surface chauffée. En outre, à proximité du tuyau, un matériau de toiture est posé sur le matériau de toiture et une finition décorative (tablier) est installée sur celui-ci. Les espaces restants doivent être bien remplis de scellant pour empêcher l'humidité de pénétrer à travers les fissures entre le toit et le tuyau de brique.


Sceller l'écart entre le tablier et la maçonnerie
Ainsi, en principe, n'importe laquelle des cheminées peut être construite de vos propres mains. La plus difficile de toutes les installations est probablement de monter correctement les nœuds pour le passage du tuyau à travers divers obstacles. Tous les problèmes peuvent être résolus si vous les abordez avec compétence, après avoir étudié toutes les instructions et choisi la bonne option. Cependant, il est impératif de fermer cet article avec un avertissement important:
Une cheminée est une structure dont dépendent directement la santé et même la vie des personnes, la sécurité des bâtiments et de tous les biens qu'ils contiennent. Il n'y a pas de bagatelles dans le processus de construction d'une cheminée et ne peut pas l'être, aucune simplification amateur n'est acceptable. S'il y a le moindre doute sur vos capacités ou sur l'exactitude de la conception en cours de création, vous devez demander l'aide de spécialistes. Vous ne devriez pas avoir honte de votre ignorance ou de votre inexpérience - les enjeux sont trop élevés!
Découvrez les moyens disponibles pour nettoyer votre cheminée de vos propres mains dans notre nouvel article.
Les secrets du savoir-faire des cuisiniers
- Avant la pose, la brique doit être trempée - immergée dans l'eau et attendre que la violente éruption de bulles d'air s'arrête. Les blocs de céramique humides adhèrent plus fermement au mortier.
- Pour fendre et couper des briques, utilisez une meuleuse avec un disque diamant pour la pierre.
- Lors de la pose dans le grenier, accrochez un fil à plomb sur les chevrons, entre le futur tuyau et le lieu de travail. Cela vous évite d'avoir à le toucher pour vérification. Pour contrôler la verticalité de l'angle, il suffit de changer la position de la tête.
N'oubliez pas qu'une cheminée dans une maison privée n'est pas seulement une commodité, mais aussi un appareil technique qui nécessite un fonctionnement et un entretien appropriés. Nettoyez-le de la suie, inspectez-le pour des fissures, chauffez le poêle ou le foyer avec du bois sec et il servira bien pendant de nombreuses années.


Le four à bois fonctionne grâce au principe de traction... Les gaz chauds libérés lors de la combustion se précipitent dans la cheminée, dégageant de la chaleur en cours de route vers les échangeurs de chaleur.
Pour la formation de la traction, une cheminée correctement calculée est nécessaire. Pendant longtemps, des briques en céramique ont été utilisées à cet effet, en raison des propriétés argile brûlée.
Lors de la conception d'un système de chauffage il est très important de vérifier la conformité tuyaux et poêles - la brique ne convient pas à tous les systèmes.
Installation de cheminées
1 - cheminée, 2 - pied de chevron, 3 - matériau isolant thermique non combustible, 4 - poutre
Mieux encore, lorsque l'installation de la cheminée est effectuée au stade de la construction d'une maison, d'un bain, ainsi que de la construction du four lui-même.
Dans ce cas, il est plus facile de disposer le système de chevrons avant de retirer la cheminée et de créer les espaces nécessaires entre le tuyau et les structures en bois (13-15 cm), qui sont remplies d'un matériau isolant thermique non combustible (laine de basalte).
Les poêles et cheminées domestiques doivent avoir des fondations solides qui peuvent supporter le poids du poêle lui-même et le poids de la cheminée. La cheminée doit être protégée de l'humidité et de divers débris. Pour ce faire, faites la tête de la cheminée. D'une autre manière, on l'appelle un déflecteur, un pare-étincelles.
Il combine plusieurs fonctions - il éteint les étincelles de flamme qui sortent de la cheminée, améliore le tirage, protège l'intérieur de la cheminée de l'humidité et décore la cheminée avec son apparence. Le type de tête peut être très différent, mais sa fonctionnalité ne doit pas être compromise.
Types de cheminées
Pour construire, vous devez décider avec type de tuyau... Selon l'emplacement, il y a:
- Indigène tuyaux. Ils ont leur propre fondation - ils reposent directement sur la fondation. Ils peuvent être à la fois à l'intérieur et à l'extérieur de la maison. Avantages - connectivité plusieurs radiateurs, ainsi que la construction "en réserve", avec le raccordement ultérieur des équipements de chauffage non encore achetés. Cette option est parfaite pour tout type de poêle en métal.


- Monté tuyaux. Ils reposent directement sur le poêle lui-même, qui repose sur les fondations.
Pour les poêles en métal, il est préférable de ne pas utiliser de cheminée montée sur le dessus - une masse trop grande conduit à déformations.
- Suspendu tuyaux. Ils sont soutenus par un support spécial fixé au mur ou aux plafonds.
Une telle cheminée ne peut pas être construite en brique; il est préférable d'utiliser des tuyaux de lumière en métal, isolés thermiquement et cousus dans le corps (cheminées sandwich).
- mur tuyaux. Si le mur extérieur ou la cloison est en briques, un canal de fumée peut y être conçu. Cette technique est utilisée dans la construction de bâtiments en pierre depuis l'époque de l'Empire romain.
Cela économise de la matière et ne cache pas l'espace libre, le tuyau peut être fabriqué plusieurs étages sans perte de force. Inconvénients - lorsque la suie s'enflamme, le mur se transforme en un pilier chaud, ce qui conduit à un incendie, et avec un trempage constant du condensat, le tuyau peut s'effondrer.
Si seule la brique est disponible à partir des matériaux pour la cheminée d'un poêle en fer, il vaut la peine de s'arrêter au choix d'un tuyau de racine ou de mur. Cela ne met pas de pression sur le four lui-même, vous pouvez vous connecter à différents niveaux et ce n'est pas difficile.
Types de cheminées en brique
Il en existe plusieurs types:
- Nasadnaya. Structurellement, il est réalisé au-dessus du four et sert de prolongement. Ce type de cheminée est installé sur le bain et les unités de chauffage conventionnelles.
- Mural. Un tel tuyau est installé dans les murs d'un bâtiment ou d'un espace interne captif. Si la cheminée murale est installée à côté des surfaces extérieures de la maison, elle doit être isolée afin que la condensation ne s'accumule pas à l'intérieur du canal en raison de la forte baisse de température. Cela altère le tirage et favorise la collecte la plus rapide du condensat.
- Racine. Un tuyau en brique pour un poêle avec une sortie latérale, il est installé à côté de la structure chauffante. Il peut être utilisé simultanément pour plusieurs fours.


En quoi consiste un tuyau en brique?
Les tuyaux de poêle en brique sont de différentes conceptions. Mais toute cheminée a nécessairement les éléments suivants:
- Porte ou une brique knock-out pour le nettoyage. Ils sont situés au fond du chenal et dans les tours du porc, s'il y en a un.
- Base avec vue ou prise. Les briques les plus uniformes sans fissures sont sélectionnées - toute la cheminée reposera dessus. Si possible, la base doit être plus large que le tuyau sur une brique et former un «talon» - une grande zone de support.
- Le tuyau lui-même. Lisse, avec des parois intérieures lisses, des coutures sans vides ni cavités.
- Peluches anti-incendie lors du passage des chevauchements - dilatation du tuyau pour 1 brique. Il est nécessaire de réduire la température du bord en contact avec le caisson calorifuge.
- Imperméabilisation "loutre" - élément optionnel, dilatation du tuyau lors de la pose à l'extérieur. Il joue le rôle d'un compte-gouttes - les gouttes de pluie ne coulent pas le long de la racine du tuyau, mais coulent le long des parois de l'épaississement.


Photo 1. Il ressemble à un tuyau en brique avec une "loutre" imperméabilisante et au-dessus - un "parapluie" en métal pour le protéger de l'humidité.
- Protection optimale contre la pluie et la neige. Il peut s'agir d'un «parapluie» en métal ou en béton, ou de finir la rangée supérieure de briques avec un mortier de fibrociment imperméabilisant.
Étapes importantes et caractéristiques de construction de la cheminée
Une cheminée en brique permet non seulement d'augmenter la traction et d'éliminer les produits de combustion plus haut, mais elle ajoute également de la beauté à la maison. Il peut être redressé le long d'une planche, de la ficelle ou du bord d'une planche avec des bords coupés fixés du toit au plafond en position verticale. La plupart des cheminées ont deux ou trois surfaces murales sur les murs du poêle, pour cette raison, lors de la pose, vous devez utiliser exclusivement des briques de haute qualité.
Schéma de calcul de l'emplacement de la cheminée.
La cheminée la plus fiable est considérée comme étant faite de briques rouges parfaitement cuites, pliées à l'aide de mortier de chaux. Ainsi, les tuyaux ne transpirent pas au milieu, contrairement aux tuyaux posés sur un mortier de ciment-sable. En l'absence de chaux, de l'argile peut être ajoutée à la solution.
La cheminée ne doit pas être posée sur des espaces à moitié vides. Dans ces endroits, vous devez fixer un matériau composite de béton et d'acier, de métal ou faire un plafond voûté. Les conduits de gaz du tuyau n'ont pas besoin d'être rendus très étroits, car la quantité de suie qui se dépose dans le tuyau en dépend. Lorsque le combustible brûle, une quantité considérable de fumée est émise, qui doit être évacuée à l'extérieur par un conduit de fumée très large. Le tuyau, situé au-dessus du plafond du plafond, est posé sur un mortier plus dur. Le tuyau dans n'importe quelle maison a une hauteur spécifique.
Disposition des tuyaux en brique.
Par conséquent, pour construire une cheminée en brique, vous aurez besoin des outils et des matériaux suivants:
- brique réfractaire rouge;
- mortier de chaux-sable ou d'argile-sable;
- Maître OK;
- marteau pioche;
- régner;
- fil à plomb;
- niveau;
- conteneurs pour préparer la solution;
- tôle.
revenir au début
Construction de cheminée de bricolage pour un poêle en métal
Il faut des compétences pour le construire. maçon... Autrefois, le fabricant de poêles le plus expérimenté était toujours invité à fabriquer une pipe. Une personne sûre d'elle-même s'acquittera pleinement de cette tâche si elle a de la patience et posera chaque brique avec soin.
La construction d'une cheminée comprend un certain nombre d'étapes importantes - conception, préparation des fondations, achat de matériaux, pose de canalisations, finition.
Attention! Négliger les nuances technologiques entraînera de graves conséquences! Les mauvaises envies causeront fumée à l'intérieur de la pièce, empoisonnement au monoxyde de carbone.
Des matériaux de mauvaise qualité ou le non-respect de la technologie de la maçonnerie entraînent la destruction de la cheminée.
Sélection de projets
Afin de ne pas se tromper, les facteurs suivants sont pris en compte:
- Type de chaudière et mode de combustion du carburant.Le principal ennemi des tuyaux en brique pour le four est condensat... Il se forme lorsque les gaz de combustion de la chaudière se refroidissent en dessous d'un certain niveau. Pour chaudières à pyrolyse et fours à combustion longue du type "Stropuva" ou "Buleryan"la température des gaz d'échappement est basse, le condensat se dépose sur les parois de la cheminée et la brique est progressivement trempée et détruite.


Type de carburant. Le bois humide, même avec une combustion rapide «chaude», émet beaucoup d'humidité. Il s'évapore et pénètre dans les pores de la brique.
Le condensat contient de l'acide sulfurique, qui a un effet néfaste sur la maçonnerie. Vous devez chauffer avec du bois bien séché avec de l'humidité pas plus de 15%.
Dimensions de la brique. Le diamètre intérieur en dépend. Le plus petit tuyau, un quatre, est formé de quatre briques et a une largeur de mur d'une demi-brique - 125 mm, six - 250 mm.
Plus la chambre de combustion est puissante, plus la sortie de fumée doit être large.
Étapes d'installation de tuyaux pour un four métallique
Étape 1. Préparez le matériel et les outils nécessaires. La première chose dont vous avez besoin, ce sont des briques. Ne prenez pas les premiers à cet effet! Tous les types de briques ne conviennent pas au montage d'un tube de four métallique.
L'utilisation de briques creuses de silicate est fortement déconseillée. Ils tolèrent très mal la chaleur aux températures élevées et à l'humidité. Lors de l'utilisation d'un bain pour la cheminée, l'augmentation de la température et la condensation ne peuvent être évitées. Par conséquent, il est préférable d'utiliser une brique solide ordinaire. Et si possible, puis des briques de four en céramique. Assurez-vous de vérifier le lot de briques avant d'acheter! Il y a souvent des cas où certaines briques ne répondent pas aux paramètres déclarés. Assurez-vous également que vous disposez d'une documentation contenant toutes les informations dont vous avez besoin. En plus des briques, vous aurez besoin de gants de protection, de feuilles de fer, d'une truelle, de mortier et d'un récipient pour cela.
Étape 2. Familiarisez-vous avec les principaux composants du tuyau pour un poêle à bain en métal:
- Fluffing. Il assure la sécurité incendie à la jonction du tuyau et du plafond. Les peluches ne sont pas placées sur du ciment, mais sur du mortier argilo-sable.
- Loutre. C'est celui qui est situé au-dessus du toit et qui sert à drainer les précipitations. Il est recommandé de faire un biseau sur la loutre afin que l'eau ne détruise pas ses couches supérieures.
- Cheminée. Il traverse le toit et est placé sur le coulis.
- Comin. C'est la partie du tuyau qui se trouve au-dessus de la loutre.
Étape 3. Effectuer la maçonnerie aussi étroitement que possible. Assurez-vous qu'il n'y a pas de lacunes ou de crevasses. Trempez légèrement les briques, puis appliquez le mortier sur la surface de la maçonnerie et nivelez avec une truelle. Après cela, étalez le mortier sur un côté de la brique et placez-le avec des mouvements de glissement avec une légère pression. S'il n'a pas été possible d'installer correctement la brique du premier coup, nettoyez la surface et le côté de pose de la brique (après l'avoir mouillée) et réinstallez-la. N'oubliez pas d'éviter les fuites d'air. Sinon, cela affectera négativement la traction. Les coutures horizontales doivent mesurer environ 0,5 cm et les coutures verticales 1 cm.L'épaisseur de la maçonnerie de tuyaux ne doit pas être inférieure à une demi-brique (environ 12 cm).
Étape 4. Faites une coupe transversale du tuyau sur le toit de la baignoire. Il peut être rond, rectangulaire ou carré. Puisque vous fabriquez un tuyau en brique pour un four en métal, il sera difficile de rendre la section transversale ronde. La solution optimale est une section carrée ou rectangulaire. N'oubliez pas de prendre en compte la section du canal de fumée lors du calcul de la section du tuyau Les conduits de tuyaux de section trop petite se salissent très rapidement et fument.
Étape 5. Fournissez une bonne étanchéité. Pour ce faire, procurez-vous un matériau d'étanchéité spécial sous la loutre. Installez un collier de feuilles de toiture en fer. Cette étape est recommandée avant la pose du matériau de toiture. Ceci est suivi de l'installation de l'appui-tête. Pour ce faire, vous pouvez utiliser une visière girouette. La girouette est en acier de toiture, en acier galvanisé revêtu, etc. Sa forme peut faire d'un tuyau pour poêle en métal dans une baignoire une véritable décoration de toiture.
Vous pouvez construire un tuyau en brique pour un poêle de sauna, comme un vrai spécialiste, si vous suivez les règles énumérées. Votre poêle en métal fonctionnera correctement et votre sauna sera chaud.
La hauteur d'un tuyau en brique au-dessus du toit ou de la crête est généralement calculée avant la pose de la cheminée. S'il est situé à une distance de 1,5 m du faîte, sa hauteur autorisée est de 0,5 m. La cheminée est nivelée par rapport à la hauteur maximale du faîte du toit à une distance de 3 m. Il est nécessaire de décider au étape de conception quelle hauteur il aura, ainsi que la brique qui sera utilisée pour cela.
La forme cylindrique du tuyau est la plus acceptable, car elle vous permet de vous conformer à des réglementations strictes lors de la pose d'une cheminée en brique et lors de son fonctionnement. Pour un tuyau en brique, la taille de section transversale optimale doit être sélectionnée. Souvent, il est carré, mais un chauffage inégal dans les coins du canal entraîne souvent une destruction inévitable en raison de la dilatation thermique du matériau de pose de la cheminée. La poussée naturelle, résultant d'un échauffement irrégulier, se déplace toujours vers le haut en spirale.
La forme de la cheminée en brique, qui s'oppose le moins possible au tirage naturel, est un cylindre. Dans tous les cas, une cheminée rectangulaire peut conduire à une résistance induite par la turbulence. Cela s'accompagnera d'une combustion supplémentaire de suie. Pour les cheminées ou les poêles, cet effet est considéré comme normal, car les tourbillons aident à évacuer la chaleur de l'échappement.
Les experts ne recommandent pas de mener des expériences lors de l'aménagement d'une cheminée en brique pour une chaudière à gaz: les exigences supposent une forme exclusivement cylindrique du tuyau. L'efficacité des chaudières modernes vous permet de les chauffer dans les plus brefs délais, en les transférant dans un mode de fonctionnement doux. Le four brûle non seulement une grande quantité de combustible lorsque l'oxygène est fourni, mais élimine également les produits de combustion.
Une section trop étroite de la cheminée en brique ne permettra pas le fonctionnement économique du système de chauffage de la chaudière. Les propriétaires de maisons de campagne avec cheminées ou poêles, afin d'économiser de l'argent, ne cherchent pas à installer des tuyaux calculés en fonction de projets techniques.
Difficultés pendant la construction


Lors de la construction, un maçon novice peut faire face à plusieurs problèmes:
- La solution tombe constamment à l'intérieur tuyaux. Pour éviter cela, vous devez mettre la solution en dosage prudent. Si ce n'est pas possible à réaliser, nous bouchons le tuyau avec un gros chiffon, que nous "soulevons" constamment. Cela empêchera la solution de rester dans la cheminée.
- "Remplissage" tuyaux. Ne vaut pas la peine de mettre plus de 10 lignes en une journée - le bâtiment ne résiste pas à la charge et s'affaisse. Par conséquent, nous mettons en 3-5 réceptions, surveiller constamment le niveau.
- Brique "tordue"... La brique de moulage en plastique pèche parfois en taille jusqu'à 0,5 cm. Par conséquent, il convient de surveiller le niveau horizontal et le niveau à l'intérieur de la cheminée. Les «dents» et les bords saillants peuvent conduire à des «fantômes» - le bourdonnement de l'air à forte poussée.
Solutions de finition et de conception
Les enfants dessineront toujours une pipe sur la maison. L'apparence devient "plus chaude" et plus confortable, la maison a l'air bien habitée et soignée. Un tuyau tordu ou effondré indique un mauvais propriétaire.Par conséquent, lors de la pose d'une cheminée, vous devez également penser à la conception.
Le tube de brique pour le four est déjà objet d'art fini... En utilisant les techniques de la maçonnerie artistique et des peintures de façade contrastées, vous pouvez obtenir un véritable chef-d'œuvre même à partir de briques bon marché. Cependant, si une telle maçonnerie ne rentre pas dans la conception globale, vous devez penser à la finition.


- Plâtre... La brique d'argile est parfaitement enduite avec des enduits de ciment résistants aux intempéries. Les coutures lors de la pose doivent être brodées - de cette façon, le mortier adhérera mieux au tuyau.
La surface est apprêtée, appliquée première couche adhésive, les coins des balises sont installés. Ensuite, le calque principal est rassemblé par la règle et écrasé. Le résultat est une surface plane pour le traitement avec des peintures de façade.
- Échauffement laine de basalte solide et appareil façade ventilée... Le matériau de la façade de ventilation peut être n'importe quel matériau, l'essentiel est qu'il soit incombustible. Le plastique ou le bois ne fonctionnera pas - même une étincelle accidentelle peut provoquer un incendie.
- Appareil parapluie et girouette. La cheminée est l'endroit le plus élevé de la maison. Une girouette légère n'endommagera pas une base en brique solide, mais elle peut considérablement améliorer l'apparence générale de votre maison.
L'efficacité des générateurs d'énergie thermique, comme une chaudière ou un four, est largement déterminée par l'élimination correcte des produits de combustion du combustible. La cheminée revêtue de brique a un excellent tirage et une excellente apparence.
De plus, une cheminée en brique a une durée de vie nettement plus longue que celle des tuyaux ou des produits métalliques. Vous pouvez fabriquer vous-même une cheminée en brique s'il existe un schéma de pose et au moins des compétences initiales dans l'utilisation de l'outil. Lors de l'exécution de ce travail, il est nécessaire d'observer de nombreuses subtilités technologiques.
Une cheminée en brique servira de décoration pour la maison
À quoi sert une cheminée?
Le système de cheminée d'un sauna (et de tout autre poêle) est conçu pour éliminer efficacement les produits de combustion. Sinon, le gaz et les déchets couleront dans la pièce et le résultat sera un "sauna à fumée", qui, bien sûr, est chanté en chansons, mais en réalité cela n'apporte aucun plaisir.


schéma
La cheminée pour un poêle de sauna peut être installée indépendamment, en suivant les instructions que nous avons données.
Propriétés de la cheminée en brique
Le but principal de la cheminée est l'élimination la plus complète des gaz d'échappement et la création d'un bon tirage, sans lequel il est impossible de maintenir un processus de combustion efficace. La construction en brique a des propriétés positives et n'est pas exempte d'inconvénients.
De plus, un tuyau en brique donne à l'aspect architectural de la maison un aspect fini, se fondant idéalement visuellement avec de nombreux types de toiture, en particulier avec des tuiles. Par conséquent, la solution traditionnelle sous la forme d'un tuyau en brique est toujours populaire aujourd'hui.
Les inconvénients d'une telle cheminée incluent son poids élevé, nécessitant la création d'une fondation fiable, la durée et la complexité de sa construction. Pendant la construction, toutes les normes technologiques doivent être scrupuleusement respectées, tout écart par rapport à celles-ci menace de conséquences très désagréables.
Les cheminées en brique sont très différentes
Pour la livraison des éléments de structure, un transport spécial est nécessaire, qui devra être commandé et payé. De plus, la forme rectangulaire de la section interne n'est pas idéale pour évacuer les gaz d'échappement, ils tourbillonnent dans les coins et nuisent au tirage naturel.Dans tous les cas, après un certain temps, il peut être nécessaire de nettoyer la cheminée, qui est décrite dans l'article "Comment nettoyer la cheminée, la cheminée et le poêle de la suie avec des remèdes populaires de vos propres mains."
Trou de cheminée dans le toit
Diagramme de tuyau de brique.
Le calcul correct de la taille du trou dans le toit est important ici. Sinon, après la maçonnerie, vous devrez utiliser les services d'un couvreur. Mieux vaut s'inquiéter de cela à l'avance. Une fois que le tuyau est aligné jusqu'à la marque du toit, utilisez un fil à plomb, un clou et un marteau pour transférer les dimensions du tuyau sur le toit. Cela se fait à partir du grenier, en perforant des trous dans le toit avec un clou le long des marques. En reliant ces trous sur le dessus du toit avec un crayon, un rectangle est obtenu, qui est la projection de la section horizontale du tuyau sur la surface du toit. Ensuite, ils reculent de 7 à 10 cm de chaque côté du rectangle et érigent un autre rectangle plus petit. S'il y a des joints aux points de sortie du tuyau, ils peuvent être cloués au toit.
Les coins des formes résultantes doivent être combinés, découper un petit rectangle et couper le toit le long des lignes qui correspondent aux coins. Les bandes résultantes sont pliées sur la barre inclinée de manière à avoir une position légèrement inclinée. Ainsi, le fer pour le toit appuiera fermement contre les parois du tuyau. Les vides restants entre les côtés dans les coins de la cheminée sont scellés avec un mortier de ciment à l'intérieur et enduits à l'extérieur.
revenir au début
Schéma de l'appareil et des éléments constitutifs d'une cheminée en brique
Il peut sembler qu'une cheminée en brique possède un dispositif très simple sous la forme d'un tuyau rectangulaire. Le schéma de sa structure d'ingénierie est beaucoup plus compliqué. Nous listons les parties d'une cheminée en brique qui ont leur propre nom:
- Au-dessus du four, le tuyau aérien est d'abord disposé. Il n'atteint pas le plafond pendant environ six rangées de maçonnerie.
- Ensuite, du duvet est effectué, ce qui est une expansion de la maçonnerie de la cheminée tout en maintenant sa section interne inchangée. La partie extérieure se dilate à ce stade d'environ trois cent cinquante millimètres.
- Après le passage du plafond, une section plate de tuyau dans le grenier, appelée colonne montante, suit les peluches. Il est uniformément posé à l'intérieur de la couverture de toit.
- De plus, une autre expansion de la cheminée, appelée loutre, est réalisée sur une centaine de millimètres. Ceci est fait pour empêcher la pluie et la neige de pénétrer dans l'espace entre le tuyau et le toit.
- Après la loutre, le cou suit - une section plate du tuyau. Il s'équipe de la même manière qu'un élévateur.
- Le chapeau de cheminée est réalisé avec l'expansion de la partie extérieure de la maçonnerie. Un capuchon de protection est installé dessus pour empêcher la pluie et la neige de pénétrer à l'intérieur.
Schéma général d'un appareil de cheminée en brique
Il est à noter que toutes les extensions de la maçonnerie sont réalisées uniquement de l'extérieur, la section transversale de la cheminée de l'intérieur reste inchangée sur toute sa longueur. Au lieu de pelucher, vous pouvez adapter une boîte en métal remplie de sable ou d'argile expansée, c'est-à-dire de matériaux incombustibles. Cette solution simplifie le travail et raccourcit le temps d'exécution.
Le but fonctionnel de cet élément structurel est le même que celui du duvet - empêchant l'inflammation des matériaux de plafond. Notez que la cheminée peut être réalisée à l'intérieur du mur, si elle est équipée de matériaux incombustibles et qu'elle a l'épaisseur requise. Pour un poêle en métal, il est également possible de plier la cheminée en briques.
Variétés de tuyaux pour poêles et cheminées
Il existe les types de cheminées suivants:
- Les tuyaux en brique sont des objets massifs reposant sur la maçonnerie du poêle; ils doivent être disposés avec une épaisseur d'au moins une demi-brique.
- Les tuyaux de racine sont des structures autoportantes sous la forme de colonnes montantes; ils doivent être constitués de tuyaux en amiante-ciment d'un diamètre de 15 à 20 cm.
- Les tuyaux préfabriqués sont des blocs individuels en béton résistant à la chaleur.
- Les tuyaux muraux sont des structures montées dans un mur porteur solide, ce qui économise de l'espace dans la pièce.
La cheminée encastrée dans le mur porteur doit être située dans la maison elle-même. Les experts ne recommandent pas d'installer des cheminées dans les murs extérieurs, car l'air de l'extérieur provoquera le refroidissement des gaz de combustion et réduira également le tirage. En conséquence, cela conduira à la formation de condensation à l'intérieur du canal.
Il n'est pas possible d'obtenir un rendement élevé d'un four avec ce type de tube. Si aucun autre mode de positionnement de la cheminée murale n'est prévu, des types de travaux appropriés sont effectués pour équiper un pilastre d'une saillie s'étendant à l'intérieur de la pièce. L'installation est effectuée en maintenant les distances requises entre la cheminée et le mur extérieur:
- 2,5 briques (de 20 à 30 - 650 mm);
- 2,0 briques (de 20 et plus - 510 mm);
- 1,5 briques (de 20 et moins - 380 mm).
L'emplacement de la cheminée est déterminé strictement verticalement sans indentations à l'intérieur. S'il y a un glissement dans la structure, ses dimensions ne doivent pas dépasser 1 m. Un tuyau en brique a souvent une section transversale à l'intérieur qui n'est pas inférieure à 140x140 mm. Le tirage normal de la cheminée est obtenu grâce à la hauteur de la cheminée, égale à au moins 5 m. S'il est inférieur à 5 m, le tirage est assuré au moyen d'un déflecteur-diffuseur.
Après avoir équipé votre maison d'un poêle et d'un chauffage par foyer, vous devez installer 2 cheminées. Une traction différente de l'un des foyers peut conduire à de la fumée. Dans une maison en bois, dans les endroits où il y a une cheminée en brique attenante, un épaississement de 1-1,5 briques est fourni. Une structure hautement inflammable près de la cheminée doit en être fermée avec de l'amiante-ciment ou des feuilles de métal.
Le tuyau, à l'exclusion de la dérive de la cheminée avec de la neige, doit être situé à 0,5 m au-dessus du toit.Pour protéger l'extrémité de la tête de tuyau, un capuchon métallique ou une bordure en tôle d'acier est utilisé. Au niveau de la section de sortie de la cheminée, un nœud de passage à travers le toit est monté, ce qui permet d'éliminer la propagation de l'humidité dans le grenier. L'unité de passage peut être équipée de tôle d'acier par vous-même.
Nous respectons les restrictions lors de la planification de la cheminée
La pose de la cheminée du poêle de vos propres mains suit avec une considération inconditionnelle de l'expérience qui prévaut. Lors de l'aménagement d'une cheminée en brique, il est fortement recommandé de se conformer aux exigences des codes du bâtiment et des règlements pour la construction de telles structures. L'efficacité de son fonctionnement et la sécurité d'utilisation, le confort de vie dans la maison et la propreté de l'air ambiant en dépendent largement. La structure en brique doit répondre aux paramètres suivants:
Il devrait y avoir un nombre minimum de sections horizontales dans la cheminée. Dans le cas où il est impossible de s'en passer, la longueur totale ne peut être supérieure à un mètre. L'élévation du tuyau au-dessus d'un toit plat ne doit pas être inférieure à un mètre. Dans le cas où la distance à la crête est inférieure à un mètre et demi, elle doit s'élever au-dessus de plus de cinquante centimètres.
Règles pour placer un tuyau en brique sur le toit
Dans une situation où la distance spécifiée est d'environ trois mètres, la tête de tuyau affleure la crête. À une plus grande distance de la cheminée, sa sortie est située le long d'une ligne abaissée de dix degrés par rapport à l'horizon, tirée du point haut du toit.
Comment assembler correctement une cheminée?
Les règles de sécurité incendie lors de l'installation d'une cheminée prescrivent le respect de certaines normes. Pour le câblage d'un tuyau sandwich à travers des structures en bois, une isolation thermique de haute qualité des pièces métalliques en bois (ou tout autre combustible) est nécessaire.


Dans le cas d'un tube métallique fini, il est possible d'acheter des structures prêtes à l'emploi qui isolent le toit des effets de la chaleur (unité de passage) et des précipitations (coussin oblique et bride de protection ondulée).
Règles d'assemblage d'une partie sandwich d'une cheminée:
- L'assemblage de la structure se fait de bas en haut.
- Les pièces métalliques sont insérées les unes dans les autres selon le principe des prises. Les joints sont scellés avec un composé spécial ininflammable et renforcés avec des pinces (pinces spéciales).
- Il ne devrait y avoir aucun joint dans la section de tuyau à travers les planchers.Il s'agit d'une règle fondamentale de prévention des incendies lors de l'assemblage d'une structure de cheminée.
- Si le toit est en matériau inflammable, il est nécessaire d'installer un pare-étincelles sur la tête du tuyau. Dans tous les cas, un capuchon de protection est nécessaire.
- Pour sécuriser la structure haute, j'utilise des câbles de tension.


Règles générales d'installation de la transition:
- La partie métallique du tuyau peut être partiellement encastrée dans la partie brique selon le principe du manchon.
- Il est inacceptable de réduire la partie interne du canal ou d'installer des barrières mécaniques (protubérances, raccords) pour le passage des produits de combustion.
- Pour assurer l'étanchéité, un scellant de four noir avec une résistance allant jusqu'à 1500 degrés est utilisé. Si le tuyau n'est pas censé être démonté, le mastic passe à l'intérieur du tuyau. Si la structure doit (à l'avenir) être démontée, seule la couture extérieure est scellée. Plus tard, lors du démontage, le mastic est enlevé par action mécanique (cassé).
- Pour passer d'une forme carrée à une section circulaire, une plate-forme de support (carrée) et un tuyau de dérivation (cylindre) sont nécessaires. Mieux vaut s'il s'agit d'une construction monobloc.
Nous vous recommandons de vous familiariser avec: Comment souder indépendamment un portail à partir d'un tube profilé
Il existe plusieurs options pour passer d'une cheminée en brique à un tuyau sandwich. Chacun d'eux a ses propres avantages.
Déterminer la taille et la forme de la structure
La taille de cheminée correctement calculée est directement liée à la création d'un tirage de haute qualité, le processus de combustion du carburant dans ce cas se produit avec une productivité élevée. On pense que la hauteur minimale de la cheminée doit être d'environ cinq mètres pour un fonctionnement efficace. La sécurité incendie de la structure est assurée par l'épaisseur de ses parois.
L'écart entre la cheminée et le mur est d'environ quarante centimètres; lors du passage à travers le plafond, des extensions spéciales de l'épaisseur de la paroi sont effectuées. Les dimensions et la forme de la cheminée sont calculées en fonction des caractéristiques structurelles du bâtiment et du toit, de la taille des pièces chauffées, etc. La cheminée doit être conforme à l'apparence architecturale générale, de sorte qu'une grande cheminée n'est pas appropriée dans une petite maison de campagne.
Calcul des paramètres
La taille de la cheminée pour un poêle en brique doit rester inchangée sur toute sa longueur, sa valeur optimale est choisie en fonction des dimensions de l'appareil de chauffage.
Taille sectionnelle
Les paramètres appropriés de l'appareil dépendent de la chambre de combustion et de la puissance du four. Les parois intérieures doivent être rendues lisses sans coulées ni saillies de mortier, elles resteront propres plus longtemps.
Le plus souvent, des cheminées en briques de section carrée et rectangulaire sont utilisées, leur pose est réalisée en 4, 5 ou 6 briques, lors du calcul de la section transversale, un côté de la structure est multiplié par le second. Les dimensions standard sont considérées: 12,5 × 25 cm Le calcul est effectué le long du canal intérieur de la cheminée. Les paramètres spécifiés se réfèrent à la pose de 4 briques, la section transversale est de 156,25 cm2.
Lors du calcul d'une section transversale de cinq briques, une valeur de 312,5 cm2 est obtenue, et avec six - 625 cm2.
Lors de l'installation d'une cheminée en brique sur un poêle en métal, vous devez attacher sa section carrée à la sortie ronde du poêle. Ainsi, pour une section de cheminée d'une superficie de 156,25 cm2, un tuyau rond d'un diamètre de 130 mm convient, sa superficie est de 133 cm2, le paramètre suivant de 150 mm est plus important que celui déclaré.
Lors du calcul d'une section circulaire, le rayon requis est pris en compte, la surface est calculée selon la formule de l'école:
S = π × R2, où π = 3,14
Connaissant le diamètre du tuyau, vous pouvez facilement déterminer le paramètre requis.
Calcul en fonction de la puissance
Le canal intérieur dépend du rapport optimal entre les dimensions du tuyau et la puissance du dispositif de chauffage. Parmi les directives pour choisir une section appropriée, on distingue la taille de l'ouverture prévue pour la porte du ventilateur. La taille du tuyau doit être plus petite que l'ouverture de la porte.
Si, dans le calcul, la productivité du four est prise en compte, il est alors possible de sélectionner une section transversale à partir des données tabulaires, mais elles ne prennent pas en compte l'épaisseur des coutures, elles se situent dans la plage de 6 à 10 mm.
| Puissance, en kW | Section de tuyau, en millimètres |
| 3,5 | 130×130 |
| 3,5÷5,2 | 130×190 |
| 5,2÷7,0 | 130×260 |
| 7,0 | 190×260 |
Hauteur de la cheminée
Lors du calcul de ce paramètre, vous devez faire attention aux caractéristiques suivantes:
- dans le cas de l'utilisation d'une variété hautement inflammable comme matériau de toiture, il est nécessaire que la cheminée s'élève au-dessus du toit d'au moins 1,5 mètre;
- la différence de hauteur entre le point supérieur de la tête et la grille ne doit pas être inférieure à 5 mètres;
- s'il y a une structure haute près de la maison, le tuyau doit être 0,5 mètre plus haut que son point extrême;
- sur les toits avec un revêtement incombustible, la distance minimale par rapport au sommet du tuyau doit être de 0,5 mètre.
Lors du calcul de la hauteur de la cheminée, la taille de la fournaise et la section transversale de la cheminée sont prises en compte. Ainsi, si la surface totale de la fenêtre du four est de 0,35 m2 et que la section transversale du canal est de 0,04 m2, une hauteur de 7 mètres convient à ces paramètres. Pour effectuer un calcul avec d'autres paramètres, vous devez définir cette dépendance et sélectionner la hauteur.
La hauteur de la cheminée affecte le tirage, par conséquent, cette taille de la cheminée en brique ne doit pas être inférieure à 5 mètres, sinon des turbulences peuvent commencer et toute la suie ira à l'intérieur de la maison.
La photo ci-dessous montre comment positionner correctement le tuyau à partir du faîte du toit:


Comment construire une cheminée en brique de vos propres mains
Avant de disposer la cheminée du poêle, vous devez en dresser un schéma. Toute cheminée est une structure unique et ses paramètres sont déterminés par de nombreux facteurs. La disposition de la cheminée doit simplifier au maximum sa construction.
Parfois, les briques sont trempées avant le travail, d'autres artisans la mettent à sécher. Dans ce dernier cas, le liant est absorbé dans le matériau de construction et la maçonnerie est moins durable. La brique humide forme une surface plus durable, mais son séchage prend plus de temps. Parfois, cela est assez gênant, par exemple, avant l'arrivée imminente du froid hivernal.
Nous préparons le matériel et les outils nécessaires
Pour effectuer des travaux à partir de matériaux de construction, seuls la brique et un mortier liant sont nécessaires. Le choix de la brique a déjà été écrit ci-dessus, le mortier de ciment doit également être de la plus haute qualité. L'excellente qualité de la connexion des éléments structurels sous les effets néfastes de l'environnement extérieur est assurée précisément avec son aide. Certaines parties du système d'échappement fonctionnent dans des conditions différentes, par conséquent, la composition de la suspension de ciment est différente.
La base fondamentale du tuyau de racine est fixée avec un mortier composé de trois parties de sable et une partie de ciment, avec l'ajout d'une demi-partie de chaux pour améliorer ses propriétés plastiques. Dans la section avant les peluches, la température atteint jusqu'à quatre cents degrés Celsius, par conséquent, une solution d'argile avec du sable est utilisée ici. Le cou et la loutre sont fixés avec un mortier de chaux, car ici l'effet de la température est faible et la charge du vent est élevée.
L'argile utilisée pour la solution ne doit pas sentir fortement, car une telle odeur indique la présence dans sa composition d'impuretés organiques qui provoquent la fissuration du mélange séché. Il ne devrait pas non plus y avoir de composants organiques dans le sable. Le sable de montagne est bien adapté, ainsi que les briques silico-calcaires concassées. Pour terminer les travaux, vous aurez besoin des outils suivants:
- spatule et truelle;
- niveau du bâtiment et fil à plomb;
- un marteau en forme de pic.
Pour réduire la quantité de déchets sous forme de bris de briques, vous pouvez utiliser un broyeur pour couper les briques. La précision et la rigueur sont d'une grande importance à toutes les étapes du travail.
Mélange de mortier pour maçonnerie
La préparation du liant est un moment très crucial qui détermine la résistance et la sécurité de la structure en cours de construction.Avant de mélanger le mortier pour la maçonnerie, il est nécessaire de tamiser tous ses composants à travers un tamis fin. Seul un matériau homogène est capable de produire un mélange liant de bonne qualité.
Les mélanges spéciaux pour la pose de cheminées sont largement représentés sur le marché
Avec une augmentation de la part du ciment, la plasticité et la mobilité de la composition augmentent. Les charges sont du calcaire, de l'argile ou du sable. Lors du mélange d'une solution, la qualité et la quantité d'eau, qui est le principal élément de liaison des composants constitutifs, sont importantes. Pour faciliter le travail, vous pouvez utiliser un mélangeur de construction et, en son absence, la solution est mélangée manuellement.
Nous étendons la partie inférieure de la cheminée
La partie inférieure est équipée selon la norme de la maçonnerie utilisée dans la construction de tous les objets. Chaque rangée suivante est décalée par rapport à la précédente d'une demi-brique sur le côté pour améliorer l'adhérence. Une fine couche de coulis doit être appliquée pour obtenir une adhérence solide et sûre.
Les deux premières lignes définissent l'orientation de l'ensemble de la structure, de sorte qu'elles sont disposées avec une précision maximale. Le fond entier de la cheminée est aménagé avec pas moins de soin.
Maintenant, nous fabriquons les peluches et le tronc de la pipe pour la fumée
Le duvet est une structure en gradins en expansion, dont la rangée suivante est disposée avec une expansion d'environ trente-cinq millimètres. La partie la plus large est affichée au niveau du sol du grenier.
L'ordre de pose du tuyau de peluche
La première rangée du fût de cheminée est montée sur le dessus. Ses paramètres répètent la taille d'origine avant le peluchage. Les montants augmentent progressivement en hauteur jusqu'à ce qu'ils s'approchent du chevauchement du toit.
Disposition des tuyaux au-dessus du toit
Pour faire passer le tuyau à travers la toiture, un trou pré-marqué est découpé, par exemple avec une scie sauteuse. La dernière rangée du puits de cheminée est disposée au-dessus de la partie extérieure de la toiture d'environ la taille d'une demi-brique. Une couche isolante en amiante ou autre matériau similaire est installée entre le toit et les briques.
De plus, un épaississement spécial est mis en place au-dessus de la surface du toit, qui porte le nom de «loutre». Le but fonctionnel est d'empêcher la pluie et la neige de pénétrer dans le grenier.
Au sommet de la loutre, le col de cheminée est aménagé avec le retour des dimensions de la section d'origine. La structure s'élève à la hauteur requise. D'en haut, avec une extension d'une quarantaine de millimètres, la première rangée de la tête est posée. Sa hauteur doit être augmentée de deux rangées de briques.
Ensuite, la pose finale du tuyau est effectuée. Un parapluie de protection est installé sur le dessus de la structure. Autour de la sortie à travers la toiture, une imperméabilisation complète est effectuée, tous les espaces sont scellés.
Sortie d'une cheminée en brique au-dessus du toit
La pose de briques d'une cheminée commence à partir du col du four (situé au plafond). Le col n'est pas amené à chevaucher le grenier pendant plusieurs rangées (2-4). La vanne est installée ici. De plus, la pose est effectuée avec expansion.
L'épaississement qui en résulte sur le tuyau est appelé "fluff" et s'effectue au niveau du chevauchement. De celui-ci au toit, à travers tout le grenier (en hauteur), passe une partie du tuyau, appelée colonne montante. À l'extérieur du toit (toit), il y a un deuxième épaississement (loutre).


Pour se protéger contre la pénétration d'humidité dans le grenier, à l'endroit où le tuyau traverse le toit, la cheminée sur le toit est imperméabilisée.
La loutre, à 100 mm du tuyau, pend sur la surface du toit sur tout le périmètre du tuyau et élimine les précipitations sur le toit.
Juste au-dessus de la partie extérieure du toit, au-dessus de la loutre, il y a un col de tuyau dont la surface dans le plan est égale à la surface de la colonne montante. À l'extrémité supérieure, le cou se dilate. C'est là que la tête est exécutée.


Au-dessus, afin de protéger le tuyau de l'humidité (pluie, neige, etc.) et d'améliorer la traction, une cheminée (aube) est placée.
Les peluches et la loutre sont les éléments de cheminée les plus complexes sur le plan technique. Ils sont placés, s'allongeant de rangée en rangée de 60 à 70 mm de longueur et de largeur.
Le duvet est placé, en reculant du chevauchement sur une courte distance. Commande de peluches typiques:


Commande de loutre (option):


Il existe des options pour fabriquer une loutre à partir de béton armé et de peluches avec des charges spéciales.
Mais, si vous posez une cheminée en brique, nous vous recommandons de ne les choisir que si vous avez l'expérience de travail nécessaire.
Le contrôle vertical est effectué selon le fil à plomb de construction. La pose de briques est réalisée avec un décalage des coutures (c'est-à-dire que le pansement est fait).














