Le système de chauffage par le sol change fondamentalement la croyance de nombreux propriétaires selon laquelle seul un radiateur peut servir de source de chaleur et de confort. Le chauffage au sol est un système permettant de produire de la chaleur respectueuse de l'environnement à un prix décent.
Chaque schéma de pose du circuit d'eau de chauffage par le sol suppose l'utilisation d'une surface maximale pour le chauffage, sans meubles lourds, cheminée, coffre-fort, etc. Si la superficie de la pièce dépasse 40 m². m, puis il est divisé en sections. L'installation d'un tuyau de plancher d'eau dans une pièce ou sur chaque site est réalisée selon deux schémas: une spirale (escargot) et un serpent. Le schéma "en spirale" est plus facile à mettre en œuvre, car les tuyaux du circuit sont posés avec un coude de 90 degrés. Dans une boucle, montée selon le schéma "serpent", le coude du tuyau est de 180 degrés, ce qui complique légèrement l'installation. Lors du chauffage de grandes pièces, un schéma à double serpent est utilisé. Le circuit de chauffage, créé selon l'un ou l'autre schéma, doit être posé à partir d'un tuyau solide, sans chevauchement ni dommage.
Un sol chaud correctement équipé sera sans danger pour les autres, fonctionnera efficacement et offrira un confort maximal.
Règles de pose du chauffage au sol électrique :
- Les éléments électriques chauffants doivent être posés sans s'écarter des recommandations du fabricant.
- Le système de chauffage doit correspondre à la puissance préconisée pour 1 m2 de sol
- Il est interdit de modifier les dimensions et de soumettre les éléments chauffants à un étirement mécanique lors de l'installation.
- Afin de ne pas rompre l'étanchéité de l'élément chauffant, l'installation doit être effectuée très soigneusement - ne marchez pas dessus, ne laissez pas tomber d'objets tranchants et de débris dessus
- Effectuez la mise à la terre du câble conformément aux normes PES et aux codes du bâtiment
- Installez un thermostat - cela assurera l'arrêt automatique du système en cas de surchauffe
- Il est interdit de connecter au réseau un élément chauffant non expansé, quel que soit son type - un câble en bobine ou des tapis chauffants et des films en rouleau.
- Installez le système à une température ambiante non inférieure à -5 degrés C
La distance entre les conduites détermine à la fois l'ampleur de la charge thermique créée par le circuit thermique et l'uniformité de sa distribution sur la surface du revêtement propre. L'étape de pose des canalisations est déterminée en fonction du diamètre de canalisation accepté (16, 20, 25 mm) et se situe entre 100 et 500 mm. En pratique, le pas est franchi: 150, 300, 400 mm. La taille optimale entre les axes du pipeline pour des charges de chauffage jusqu'à 50 W / m2 est de 300 mm. Sur les sections du sol situées le long de la ligne des murs extérieurs, où la perte de chaleur est plus importante, le pas de tuyau pour un sol chaud peut avoir une valeur plus petite, 200 mm. Pour des charges thermiques d'environ 80 W / m2, la taille de pas recommandée est de 150 mm.
Après avoir posé les tuyaux pour l'eau de refroidissement et posé le ruban amortisseur le long du périmètre des murs, l'étape du dispositif de chape commence. La hauteur de la chape au-dessus du tuyau doit être d'au moins 45 mm. La chape, coulée entre les tuyaux et alignée avec les balises, doit être bien ajustée contre les tuyaux. Les bulles d'air sont éliminées avec un rouleau à aiguilles. La surface de la chape séchée est soigneusement nettoyée et la colle à carrelage est appliquée uniformément. Les carreaux sont posés à une distance de 10 mm des murs. Il s'agit d'un joint de dilatation. Par la suite, il est recouvert d'un socle.
Un stratifié de catégorie spéciale est utilisé comme revêtement pour un sol chaud. Vous pouvez reconnaître un tel stratifié par les icônes spéciales sur l'emballage.Avant d'installer le revêtement de sol, il est nécessaire d'allumer le chauffage et de réchauffer la chape pendant 72 heures à la température maximale du sol. Éteignez le chauffage 2 jours avant de poser le revêtement de sol. Sur la chape refroidie à 18 degrés Celsius, un film plastique est posé, qui servira d'imperméabilisation. Au-dessus du film, un joint (substrat) est posé sous le revêtement - isolon, caoutchouc mousse, liège technique. Vient ensuite la phase de pose du stratifié.
Une couche de matériau réfléchissant la chaleur est posée sur une surface plane et nettoyée de la base. Cette couche empêchera la chaleur de descendre à travers la chape. Un film infrarouge est posé sur l'isolation thermique. Les feuilles sont empilées en parallèle, le chevauchement des bords des feuilles n'est pas autorisé. En outre, soit une chape mince est réalisée avec la pose d'un treillis polymère, soit des feuilles de magnésite de verre ou de fibre de gypse sont posées sur le film chauffant. Ensuite, de la colle à carrelage est appliquée sur la chape ou les feuilles séchées, et des carreaux de céramique ou de marbre sont posés.
L'aménagement du chauffage au sol dans un appartement ou dans une maison de campagne permet au propriétaire d'abandonner totalement ou partiellement les radiateurs muraux, tout en augmentant le degré de confort dans les locaux. Et s'il a une telle opportunité, alors il est important de la réaliser le plus tôt possible.
Schéma de pose d'une vidéo au sol chauffé à l'eau
En tant que chauffage à part entière, le chauffage par le sol a commencé à être utilisé dans la Rome antique. Considérant qu'à cette époque il n'y avait pas encore de radiateurs, les Romains placèrent des poêles dans les sous-sols, chauffés au bois, qui chauffaient la pièce avec de l'air chaud. De tels systèmes de chauffage sont arrivés sur le marché moderne depuis l'introduction de la technologie de production de tuyaux en plastique, qui a non seulement réduit le coût du système de chauffage lui-même, mais a également prolongé sa durée de vie.
Le choix d'un système de chauffage comme gage de confort
Malgré la popularité croissante de ces conceptions, la plupart des résidents de maisons privées ne sont pas pressés d'abandonner les radiateurs traditionnels. Parallèlement, le fonctionnement du système de chauffage par le sol présente des avantages indéniables. Pour les évaluer, vous devez comprendre les caractéristiques des deux méthodes de chauffage.
Bien entendu, le chauffage alternatif n'est pas sans inconvénients. Mais il y en a très peu, et ils sont les suivants :
L'installation du chauffage par radiateur nécessite un calcul minutieux. L'efficacité d'un tel chauffage dépend de nombreux facteurs, dont l'un est la hauteur des radiateurs au-dessus du niveau du sol. Il convient également de garder à l'esprit que l'installation des radiateurs est effectuée de manière à ce qu'une certaine distance reste entre le rebord de la fenêtre et la batterie, ainsi qu'entre le mur et l'appareil de chauffage. Par conséquent, il est très important de choisir la bonne taille des radiateurs, sinon ils devront être changés.
Sélection de pas optimale
Après avoir choisi le matériau du tuyau et la méthode de placement sous le revêtement de sol, la distance requise entre les tours adjacents du circuit est calculée. Cet indicateur est directement proportionnel à la taille du diamètre du tuyau.
Si de gros tuyaux sont posés trop serrés, la surface du sol surchauffera. A l'inverse, la mise en place de petits tuyaux avec un grand pas conduira à la formation de vides thermiques. Dans ce cas, le plancher chaud ne peut plus être considéré comme un seul système de chauffage.
Pour déterminer correctement le pas, un certain nombre de points doivent être pris en compte :
- Selon la section des tuyaux, l'espacement de pose varie de 50 à 450 mm. Pour la commodité des calculs, cet indicateur est le plus souvent pris comme un multiple de 50, et pour les ménages privés il est de 100, 150, 200, 250 ou 300 mm.

- L'étape de pose dépend directement de la destination de la pièce et de l'ampleur de la charge thermique. Pour une charge moyenne de 50-80 W/m2, la meilleure solution serait un pas de 100-200 mm.
- À une charge inférieure à 50 W / m2, le pas est égal à 200 mm, supérieur à 80 W / m2 - 100 mm.
- Dans les pièces avec un grand volume ou une grande surface, l'étape de pose doit être plus petite.
Les constructeurs expérimentés ont souvent recours à des techniques de placement de tuyaux à pas variable. Dans les zones avec une perte de chaleur maximale (sous les fenêtres, près des portes et le long des murs), les tuyaux sont posés plus souvent. Pour compenser les pertes de chaleur dans de telles zones, le pas est égal à 60-70% de celui calculé.
Nous vous recommandons de vous familiariser avec : Comment choisir les conduites d'égout pour un système d'égout externe
Sol chaud: ce qui est pris en compte lors du calcul
Pour organiser le fonctionnement efficace du chauffage, il est nécessaire de calculer correctement la distance entre les tuyaux du chauffage par le sol - l'étape de pose du tuyau. Cet indicateur dépend du coefficient de conductivité thermique du matériau à partir duquel il est fabriqué et de son diamètre, ainsi que du lieu de pose et des éventuelles pertes de chaleur. Un calcul incorrect conduira soit à une surchauffe de la surface, soit à un inconfort lié aux changements de température.
Calcul du chauffage par le sol de l'eau, des matériaux
Coefficient de conductivité thermique
La détermination de la distance entre les boucles du contour doit commencer par la sélection du consommable principal. Pour ce faire, vous devez déterminer quels tuyaux conduisent le mieux la chaleur et sont traditionnellement utilisés pour organiser un plancher d'eau chaude, en les rangeant par ordre décroissant.
Le pas entre les tuyaux constitués de matériaux à haute conductivité thermique est toujours plus grand. Les tuyaux ondulés en cuivre et en acier conduisent le mieux la chaleur. Cependant, ils sont très rarement utilisés dans l'aménagement d'un plancher chauffant à eau en raison de leur coût élevé. Et pire encore, le polypropylène conduit la chaleur, ce qui est rarement utilisé en raison de sa faible élasticité.
Les matériaux les plus populaires sont le polyéthylène réticulé et le plastique renforcé de métal.
Diamètre du tuyau
Plus le diamètre de l'élément principal du système est petit, moins vous devez faire la distance entre les boucles du contour. Lors de l'utilisation d'un tuyau de plus grand diamètre, l'étape de pose dans le contour augmente en conséquence.
Tuyaux de chauffage au sol
Perte de chaleur et emplacement
Le pas entre les boucles du circuit de chauffage par le sol à eau peut être constant ou variable. En règle générale, une étape constante est observée dans les locaux industriels et dans les pièces soumises à des exigences strictes en matière de température de l'air, par exemple dans les salles de bains.
![]()
![]()
- Dans les grandes zones industrielles, ainsi que les piscines et les parcs aquatiques, la distance entre les charnières doit être de 20 cm (à condition qu'un consommable d'un diamètre de 20 mm soit utilisé).
- Dans les salles de bain, le pas de pose doit être de 15 cm.
- Dans tous les autres cas, un pas variable est utilisé. La distance minimale entre les virages est observée le long des murs en contact avec la rue, car c'est à ces endroits que l'on observe la plus grande perte de chaleur. Au fur et à mesure que la distance par rapport aux murs extérieurs augmente, l'étape de pose augmente.
- En général, la taille de pas de pose optimale est déterminée sur la base de la puissance de perte de chaleur calculée.
- Si la déperdition thermique est inférieure à 50 W/m², l'espacement d'installation dans le contour peut être de 30 cm.
- Si la charge thermique dépasse 80 W / m², alors le pas minimum est respecté.
Calcul de la puissance d'un plancher chauffant à eau
Cela commence de la même manière que dans la méthode précédente - avec la préparation du papier millimétré, seulement dans ce cas, il est nécessaire d'y appliquer non seulement des contours, mais également l'emplacement des fenêtres et des portes. Échelle du dessin : 0,5 mètre = 1 cm.
Pour ce faire, il convient de considérer plusieurs conditions :
- Des tuyaux doivent être placés le long des fenêtres pour éviter des pertes de chaleur importantes à travers elles.
- La surface maximale pour aménager un sol chaud ne doit pas dépasser 20 m2. Si la pièce est plus grande, elle est divisée en 2 parties ou plus et un contour distinct est calculé pour chacune d'elles.
- Il est nécessaire de maintenir la valeur requise des murs à la première branche du contour de 25 cm.
Le choix du diamètre des tuyaux sera influencé par leur emplacement les uns par rapport aux autres, et il ne doit pas dépasser 50 cm.La valeur de transfert de chaleur par m2 égale à 50 W est obtenue avec un espacement des tuyaux de 30 cm, s'il s'avère être plus grand lors du calcul, il est alors nécessaire de réduire l'espacement des tuyaux.
Déterminer le nombre de tuyaux est assez simple : mesurez d'abord leur longueur, puis multipliez-la par un facteur d'échelle, ajoutez 2 m à la longueur obtenue pour alimenter le circuit vers la colonne montante. Étant donné que la longueur de tuyau admissible est comprise entre 100 et 120 m, la longueur totale doit être divisée par la longueur sélectionnée d'un tuyau.
Le paramètre du chauffage par le sol est déterminé en fonction de la superficie de la pièce, qui est obtenue après avoir multiplié la longueur et la largeur de la pièce. Si la pièce a une configuration complexe pour obtenir un résultat précis, elle doit être divisée en segments et la superficie de chacun d'eux doit être calculée.
Chauffage combiné
Chaque méthode de chauffage a ses propres avantages et inconvénients. L'utilisation de radiateurs est plus efficace dans les endroits où l'air froid circule traditionnellement (par exemple, sous les fenêtres). Dans ce cas, ils créent un rideau thermique, mais à condition qu'une distance de 10 cm soit respectée entre eux et le rebord de la fenêtre, et que la hauteur du radiateur au-dessus du sol soit de 12 cm.
Et il est plus judicieux d'utiliser un chauffage alternatif dans des endroits où, pour une raison quelconque, il est impossible d'installer des radiateurs. Ces zones comprennent des pièces de service, des toilettes et des salles de bains, ainsi que des couloirs et des couloirs.
Si le système d'un plancher d'eau chaude est prévu pour être utilisé comme source de chaleur supplémentaire, lors de son installation, il est nécessaire de prendre en compte certaines des caractéristiques associées au fonctionnement des radiateurs.
L'installation d'un plancher d'eau chaude se fait le plus souvent en coulant une chape en béton, ce qui augmente l'épaisseur du plancher de plusieurs centimètres. Pour que la hauteur des radiateurs à partir du niveau du revêtement de finition soit le paramètre optimal, leurs contours doivent être installés après l'installation du chauffage par le sol.
Comment calculer le débit de la conduite
L = S / N * 1.1, ce qui signifie ce qui suit :
- L indique la longueur du tuyau;
- S est un indicateur qui détermine la superficie de la pièce;
- N est la distance entre les boucles du système ;
- 1.1 est un coefficient égal à 10 %, et indique le débit supplémentaire du tuyau pour les tours.


Valeurs recommandées du débit de l'agent chauffant et des vitesses correspondantes dans les tuyaux
Étant donné que les deux extrémités du circuit sont connectées à un collecteur situé sur le mur, la longueur de la section d'alimentation doit également être incluse dans le calcul - le segment qui va du collecteur à la distribution du plancher chauffant à eau.
LIRE LA SUITE : Sol autonivelant sur une base en bois - options et instructions de l'appareil
Le calcul de la surface utilisable de la pièce doit se faire en suivant certaines règles :
- Si vous envisagez d'installer des meubles massifs dans la pièce, vous n'avez pas besoin de poser un tuyau en dessous. Sinon, il ne sera pas possible de calculer la consommation d'énergie optimale. De plus, le chauffage n'affectera pas le meuble lui-même de la meilleure façon.
- La distance entre le contour et les murs et les cloisons intérieures doit être de 30 cm.


Installation de chauffage par le sol
Une fois qu'il a été possible de calculer la surface utilisable, vous pouvez effectuer le calcul de base en tenant compte du reste des exigences. Pour comprendre la quantité de matériel nécessaire, vous pouvez utiliser un exemple illustratif, qui est considéré comme une pièce d'une surface utile de 18 m2, une section d'alimentation de 5 m de long (si l'on tient compte du fait que les deux extrémités y seront connectées , il s'avérera être de 10 m), ainsi qu'un pas de pose égal à 15 cm ou 0,15 m.
Total : 18 / 0,15 * 1,1 10 = 142 m.
Une augmentation de la distance entre les charnières entraîne une diminution de la quantité de consommables lors de l'installation d'un plancher chauffant à eau.En général, le calcul de cet indicateur est effectué selon le plan, qui est établi au stade initial des travaux.
Calcul du coût du chauffage par le sol
La consommation de tuyaux pour 1 m² est calculée en fonction de la distance entre les boucles.
- Avec une distance de 10 cm, ce paramètre sera de 10 m p.;
- Si cet indicateur augmente à 15 cm, la quantité de matière consommable diminue à 6,7 m p.;
- 20 cm - 5 m p.;
- 25 cm - 4 m p.;
- Avec une distance maximale de 30 cm - 3,4 m p.
Vidéo : Les secrets simples de la pose de tuyaux
Les secrets du traitement des douleurs articulaires de notre lecteur régulier.
Bonjour!
Je m'appelle Gennady Alekseevich. Je suis un fabricant de poêles avec plus de 20 ans d'expérience. Je suis engagé à la fois dans la réparation et la construction de poêles et cheminées russes. J'effectue toujours le travail très efficacement et avec soin, ce qui affecte négativement l'état des articulations. Avec l'âge, les douleurs ont commencé à devenir plus fortes, au point que je ne pouvais plus travailler. Après avoir essayé beaucoup de méthodes de traitement médicinales et alternatives, j'ai réalisé à quel point ma maladie est grave, car il n'y a eu aucun effet positif. Jusqu'à ce que je tombe sur un outil dont je veux vous parler.
C'est un mélange unique des substances curatives naturelles les plus rares et les plus puissantes. Cet outil a prouvé son efficacité non seulement pour les patients, mais aussi pour la science, qui l'a reconnu comme un médicament efficace. Les douleurs articulaires et dorsales disparaissent en 10 à 15 jours, ont montré des études. L'essentiel est de suivre clairement les instructions de la méthodologie. Vous pouvez commander le produit dans son emballage d'origine, avec une garantie de qualité, à l'adresse
Les tuyaux semblent être l'un des composants clés d'un plancher d'eau chaude, l'efficacité et la praticité du chauffage intégré étant organisé dépendent en grande partie du bon choix et de la bonne disposition.
Comment choisir des tuyaux pour un plancher chauffant à eau? Comment calculer le métrage d'un tuyau? Nous en parlerons dans l'article.
Ayant pris feu avec l'idée du chauffage principal ou supplémentaire d'une pièce ou d'un logement dans son ensemble, il vaut la peine de choisir les tuyaux en dessous de la manière la plus responsable possible. L'idée qu'il est tout à fait possible de se débrouiller avec des restes et des chutes, du matériel moins cher, doit d'emblée être balayée.
Le niveau de confort dans la maison, l'économie du système, sa durabilité et sa fiabilité dépendent finalement de la qualité, des paramètres et du calcul correct des composants.
Toutes les options ne sont pas en mesure de satisfaire un certain nombre d'exigences en raison des spécificités et du fonctionnement du système de chauffage sélectionné :
La durabilité du système de plancher chauffant, généralement posé sous la chape, doit être proportionnelle à la durée de vie du bâtiment lui-même, au moins jusqu'à sa révision. Malgré le fait qu'il existe aujourd'hui des méthodes d'installation de circuits sans, la chape est préférable, car elle offre une protection plus fiable aux tuyaux contre les dommages, ainsi qu'un chauffage, une distribution et un transfert de chaleur plus doux et plus uniformes.
Afin de réduire la résistance hydraulique du système, augmenter l'efficacité de son fonctionnement, les experts recommandent de respecter le rapport entre le diamètre du tuyau pour un fond d'eau chaude et la longueur du circuit :
- 16 mm
- la longueur maximale du tuyau pour un plancher d'eau chaude (pour 1 circuit) entre 60 et 70 m; - 20 mm
- jusqu'à 80-90 m ; - 25 mm
- jusqu'à 100-120 m.
Plus la distance entre les tuyaux du plancher chauffant à eau, ou le pas dans chaque circuit, est grande, plus le diamètre des tuyaux est choisi.
Pour calculer le nombre de tuyaux dont un plancher d'eau chaude aura besoin, il est nécessaire de déterminer le nombre de circuits. Il existe une règle selon laquelle la surface chauffée par le circuit ne doit pas dépasser 20 mètres carrés. Si la surface de la pièce est plus grande, plusieurs contours doivent être organisés.
Quels tuyaux utiliser pour un plancher d'eau chaude?
Sur le marché de la construction, les types de tuyaux suivants pour un sol d'eau chaude sont disponibles pour le consommateur, caractérisés par leurs avantages et leurs inconvénients:
Règles de calcul et options de style
La consommation de matériaux et l'efficacité thermique du système fini dépendent directement de la méthode d'installation choisie.
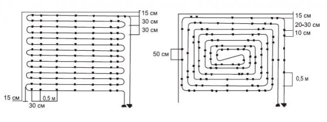
Il existe trois façons de placer les tuyaux : serpent, escargot et combiné.
Serpent
La méthode se distingue par la simplicité des calculs et la facilité d'installation, ce qui la rend très populaire. Ce schéma est le mieux adapté aux bâtiments industriels, aux locaux à faible déperdition thermique et aux installations nécessitant un chauffage toute l'année.
Nous vous recommandons de vous familiariser avec: Comment réaliser un collecteur pour tuyaux en polypropylène?


Noter! La valeur de la température maximale dans la pièce est régulée par SNiP et est de + 25 ° С pour les objets avec présence constante de personnes et + 32 ° С - avec des objets périodiques.
Le principal inconvénient de cette méthode d'installation est la différence de température tangible dans différentes zones du sol. De plus, les tuyaux sont souvent pliés à des angles suffisamment grands, ce qui rend difficile la mise en œuvre de projets avec un petit pas. L'utilisation d'un ressort en acier aidera à résoudre partiellement ce problème, qui est tendu à l'endroit du futur virage, et empêche la formation d'un pli.
Escargot
Il y a aussi la désignation "spirale" ou "coquille". Dans un tel schéma, le champ de température est réparti plus uniformément sur la surface du sol, car les tuyaux du circuit direct et inverse sont posés en alternance.


Les tuyaux sont placés en parallèle et montés des murs vers le centre. Au milieu de la pièce, la ligne d'alimentation se termine par une boucle qui se transforme en un circuit de retour, qui, au contraire, va du centre vers le collecteur.
Les avantages de cette méthode de coiffage :
- Chauffage uniforme de la pièce.
- Absence de virages serrés et, par conséquent, faible résistance hydraulique.
- Réduction de la consommation de matériau de tuyau.
Cette méthode est considérée comme la plus fastidieuse en termes de conception et de mise en œuvre pratique.
Méthode combinée
En règle générale, cette méthode d'installation est choisie pour les grandes pièces dont la surface au sol est divisée en zones distinctes. Dans le même temps, pour chaque zone, la manière optimale de placer les tuyaux est sélectionnée: dans la zone des fenêtres, des portes et autour du périmètre - avec un serpent, au centre de la pièce - avec une spirale.
Les tuyaux sont posés à plat ou en béton :
- Dans le premier cas, des lattes prêtes à l'emploi ou des panneaux modulaires sont utilisés, équipés de rainures et de poteaux pour une fixation pratique des tuyaux. Une fois les tuyaux posés, la structure est recouverte de plaques de plâtre et de revêtement de sol. Malgré la commodité et la rapidité d'installation, cette méthode n'est pas encore répandue.
- L'installation dans une chape en béton prendra beaucoup plus de temps. Il faudra au moins 28 jours pour sécher et durcir la couche de béton seule (selon l'épaisseur de la couche).
Nous vous recommandons de vous familiariser avec: Comment calculer et fabriquer un escalier à partir d'un tuyau profilé dans une maison privée?
La procédure de pose de la chape s'effectue dans l'ordre suivant :
- Couche imperméabilisante. S'intègre dans la partie inférieure de la structure, empêche la formation de condensation.
- Isolation thermique. N'importe quel matériau d'isolation thermique en feuille fera l'affaire. Sa tâche est d'empêcher les fuites de chaleur vers le bas et l'épaisseur de la couche est déterminée en fonction des conditions climatiques extérieures.
- Film d'aluminium. Il redirige la quantité maximale d'air chaud vers la pièce, économisant sur la consommation d'agent de chauffage.
- Treillis de renfort. Fournit à la chape la résistance nécessaire.
- Installation de la canalisation. Un ou plusieurs circuits dans lesquels circule le liquide de refroidissement.
- Essais de contrôle. Un liquide de refroidissement est fourni au système monté.
- Chape. Remplissage de la canalisation finie avec un mélange ciment-sable. L'épaisseur de la couche ne dépasse généralement pas 35 à 50 mm.
- Sol.Les meilleurs indicateurs de transfert de chaleur sont représentés par les carreaux de céramique.
Calcul avant pose
Il faut trancher. Il existe 2 options principales - serpent et escargot (spirale). De plus, sur papier millimétré, en tenant compte de la taille de la pièce à l'échelle, un schéma de la disposition des contours est établi. Les calculs devront probablement être effectués plusieurs fois. Par conséquent, dans le calcul des tuyaux pour le chauffage par le sol, un calculateur en ligne sera en mesure de fournir une aide précieuse.
Le schéma doit inclure l'emplacement des meubles. Il n'est pas pratique d'installer un chauffage intégré sous de gros meubles lourds.
La distance entre le mur et le premier fil est de 20 cm ou plus. Il est possible de déterminer quelle est la distance entre les tuyaux d'un plancher chauffant à eau (marche) en fonction de la taille du diamètre, ainsi que du transfert de chaleur requis, en tenant compte de la perte de chaleur totale de la pièce et du but du système (supplémentaire, principal).
Afin d'éviter un chauffage irrégulier et des zones froides, le pas du tuyau pour un plancher d'eau chaude ne doit pas dépasser 35 cm.16 mm de diamètre suffisent pour un chauffage normal jusqu'à 15 cm de la surface dans les deux sens.
Comment organiser les tuyaux de chauffage
Le système de chauffage par le sol se compose de nombreux éléments, dont les principaux sont des tubes qui laissent chauffer sous le sol de toute la maison.
En fonction de la façon dont cela est plus pratique pour le maître, vous pouvez organiser les communications selon 4 options :
- Serpent.
- Serpent d'angle.
- Double serpent.
- Un escargot.


L'emplacement des tuyaux dans un gâteau de sol à eau chaude aura un impact significatif sur le calcul de l'eau requise pour le chauffage, cependant, tous les types sont également efficaces s'ils sont mis en œuvre correctement.
Les principaux paramètres affectant la détermination du pas d'implantation des canalisations
La distance entre les tuyaux de chauffage par le sol est déterminée en fonction des paramètres suivants, qui sont les principaux :
- superficie de la pièce;
- le type et le diamètre des tuyaux utilisés dans le système de chauffage ;
Détermination de la superficie de la pièce
Aire = largeur * longueur.
Les experts recommandent de réduire le chiffre obtenu par la surface occupée par les gros meubles. Il n'est pas conseillé de chauffer le sol sous les meubles, car cela peut entraîner une déformation, et la réduction de la surface permettra d'économiser de l'argent pour l'aménagement du sol.
Compte tenu des résultats obtenus, il est possible de déterminer l'étape la plus optimale pour la pose des spires du pipeline.
Influence de l'espèce
Le pas des tuyaux d'un plancher chauffant à eau est également déterminé en fonction du matériau du produit, ou plutôt du coefficient de sa conductivité thermique, et du tuyau.
Les tuyaux en cuivre et en acier inoxydable ondulé ont la valeur de coefficient la plus élevée. De plus, la diminution du paramètre considéré se produit selon le schéma suivant :
- polyéthylène;
- polypropylène.
Autrement dit, le coefficient de transfert de chaleur le plus bas est celui des tuyaux en polypropylène, qu'il est recommandé d'utiliser pour organiser le système de chauffage uniquement dans des cas exceptionnels.
Plus le coefficient de transfert de chaleur est élevé, plus la distance sur laquelle les tuyaux peuvent être posés est grande et vice versa. Ainsi, plus le diamètre des tuyaux utilisés est petit, plus l'étape de pose doit être petite.
La relation entre le pas et la température du liquide de refroidissement est présentée dans le tableau.
Avec un certain diamètre de tuyaux, l'étape de pose doit être d'autant plus élevée que la température moyenne du liquide de refroidissement dans le système est élevée.
Les plus populaires sont les tuyaux d'un diamètre de 16 mm. Dans ce cas, le pas de pose est de 250 mm - 300 mm dans un salon, 100 mm - 150 mm dans une salle de bain et 300 mm - 350 mm dans des pièces à d'autres fins.
Paramètres de calcul du circuit thermique
Au stade de la conception, il est nécessaire de résoudre un certain nombre de problèmes qui déterminent les caractéristiques de conception du sol chaud et le mode de fonctionnement - choisissez l'épaisseur de la chape, de la pompe et des autres équipements nécessaires.
Les aspects techniques de l'organisation de la branche chauffage dépendent largement de sa finalité.En plus de l'objectif, un certain nombre d'indicateurs seront nécessaires pour calculer avec précision les images du circuit d'eau: zone de couverture, densité du flux thermique, température du liquide de refroidissement, type de revêtement de sol.
Zone de couverture du tuyau
Lors de la détermination des dimensions de la base pour la pose de tuyaux, l'espace qui n'est pas encombré de gros appareils électroménagers et de meubles intégrés est pris en compte. Il est nécessaire de réfléchir à l'avance à la disposition des objets dans la pièce.


Si le plancher d'eau est utilisé comme principal fournisseur de chaleur, alors sa capacité devrait être suffisante pour compenser 100 % des pertes de chaleur. Si le serpentin est un ajout au système de radiateurs, il doit alors couvrir 30 à 60% des coûts d'énergie thermique de la pièce
Flux de chaleur et température du liquide de refroidissement
La densité de flux thermique est un indicateur calculé qui caractérise la quantité optimale d'énergie thermique pour chauffer une pièce. La valeur dépend d'un certain nombre de facteurs : conductivité thermique des murs, des plafonds, de la surface vitrée, de la présence d'isolant et de l'intensité des échanges d'air. Sur la base du flux de chaleur, l'étape de pose de la boucle est déterminée.
La température maximale du liquide de refroidissement est de 60°C. Cependant, l'épaisseur de la chape et du revêtement de sol abaissent la température - en fait, environ 30 à 35 ° C sont observés à la surface du sol. La différence entre les relevés de température à l'entrée et à la sortie du circuit ne doit pas dépasser 5°C.
Type de revêtement de sol
La finition affecte l'efficacité du système. Conductivité thermique optimale pour les carreaux et le grès cérame - la surface chauffe rapidement. Un bon indicateur de l'efficacité du circuit d'eau lors de l'utilisation de stratifié et de linoléum sans couche isolante. La conductivité thermique la plus basse d'un revêtement en bois.
Le degré de transfert de chaleur dépend également du matériau de remplissage. Le système est plus efficace lors de l'utilisation de béton lourd avec des agrégats naturels, par exemple de fins galets marins.


Le mortier ciment-sable assure un niveau moyen de transfert de chaleur lorsque le caloporteur est chauffé jusqu'à 45 ° C. L'efficacité du circuit chute considérablement lorsqu'une chape semi-sèche est installée
Lors du calcul des tuyaux pour un sol chaud, les normes établies du régime de température du revêtement doivent être prises en compte:
- 29 ° C - le salon;
- 33°C - les pièces très humides ;
- 35 ° C - zones de passage et zones froides - tronçons le long des murs d'extrémité.
Les caractéristiques climatiques de la région joueront un rôle important dans la détermination de la densité de tassement du circuit d'eau. Lors du calcul des pertes de chaleur, la température minimale en hiver doit être prise en compte.
Comme le montre la pratique, une isolation préliminaire de toute la maison aidera à réduire la charge. Il est logique d'isoler d'abord la pièce, puis de calculer la perte de chaleur et les paramètres du circuit de tuyauterie.
Options supplémentaires
Parmi les paramètres supplémentaires qui affectent la distance entre les tuyaux d'un plancher d'eau chaude, on peut distinguer :
- les souhaits du client concernant la température moyenne dans la pièce chauffée ;
- méthode de pose du pipeline.
Température intérieure
La température confortable pour vivre dans différentes pièces a été déterminée par des experts.
Les données du tableau sont déterminées pour la Russie centrale, où la température pendant la saison froide descend rarement en dessous de 30 ° C. Pour les régions du nord, il est recommandé d'augmenter les indicateurs présentés de 2°C - 4°C.
Tout client peut augmenter ou diminuer la température du système de chauffage à sa guise. Pour ce faire, lors de l'installation du sol, il suffit de réduire ou d'augmenter l'espacement de pose des tuyaux, respectivement.










