Rendez-vous
Une unité de comptage d'énergie thermique est en cours d'organisation aux fins suivantes :
- Maîtriser l'utilisation rationnelle du caloporteur et de l'énergie thermique.
- Contrôle des modes thermiques et hydrauliques de la consommation de chaleur et des systèmes d'alimentation en chaleur.
- Documenter les paramètres du fluide caloporteur : pression, température et volume (masse).
- Mise en place d'un règlement financier mutuel entre le consommateur et l'organisation engagée dans la fourniture d'énergie thermique.

L'énergie thermique comme produit de consommation
La valeur commerciale de l'énergie thermique est déterminée par le débit du caloporteur et les fluctuations de paramètres tels que la température et la pression.
L'énergie thermique est calculée selon la formule ∆Qt (kW / h) = c.m.∆t, où c est la capacité calorifique de la substance, m est la masse et t est la différence de température. La température est une caractéristique importante de l'état de la matière, qui est directement liée à l'énergie thermique.
Le consommateur de biens, d'énergie thermique, peut être à la fois une entreprise et un bâtiment distinct, disposant de sources consommatrices de chaleur. Il est important qu'ils soient connectés aux réseaux de chaleur. L'énergie thermique en tant que marchandise présente un certain nombre de caractéristiques : elle ne peut pas être accumulée et stockée. La différence particulière entre l'énergie est qu'elle ne peut pas être transportée sur de longues distances.


Schéma des unités de mesure de la chaleur.
La majeure partie de l'énergie thermique est générée par la chaleur résiduelle. Dans les systèmes centralisés, ces déchets sont utilisés par les réseaux de chaleur. Dans les conditions modernes du marché russe, toute l'énergie thermique coûte 20 milliards de dollars. Dans l'approvisionnement en chaleur, il existe une relation entre les tarifs et l'efficacité de la production. Plus le tarif est élevé, plus l'efficacité est faible, et vice versa.
Des appareils de mesure de la chaleur sont nécessaires pour éliminer les vacances "à l'œil nu". Avec leur aide, il y a un rejet des marchandises livrées sans égard à la quantité et à la qualité. La principale incitation économique dans l'approvisionnement en chaleur est d'économiser pour obtenir des avantages économiques.
Éléments principaux
L'unité de chauffage se compose d'un ensemble d'appareils et de doseurs qui assurent l'exécution d'une et de plusieurs fonctions à la fois : stockage, accumulation, mesure, affichage des informations sur la masse (volume), la quantité d'énergie thermique, , la température du liquide en circulation, ainsi que le temps de fonctionnement...
En règle générale, un compteur de chaleur agit comme un appareil de mesure, qui comprend un thermocouple à résistance, un calculateur de chaleur et un transducteur de débit primaire. De plus, le compteur de chaleur peut être équipé de filtres et de capteurs de pression (selon le modèle du convertisseur primaire). Les compteurs de chaleur peuvent utiliser des convertisseurs primaires avec les options de mesure suivantes : vortex, ultrasons, électromagnétique et tachymétrique.
Appareils de mesure de l'énergie thermique et principes de leur fonctionnement


Schéma d'installation des appareils de mesure de la chaleur.
Les compteurs de chaleur sont utilisés pour mesurer la chaleur. Toutes les principales caractéristiques des appareils de mesure sont établies sur la base de documents réglementaires. Ceux-ci comprennent : la valeur de l'erreur tolérée, la plage de mesure, l'intervalle entre les contrôles. L'objectif principal du compteur est de mesurer le flux de chaleur qui a traversé le pipeline pendant une certaine période de temps et d'enregistrer cette lecture sous forme de nombres. Les informations sont stockées dans un dispositif de mémoire. Il existe d'autres fonctions dans les compteurs de chaleur modernes.Ils sont équipés de dispositifs qui protègent les appareils contre les accès accidentels, d'éléments d'alarme sur les modifications des valeurs de paramètres admissibles.
L'énergie thermique est déterminée en mesurant le volume du porteur de chaleur, de température et de pression. À l'aide d'un dispositif de calcul, le débit du liquide de refroidissement est calculé. Les appareils de mesure générale de la maison peuvent effectuer des opérations supplémentaires. Ils stockent et enregistrent des informations sur la chaleur consommée. Les principales différences entre les compteurs de chaleur résident dans les méthodes de mesure, les conditions d'installation et de fonctionnement, et leur coût. La difficulté dans le choix des appareils de mesure réside dans la bonne utilisation des méthodes qui seront utilisées pour la consommation de chaleur, dans le type d'appareil répondant aux conditions de fonctionnement et dans le prix.
Compteur de chaleur
Le compteur de chaleur est l'élément principal dont doit se composer l'unité d'énergie thermique. Il est installé à l'entrée de chaleur du système de chauffage à proximité immédiate de la limite du bilan du réseau de chauffage.


Lors de l'installation d'un appareil de comptage à distance d'une frontière donnée, les réseaux de chaleur ajoutent des pertes en plus des relevés de compteur (pour tenir compte de la chaleur dégagée par la surface des canalisations dans le tronçon allant de la frontière de séparation d'équilibre au compteur de chaleur).
Mécanisme de mesure de la chaleur
La comptabilisation de l'énergie thermique est effectuée à l'aide d'une unité - un ensemble de mécanismes, y compris des dispositifs mécaniques ou électroniques. Ils impliquent le contrôle, l'enregistrement des principaux indicateurs des caloporteurs.
Un ensemble de modules doit être installé à l'endroit où l'énergie thermique est introduite dans un bâtiment résidentiel. Il comprend: des appareils qui assurent le comptage de la consommation de chaleur, des changements de pression, de température, ainsi qu'un calculateur. Leur objectif principal est de déterminer la quantité totale de chaleur consommée à la maison. Au cours du processus d'installation du compteur, des problèmes d'une importance capitale pour le développement du projet sont résolus. Il est nécessaire de sélectionner l'équipement approprié adapté à une utilisation dans un environnement spécifique.


Schéma du projet d'unité de comptage.
L'installation est complétée par le processus d'installation de l'équipement sélectionné, ainsi que par la vérification de tous ses paramètres techniques et sa mise en service. Les appareils de mesure de la chaleur domestique sont achetés et installés sur la base de certaines règles. Tout d'abord, la question de l'installation d'un compteur de chaleur est décidée lors d'une assemblée générale des propriétaires d'appartements. Un accord est conclu avec un fournisseur de chaleur. Une personne responsable desservant le compteur est sélectionnée. Le document requis est un accord avec un organisme technique pour l'entretien des appareils de mesure.
La pièce dans laquelle se trouve le compteur de chaleur doit être sèche, munie d'un système de ventilation, avec un éclairage constant.
La comptabilisation et la maîtrise de l'énergie thermique consommée est un enjeu urgent tant pour l'habitat et les services collectifs que pour le simple consommateur. Chaque année, le logement et les services communaux nécessitent de 35 à 50% des dépenses des budgets locaux pour entretenir les consommateurs de chaleur.
Avec l'introduction de méthodes efficaces de mesure de la chaleur, d'énormes pertes dans les réseaux de chaleur sont éliminées. Au stade actuel, 20 % de la chaleur sont des fuites dans les réseaux, 30 % de toute l'énergie fournie est perdue lors du transport. Dans les bâtiments résidentiels aux points de chauffage, les charges de chauffage ne sont pas régulées, de ce fait, la chaleur est surconsommée dans les maisons.
Fonctions du compteur de chaleur
Un instrument de tout type doit effectuer les tâches suivantes :
1. Mesure automatique:
- Durée du travail dans la zone d'erreur.
- Temps de fonctionnement avec la tension d'alimentation fournie.
- Pression excessive du fluide circulant dans le système de tuyauterie.
- Températures de l'eau dans les canalisations des systèmes d'alimentation en eau chaude et froide et d'alimentation en chaleur.
- Débit de liquide de refroidissement dans les conduites d'alimentation en eau chaude et d'alimentation en chaleur.
2. Calcul :
- La quantité de chaleur consommée.
- Le volume de liquide de refroidissement circulant dans les canalisations.
- Consommation d'énergie thermique.
- La différence de température entre le fluide en circulation dans les conduites d'alimentation et de retour (conduites d'alimentation en eau froide).
Capteur thermique
Cet appareil est monté sur la conduite de retour avec des vannes d'arrêt et un débitmètre. Cette disposition permet non seulement de mesurer la température du fluide circulant, mais également son débit en entrée et en sortie.
Des débitmètres et des capteurs de température sont connectés à des compteurs de chaleur, qui permettent de calculer la chaleur consommée, de stocker et d'archiver les données, d'enregistrer les paramètres, ainsi que leur affichage visuel.
En règle générale, le compteur de chaleur est logé dans une armoire séparée avec un accès libre. De plus, des éléments supplémentaires peuvent être installés dans l'armoire : une alimentation sans coupure ou un modem. Des dispositifs supplémentaires vous permettent de traiter et de contrôler à distance les données transmises par le doseur.
Nous révélons le voile - qu'est-ce que l'UUTE
Pour ceux qui entendent ce terme pour la première fois, nous expliquerons sa signification. UUTE n'est pas seulement un appareil, mais un ensemble d'équipements. L'installation de chacun d'eux est nécessaire afin de fournir un comptage et une régulation fondamentaux de l'énergie, en ajustant le volume du liquide de refroidissement à l'intérieur. Le système enregistre et surveille les paramètres. L'installation d'un tel équipement est réalisée sur des tuyaux de chauffage au sous-sol d'un immeuble à plusieurs étages.


Voici les principaux équipements :
- Calculatrice.
- Vannes d'arrêt.
- Capteurs indiquant la pression et la température dans le système.
- Transmetteurs de pression, de débit et de température.
A quoi sert un tel système ? Toutes ces données étaient des données technologiques, pour faire simple, l'unité de mesure de la chaleur est installée à l'entrée des tuyaux dans la maison. Sa tâche principale est de modifier les paramètres du liquide de refroidissement interne. Qu'est-ce que ça veut dire? Avant que le liquide de refroidissement ne pénètre dans votre appareil de chauffage (convecteur ou radiateur), l'unité de chauffage commence à réduire sa pression et sa température. Vous avez remarqué que les tuyaux de chauffage de la maison sont toujours à la même température, vous ne pouvez pas vous brûler dessus. Il est même utile non seulement pour vous, mais aussi pour l'ensemble du système de chauffage. De nos jours, un pipeline métallique est remplacé par du polypropylène ou du métal-plastique. Ils n'aiment pas les températures élevées et les hautes pressions.
Voici quelques modes de fonctionnement régulés du compteur de chaleur :
- 110/70;
- 130/70;
- 150/17.
Que signifient ces chiffres ? Ils indiquent les indicateurs de température maximale et minimale admissibles du liquide de refroidissement dans les tuyaux. Chaque logement est équipé d'un compteur de chaleur.


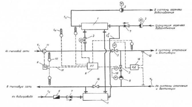
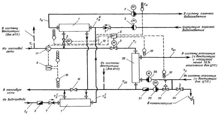
Schémas de base des systèmes de chauffage
Ainsi, avant d'examiner les schémas des unités de chauffage, il est nécessaire de considérer quels sont les schémas des systèmes de chauffage. Parmi eux, le plus populaire est la conception de la distribution supérieure, dans laquelle le liquide de refroidissement traverse la colonne montante principale et est dirigé vers la canalisation principale de la distribution supérieure. Dans la plupart des cas, la colonne montante principale est située dans le grenier, d'où elle se ramifie en colonnes montantes secondaires puis se répartit sur les éléments chauffants. Il est conseillé d'utiliser un schéma similaire dans les bâtiments à un étage afin d'économiser de l'espace libre.
Il existe également des schémas de systèmes de chauffage avec un câblage inférieur. Dans ce cas, l'unité de chauffage est située dans la pièce du sous-sol, d'où sort la canalisation principale d'eau chaude. Il est à noter que, quel que soit le type de schéma, il est également recommandé de placer un vase d'expansion dans le grenier du bâtiment.
Schémas de l'unité de chauffage
Si nous parlons de schémas de points de chaleur, il convient de noter que les types suivants sont les plus courants:
- Unité de chauffage - un schéma avec un raccordement parallèle à l'eau chaude à un étage. Ce schéma est le plus courant et le plus simple.Dans ce cas, l'alimentation en eau chaude est raccordée en parallèle au même réseau que le système de chauffage du bâtiment. Le fluide caloporteur est fourni au réchauffeur depuis le réseau externe, puis le liquide refroidi s'écoule dans l'ordre inverse directement dans le caloduc. Le principal inconvénient d'un tel système, par rapport à d'autres types, est la forte consommation d'eau du réseau, qui sert à organiser l'approvisionnement en eau chaude.


- Schéma d'une sous-station avec un raccordement séquentiel à deux étages d'eau chaude. Ce schéma peut être divisé en deux étapes. Le premier étage est responsable du tuyau de retour du système de chauffage, le second du tuyau d'alimentation. Le principal avantage des unités de chauffage connectées selon ce schéma est l'absence d'alimentation spéciale en eau de chauffage, ce qui réduit considérablement sa consommation. Quant aux inconvénients, c'est la nécessité d'installer un système de contrôle automatique pour régler et ajuster la distribution de chaleur. Il est recommandé d'utiliser un tel raccordement si le rapport de la consommation de chaleur maximale pour le chauffage et l'alimentation en eau chaude est compris entre 0,2 et 1.


- Unité de chauffage - un schéma avec une connexion mixte à deux étages d'un chauffe-eau. C'est le schéma de connexion le plus polyvalent et le plus flexible. Il peut être utilisé non seulement pour un programme de température normal, mais également pour un programme plus élevé. La principale caractéristique distinctive est que la connexion de l'échangeur de chaleur à la canalisation d'alimentation s'effectue non pas en parallèle, mais en série. L'autre principe de la structure est similaire au deuxième schéma du point de chaleur. Les unités de chauffage connectées selon le troisième schéma nécessitent une consommation supplémentaire d'eau de chauffage pour l'élément chauffant.
Types de stations de comptage
| Chauffage - installation de maison commune, compteurs d'alimentation en chaleur collective. Bien entendu, il est avantageux d'installer un compteur de consommation de chaleur, puisque le montant mensuel du chauffage sera calculé selon les tarifs en vigueur et sur la base des relevés enregistrés par le compteur collectif. Dans le cas contraire, le calcul est effectué selon la norme en utilisant un coefficient multiplicateur. De plus, les résidents d'un immeuble d'appartements ont la possibilité de réguler la consommation d'énergie thermique de manière individuelle à l'aide d'un système de contrôle automatique. |
|
| La composition du compteur de chauffage: Calculateur de chaleur - 1 pc. Débitmètre - 2 pcs. Capteurs de température - 2 pcs. Capteurs de pression - 2 pcs. |
|
| Eau chaude - installation de maison commune, compteurs collectifs pour l'alimentation en eau chaude. Quelle est la différence entre un compteur d'eau chaude et un compteur d'énergie thermique pour le chauffage ? En gros, c'est la même chose. Les deux unités de mesure comprennent un compteur de chaleur avec l'électronique, des débitmètres, des capteurs de température et des capteurs de pression. Cependant, une telle unité de mesure, en règle générale, est moins chère, car il est possible d'utiliser un débitmètre sur la canalisation de retour (circulation) d'un diamètre plus petit, ou si l'organisation fournissant la ressource l'accepte, d'utiliser un débit d'eau mécanique compteurs avec sortie impulsionnelle. Dans certains cas, un tel projet peut être convenu avec le RNO. Il y a une nuance : si l'eau chaude est en impasse, alors un seul module de comptage est installé, cela réduit considérablement le coût du compteur de chaleur ECS. |
|
| La composition du doseur pour l'alimentation en eau chaude sans issue : Calculateur de chaleur - 1 pc. Débitmètre - 1 pc. Capteurs de température - 1 pc. Capteurs de pression - 1 pc. |
|
| Eau froide - installation de maison commune, compteurs collectifs pour l'alimentation en eau froide. Les appareils inclus dans l'unité de comptage d'eau peuvent être de qualité et de modifications différentes.
Une caractéristique de l'unité d'alimentation en eau froide est la présence d'une ligne de dérivation pour l'extinction d'incendie. Dans des conditions de fonctionnement normales, la vanne de dérivation est fermée et scellée par l'ingénieur RSO. |
|
| Composition du doseur d'eau froide + expédition : Calculatrice - 1 pc. Compteur - 1 pièce GSM / GPRS - modem - 1 pc. |
|
Chauffage - installation de maison commune, compteurs d'alimentation en chaleur collective.
Bien entendu, il est avantageux d'installer un compteur de consommation de chaleur, puisque le montant mensuel du chauffage sera calculé selon les tarifs en vigueur et sur la base des relevés enregistrés par le compteur collectif. Dans le cas contraire, le calcul est effectué selon la norme en utilisant un coefficient multiplicateur. De plus, les résidents d'un immeuble d'appartements ont la possibilité de réguler la consommation d'énergie thermique de manière individuelle à l'aide d'un système de contrôle automatique.
La composition du compteur de chauffage:
Calculateur de chaleur - 1 pc.
Débitmètre - 2 pcs.
Capteurs de température - 2 pcs.
Capteurs de pression - 2 pcs.
Eau chaude - installation de maison commune, compteurs collectifs pour l'alimentation en eau chaude.
Quelle est la différence entre un compteur d'eau chaude et un compteur d'énergie thermique pour le chauffage ? En gros, c'est la même chose. Les deux unités de mesure comprennent un compteur de chaleur avec l'électronique, des débitmètres, des capteurs de température et des capteurs de pression. Cependant, une telle unité de mesure, en règle générale, est moins chère, car il est possible d'utiliser un débitmètre sur la canalisation de retour (circulation) d'un diamètre plus petit, ou si l'organisation fournissant la ressource l'accepte, d'utiliser un débit d'eau mécanique compteurs avec sortie impulsionnelle. Dans certains cas, un tel projet peut être convenu avec le RNO.
Il y a une nuance : si l'eau chaude est en impasse, alors un seul module de comptage est installé, cela réduit considérablement le coût du compteur de chaleur ECS.
La composition du doseur pour l'alimentation en eau chaude sans issue :
Calculateur de chaleur - 1 pc.
Débitmètre - 1 pc.
Capteurs de température - 1 pc.
Capteurs de pression - 1 pc.
Eau froide - installation de maison commune, compteurs collectifs pour l'alimentation en eau froide.
Les appareils inclus dans l'unité de comptage d'eau peuvent être de qualité et de modifications différentes.
- Un essoreur ordinaire, un débitmètre à palettes dont les lectures sont effectuées au sous-sol - Le compteur à turbine à fonctionnement à sec VSKhN est conçu pour mesurer le volume d'eau froide selon SNiP 41-02-2003 et d'eau potable selon SanPiN 2.1.4.1074 -01 et SNiP 41-02-2003.
- Le même compteur à palettes avec une sortie d'impulsions, qui peut être connecté à la calculatrice et via le système de répartition pour voir les lectures sur l'ordinateur.
- Débitmètres à passage intégral, transducteurs de débit à induction IPX5 conformément à GOST 14254-96, GOST R 52931-2008, plus précis et durables, moins susceptibles de s'obstruer, car n'ont pas de mécanisme mobile dans le chemin d'écoulement, moins de résistance hydraulique. - La meilleure option pour une unité d'eau froide
Une caractéristique de l'unité d'alimentation en eau froide est la présence d'une ligne de dérivation pour l'extinction d'incendie. Dans des conditions de fonctionnement normales, la vanne de dérivation est fermée et scellée par l'ingénieur RSO.
La composition du doseur d'eau froide + expédition :
Calculatrice - 1 pc.
Compteur - 1 pièce
GSM / GPRS - modem - 1 pc.
L'ordre d'installation du doseur
Avant d'installer une unité de mesure de la chaleur, il est important d'inspecter l'installation et d'élaborer la documentation du projet. Les spécialistes engagés dans la conception de systèmes de chauffage, effectuent tous les calculs nécessaires, sélectionnent l'instrumentation, l'équipement et un compteur de chaleur approprié.
Après l'élaboration de la documentation de conception, il est nécessaire d'obtenir l'approbation de l'organisme qui fournit la chaleur.Ceci est requis par les règles actuelles de comptabilisation de l'énergie thermique et les normes de conception.
Ce n'est qu'après approbation que vous pouvez installer en toute sécurité des unités de mesure de la chaleur. L'installation consiste à insérer des dispositifs de verrouillage, des modules dans des canalisations et des travaux électriques. Les travaux d'installation électrique sont terminés en connectant des capteurs, des débitmètres au calculateur puis en démarrant le calculateur pour mesurer l'énergie thermique.


Après cela, le réglage du compteur d'énergie thermique est effectué, qui consiste à vérifier le fonctionnement du système et à programmer le calculateur, puis l'objet est remis aux parties contractantes pour la comptabilité commerciale, qui est effectuée par un commission représentée par la société de distribution de chaleur. Il convient de noter qu'une telle unité de mesure devrait fonctionner pendant un certain temps, qui pour différentes organisations varie de 72 heures à 7 jours.
Pour regrouper plusieurs nœuds de comptage en un seul réseau de dispatching, il sera nécessaire d'organiser l'enregistrement et le suivi à distance des informations comptables issues des compteurs de chaleur.
Types de compteurs de chaleur
Le schéma d'une unité de chauffage avec un compteur de chaleur permet d'éviter une consommation d'énergie inutile. Il suffit de répondre en temps opportun et avec compétence aux lectures des instruments. UUTE reçoit les données des capteurs et transducteurs installés sur les canalisations. Ils donnent des signaux sur l'état de l'eau à la calculatrice. Ce dernier effectue des calculs selon certains algorithmes, après quoi l'unité commerciale de comptage de chaleur fournit des informations à l'utilisateur de l'équipement. Le compteur stocke les résultats de mesure dans une archive, qui enregistre également les données d'erreur, ce qui permet une analyse polyvalente du fonctionnement du système.
Ainsi, un compteur de chaleur dans un immeuble collectif permet d'effectuer les règlements mutuels les plus précis entre les fournisseurs et les consommateurs, tout en étant un moyen de contrôle efficace. La procédure d'installation de l'UUTE pour le chauffage de l'eau prévoit la présence obligatoire de convertisseurs de débit. Avec leur aide, ils mesurent la quantité d'eau qui a traversé le tuyau pendant un certain temps. La consommation peut être en masse (mesurée en kg/h, kg/min, etc.) et en volume (m³/min, m³/s, etc.). L'unité de comptage de chaleur est installée en fonction du type de débitmètre utilisé. Selon la méthode de mesure, les transducteurs sont :
- tachymétrique;
- ultrasonique;
- électromagnétique;
- variables;
- vortex;
- combiné.
Assez souvent, des débitmètres tachymétriques sont inclus dans l'unité de comptage d'énergie thermique, car ils sont très simples et fiables. Ce sont des turbines, des palettes, des vis. Un débitmètre similaire chez KUUTE est la capacité de déterminer la quantité de chaleur en convertissant l'énergie du mouvement du flux d'eau en rotation de l'élément de mesure. Une roue, une turbine ou une hélice est placée sur le trajet du liquide de refroidissement et un compteur spécial mesure le nombre de leurs révolutions et se traduit par l'indicateur souhaité.


Le schéma de l'unité de mesure de la chaleur avec d'autres types de débitmètres se distingue par l'absence de pièces mobiles. Les mesures sont effectuées ici à l'aide de l'électronique. Les modèles de vortex déterminent la vitesse de déplacement par les caractéristiques des vortex qui surviennent du fait que l'eau doit surmonter un obstacle spécial. Si l'unité de comptage et de régulation d'énergie thermique est équipée d'un débitmètre à ultrasons, un émetteur de signaux à ultrasons avec un récepteur est fixé sur la conduite. Les appareils sont montés en vis-à-vis (la position exacte est déterminée par les instructions). Le récepteur reçoit le signal transmis par l'émetteur à travers le flux liquide. Les paramètres du liquide de refroidissement sont également déterminés par la vitesse des ultrasons. Le schéma de principe d'une sous-station avec une unité de mesure équipée d'un débitmètre électromagnétique permet de prendre des lectures en raison de la capacité de l'eau à générer du courant tout en se déplaçant dans un champ magnétique.
Permis d'utilisation
Lorsque l'unité de chauffage est admise à fonctionner, la correspondance du numéro de série du dispositif de mesure, qui est indiqué dans son passeport, et la plage de mesure des paramètres réglés du compteur de chaleur avec la plage de lectures mesurées, ainsi que la la présence des joints et la qualité de l'installation, est vérifiée.
Le fonctionnement de l'unité de chauffage est interdit dans les situations suivantes :
- La présence de raccords dans les pipelines qui ne sont pas prévus dans la documentation de conception.
- Le fonctionnement du compteur dépasse les normes de précision.
- La présence de dommages mécaniques sur l'appareil et ses éléments.
- Rupture des scellés sur l'appareil.
- Interférence non autorisée avec le fonctionnement de l'unité de chauffage.










