Accueil / Automatisation de chaudières
Retour à
Publié: 20.06.2019
Temps de lecture: 5 min
0
993
Pour qu'un système de chauffage autonome fonctionne correctement et économiquement, il est nécessaire d'installer un accumulateur de chaleur pour les chaudières. Cela vous permet de réduire considérablement le coût non seulement du carburant, mais il devient également plus rentable d'entretenir une maison.
Avant de choisir l'accumulateur de chaleur nécessaire pour votre système de chauffage, vous devez étudier le principe de fonctionnement, où il peut être installé et quel accumulateur de chaleur convient, car ils sont de types différents.
Photo: stovesonline.co.uk
- 1 Qu'est-ce qu'un accumulateur de chaleur
- 2 Principe de fonctionnement
- 3 Variétés de modèles d'accumulation
- 4 Lorsque vous avez besoin d'un stockage de chaleur
- 5 Où installer dans le système de chauffage
- 6 Est-il possible de le faire vous-même
- 7 Top 5 des meilleurs accumulateurs de chaleur
- 8 Règles pour un fonctionnement sûr
Qu'est-ce qu'un accumulateur de chaleur
Un accumulateur de chaleur est un dispositif tampon qui accumule les excès de ressources, équipé de buses pour connecter les circuits de génération de chaleur. Ce qu'il a économisé est ensuite utilisé dans le système de chauffage pendant l'intervalle des charges principales de combustible prévues.
Si vous avez correctement sélectionné et connecté l'appareil, cela permet de réduire considérablement le coût d'achat du carburant (jusqu'à 50%), de sorte que vous pouvez passer au lieu de 2 téléchargements par jour à 1.
Le dispositif tampon, en plus d'avoir la fonction d'accumuler de la chaleur, protège également la chaudière en fonte d'éventuelles fissures lorsque la température baisse dans le système d'alimentation en eau.
Calcul du volume du ballon tampon de la chaudière
La solution la plus optimale à ce problème sera l'attribution de sa mise en œuvre aux chauffagistes. Le calcul du volume de l'accumulateur de chaleur pour l'ensemble du système de chauffage d'une maison privée nécessite de prendre en compte divers facteurs connus d'eux seuls. Malgré cela, les calculs préliminaires peuvent être effectués indépendamment. Pour cela, en plus des connaissances générales en physique et en mathématiques, vous aurez besoin d'une calculatrice et d'une feuille de papier vierge.
On retrouve les données suivantes
:
- puissance de la chaudière, kW;
- temps de combustion du carburant actif;
- puissance thermique de chauffage de la maison, kW;
- Efficacité de la chaudière;
- température dans le tuyau d'alimentation et "retour".
Prenons un exemple de calcul préliminaire. La surface chauffée est de 200 m2, le temps de combustion active de la chaudière est de 8 heures, la température du liquide de refroidissement pendant le chauffage est de 90 ° C, dans le circuit de retour est de 40 ° C.La puissance thermique estimée des pièces chauffées est de 10 kW. Avec de telles données initiales, l'appareil de chauffage recevra 80 kW (10 × 8) d'énergie.
Nous calculons la capacité tampon d'une chaudière à combustible solide par la capacité calorifique de l'eau
:
m = Q / 1,163 × ∆t où: m est la masse d'eau dans le récipient (kg); Q est la quantité de chaleur (W); ∆t est la différence de température de l'eau dans les tuyaux d'alimentation et de retour (° С); 1.163 - capacité thermique spécifique de l'eau (W / kg ° C).

Calcul de la capacité tampon d'une chaudière à combustible solide
En remplaçant les nombres de la formule, nous obtenons 1375 kg d'eau ou 1,4 m3 (80 000 / 1,163 × 50). Ainsi, pour un système de chauffage d'une maison d'une superficie de 200 m2, il est nécessaire d'installer un TA d'une capacité de 1,4 m3. Connaissant ce chiffre, vous pouvez vous rendre au magasin en toute sécurité et voir quel accumulateur de chaleur est acceptable.
Les dimensions, le prix, l'équipement, le fabricant sont déjà facilement identifiables. En comparant les facteurs connus, il n'est pas difficile de faire une sélection préliminaire d'un accumulateur de chaleur pour une maison.Ce calcul est pertinent dans le cas où la maison est construite, le système de chauffage a déjà été installé. Le résultat du calcul montrera s'il est nécessaire de démonter les portes en raison des dimensions du TA. Après avoir évalué la possibilité de l'installer dans un endroit permanent, le calcul final de l'accumulateur de chaleur pour la chaudière à combustible solide installée dans le système est effectué.
Après avoir collecté des données sur le système de chauffage, nous effectuons des calculs à l'aide de la formule
:
W = m × c × ∆t (1) où: W est la quantité de chaleur nécessaire pour chauffer le caloporteur; m est la masse d'eau; c - capacité thermique; ∆t - température de chauffage de l'eau;
De plus, vous avez besoin de la valeur de k - l'efficacité de la chaudière.
À partir de la formule (1), nous trouvons la masse: m = W / (c × ∆t) (2)
Le rendement de la chaudière étant connu, on raffine la formule (1) et on obtient W = m × c × ∆t × k (3) d'où on trouve la masse d'eau mise à jour m = W / (c × ∆t × k) (4 )
Voyons comment calculer un accumulateur de chaleur pour une maison. Une chaudière de 20 kW est installée dans le système de chauffage (indiqué dans les données du passeport). La languette de carburant brûle en 2,5 heures. Pour chauffer une maison, vous avez besoin de 8,5 kW / 1 heure d'énergie. Cela signifie que lors de la combustion d'un signet, 20 × 2,5 = 50 kW seront obtenus
Le chauffage des locaux consommera 8,5 × 2,5 = 21,5 kW
La chaleur excédentaire produite 50 - 21,5 = 28,5 kW est stockée dans le TA.
La température à laquelle le liquide de refroidissement est chauffé est de 35 ° C (La différence de température dans les tuyaux d'alimentation et de retour. Déterminée par mesure pendant le fonctionnement du système de chauffage). En remplaçant les valeurs souhaitées dans la formule (4), nous obtenons 28500 / (0,8 × 1,163 × 35) = 874,5 kg
Ce chiffre signifie que pour stocker la chaleur générée par la chaudière, il est nécessaire de disposer de 875 kg de caloporteur. Cela nécessite un réservoir tampon pour l'ensemble du système avec un volume de 0,875 m3. Ces calculs légers facilitent le choix d'un accumulateur de chaleur pour le chauffage des chaudières.
Conseils. Pour un calcul plus précis du volume du réservoir tampon, il est préférable de contacter un spécialiste.
Principe de fonctionnement
L'accumulateur de chaleur pour chaudières a un schéma de fonctionnement simple. De l'unité de tout type de carburant, un tuyau est amené à la partie supérieure de l'appareil par lequel l'eau chaude pénètre dans le réservoir de stockage.
Lorsque l'eau refroidit, elle descend vers la pompe annulaire, qui la renvoie dans le tuyau principal, et l'eau retourne au dispositif de chauffage pour le cycle suivant.
Si vous installez un accumulateur de chaleur, cela empêchera la surchauffe de l'eau lorsque l'unité fonctionne à la puissance maximale, fournira un échange de chaleur et une consommation de carburant économique. Par conséquent, la charge sur le système de chauffage diminue et sa durée de vie augmente.
La chaudière avec n'importe quel type de combustible a un fonctionnement par étapes, de temps en temps, elle s'allume et s'éteint, atteignant la température requise. Le travail s'arrête, le caloporteur se trouvant dans la cuve est remplacé par un liquide chaud.


Il ne s'est pas refroidi car il y a un accumulateur de chaleur pour la chaudière de chauffage. S'il arrive que la chaudière s'éteigne et devient inactive jusqu'au prochain chargement de combustible, les radiateurs seront encore chauds pendant un certain temps et l'eau du robinet sera également chaude.
Consommation de chaleur
Il est impossible de calculer avec précision la consommation de chaleur dans les accumulateurs de chaleur. Le problème est que l'énergie thermique de tels dispositifs est consommée de manière inégale sous l'influence d'un certain nombre de facteurs, et il est impossible de les prendre en compte avec un degré de précision suffisant.
Les facteurs suivants affectent la consommation de chaleur:
- Dimensions du réservoir de stockage de chaleur;
- La qualité de l'isolation de la maison et le niveau de perte de chaleur;
- Conditions climatiques à l'extérieur du bâtiment;
- Le mode de chauffage réglé.


En fonction de ces facteurs, la consommation d'énergie peut varier, et dans une plage assez large - une chaudière à combustible solide en mode passif peut fonctionner de plusieurs heures à plusieurs jours. Afin d'avoir une idée à l'avance de l'efficacité d'un certain modèle d'accumulateur de chaleur, il convient de consulter des spécialistes.
Variétés de modèles d'accumulation
Les périphériques de stockage fonctionnent de la même manière, mais diffèrent dans leur conception, par conséquent, les types de périphériques de stockage suivants sont distingués:
- creux (n'a pas d'échangeur de chaleur interne);
- avec 1 ou 2 échangeurs de chaleur (assure le bon fonctionnement de l'unité);
- avec chaudière intégrée de petit diamètre.
Les accumulateurs de chaleur creux sont les plus simples et ont un faible coût. Ils peuvent être connectés à une ou plusieurs unités. Il est également possible d'installer un élément chauffant supplémentaire fonctionnant à l'électricité. L'accumulateur de chaleur garantit un bon chauffage de l'espace habitable, réduit le risque de surchauffe du caloporteur et assure le fonctionnement sûr du système. L'unité de stockage de chaleur avec une ou deux bobines est un type d'appareil avancé avec une large gamme d'utilisations. L'échangeur de chaleur, situé en haut, recueille l'énergie thermique. Celui du bas chauffe intensément le réservoir tampon.
Une unité tampon thermique est beaucoup plus chère qu'une unité creuse, mais cela est pleinement justifié. L'appareil augmente considérablement la fonctionnalité et l'efficacité du système. Un accumulateur avec réservoir intégré accumule l'excès de chaleur généré et fournit de l'eau chaude.
Conception de stockage de chaleur
Un accumulateur de chaleur pour une chaudière à combustible solide est généralement réalisé sous la forme d'un réservoir en tôle d'acier. Le volume du réservoir peut varier sur une plage assez large, et il n'y a pas de restrictions particulières à ce sujet. L'essentiel ici est qu'avec une augmentation du volume de la batterie, la complexité de son installation augmente en proportion directe - les dimensions de l'appareil sont trop grandes et il n'est pas possible de le monter partout.


Sur le marché, vous pouvez trouver des options pour les accumulateurs de chaleur prêts à l'emploi qui sont livrés avec une isolation. L'épaisseur de la couche isolante doit dépasser 10 cm, à la fois dans les appareils faits maison et en usine. Le ballon tampon isolé est fermé par un carter, ce qui permet de réduire significativement les déperditions thermiques de cet élément.
Selon la conception, les types d'accumulateurs de chaleur suivants sont distingués:
- Sans échangeur de chaleur préinstallé;
- Avec bobine intégrée (ou plusieurs bobines);
- Avec des chaudières intégrées qui fournissent de l'eau chaude dans la maison.


Le corps de l'appareil possède le nombre requis de buses qui vous permettent de connecter la batterie à la chaudière à combustible solide et au système de chauffage du bâtiment.
Lorsque vous avez besoin d'un stockage de chaleur
L'accumulateur de chaleur est applicable à différents types de chaudières. Fondamentalement, il est utilisé dans le système solaire, avec des chaudières à combustible solide et électriques. Le système avec capteurs vous permet d'utiliser l'énergie du soleil tous les jours à la maison. Si vous n'utilisez pas d'accumulateur de chaleur, le complexe ne fonctionnera pas pleinement, car l'énergie du soleil est fournie de manière inégale.


Photo: termocom-spb.ru
Les accumulateurs sont utilisés dans les systèmes de chauffage avec des chaudières à combustible solide. Le dispositif tampon vous permet de fournir de la chaleur au moment où l'unité passe en mode passif. Le réservoir doit être grand pour stocker une quantité importante de chaleur, puis l'utiliser de manière rationnelle.
Lors de travaux avec des équipements électriques, le réservoir doit être placé à proximité immédiate de la chaudière. Il est à noter que cette option de chauffage prend beaucoup de place, elle nécessite une pièce séparée et est très coûteuse - elle ne peut être rentable que dans 2 à 5 ans.
Des coûts énergétiques importants peuvent être réduits si le réservoir tampon a une bonne capacité, en utilisant l'équipement la nuit ou le week-end.
La place de l'accumulateur de chaleur dans l'installation de chauffage
La technologie de chauffage à combustible solide est pratique, pratique et efficace. En particulier, les capacités des chaudières à combustible solide modernes ont été appréciées par les résidents des maisons de campagne et des chalets.Il est tout à fait possible d'installer seul un système de chauffage autonome utilisant des appareils de chauffage au charbon ou au bois. De plus, l'installation d'unités à combustible solide ne nécessite pas de permis. Tous les éléments principaux du complexe de chauffage, à l'exception de l'unité de chauffage elle-même et d'un certain nombre de mécanismes de commande, peuvent être assemblés et fabriqués indépendamment. L'essentiel est de savoir ce qui est monté et dans quel but, dans quel but!


De plus, la possibilité de fabriquer certains appareils et mécanismes de vos propres mains vous fera économiser beaucoup d'argent. L'accumulateur de chaleur est juste le type d'appareil que vous pouvez construire vous-même, étant donné que les produits d'usine sont assez chers.
Des recommandations compétentes de spécialistes, des sources supplémentaires d'informations techniques vous indiqueront comment fabriquer de vos propres mains un accumulateur de chaleur pour une chaudière à combustible solide. Le respect de certaines exigences et conditions lors de la fabrication vous fournira la fiabilité et les performances nécessaires des mécanismes. Avant de commencer le processus de travail, vous devez vous familiariser avec le dispositif de stockage de chaleur.
Valeur de l'appareil
Il n'est possible de comprendre la conception de l'accumulateur de chaleur qu'après avoir déterminé la valeur et la place de cet appareil dans le système de chauffage. De par sa conception, l'accumulateur de chaleur est un thermos, c'est-à-dire un récipient spécial dans lequel le liquide de refroidissement chauffé entre. Pendant un certain temps, l'eau de chaudière accumulée dans le réservoir conserve les paramètres de température réglés. Lorsque l'intensité de la combustion dans la chaudière diminue, ou si elle s'arrête, le liquide de refroidissement du réservoir pénètre dans le système de chauffage, continuant à maintenir la température dans les radiateurs à un certain niveau.


Important! Les accumulateurs de chaleur assurent la sécurité des équipements de chauffage et du système de chauffage domestique contre un refroidissement excessif, mais aussi contre la surchauffe. La tâche du réservoir de stockage est d'éliminer l'excès de chaleur généré par l'unité de chauffage à son apogée.
En raison de la présence d'un accumulateur de chaleur dans le système, il est devenu possible non seulement d'obtenir une alimentation en chaleur équilibrée du circuit de chauffage, mais également de réaliser des économies de carburant significatives. L'accumulateur de chaleur, qui s'allume lorsque la puissance de la chaudière diminue, augmentera l'intervalle de temps entre les charges de combustible. De plus, ce principe de fonctionnement vous donnera plus de liberté, vous évitant d'avoir à jeter fréquemment du combustible dans la chaudière.
Sur une note: la participation d'un réservoir tampon (accumulateur de chaleur) au fonctionnement du système de chauffage réduit la consommation de carburant de 30 à 50%, selon le type et le type d'équipement de chauffage. Le nombre de charges de combustible dans le four est directement proportionnel au volume de l'accumulateur de chaleur.
Analyse de la conception du stockage thermique
Le principe de fonctionnement de l'appareil détermine la conception elle-même. En règle générale, les instruments d'usine sont un conteneur métallique monobloc spacieux, à l'intérieur duquel se trouvent des échangeurs de chaleur supplémentaires. Typiquement, ces produits ont une forme en spirale, serpentine, répétant la configuration cylindrique du dispositif principal.
Dans chaque cas individuel, en fonction de la puissance de l'unité de chauffage et des exigences du système de chauffage, le nombre de circuits d'échange de chaleur supplémentaires peut être différent. Le volume requis de l'accumulateur de chaleur est déterminé par de simples calculs, dont nous parlerons plus tard.
Ce nombre d'échangeurs s'explique non seulement par une volonté d'évacuer le plus de chaleur possible au moment de la charge de pointe d'une chaudière à combustible solide, mais aussi par la faisabilité technique. Un serpentin peut être utilisé pour évacuer l'excès d'énergie thermique de la chaudière, l'autre échangeur de chaleur est utilisé pour maintenir le liquide de refroidissement à la température souhaitée vers le circuit de chauffage.Le troisième serpentin, s'il y en a un, est prévu pour fournir de l'eau chaude aux résidents de la maison.


En regardant la conception de l'unité, vous pouvez résumer les avantages de l'installation d'un tel appareil. Et ils sont les suivants:
- accumulation d'énergie thermique consommée pendant la combustion du carburant à d'autres fins et besoins;
- l'économie de carburant;
- économiser le temps personnel des habitants de la maison, consacré à l'entretien de l'équipement de la chaudière;
- capacité technique de combiner différentes sources de chaleur en un seul système;
- augmenter l'efficacité d'une unité à combustible solide à des valeurs élevées;
- fonction de sécurité, protection de l'équipement contre la surchauffe;
- la possibilité de réguler la température de chauffage du liquide de refroidissement dans le circuit de chauffage.
Puis-je le faire moi-même
Vous pouvez assembler un accumulateur de chaleur pour chauffer des chaudières de vos propres mains. Pour ce faire, vous devez prendre un réservoir en acier ou acheter des tôles en acier inoxydable d'une épaisseur de plus de 2 mm, souder un récipient en forme de cylindre (réservoir vertical).


Dessin de la batterie
Un tuyau en cuivre d'un diamètre de 2 à 3 cm et d'une longueur de 8 à 15 m est nécessaire, il doit être plié en forme de spirale et placé à l'intérieur du réservoir. Ici, la batterie est le haut du conteneur. Les connexions pour l'eau chaude sortante et l'eau froide entrante sont installées dans le réservoir.


Photo: builditsolar.com
Pour un système de chauffage ouvert, un réservoir en acier en forme de cube convient.
Il est impératif de vérifier l'étanchéité du récipient en le remplissant d'eau ou en lubrifiant les joints soudés avec du kérosène. Si tout va bien, il est nécessaire d'isoler l'appareil fait maison, ce qui permettra au liquide dans le récipient d'être chaud le plus longtemps possible.
L'unité est isolée comme suit:
- La surface extérieure du récipient doit être bien nettoyée et dégraissée, recouverte d'agents anticorrosion.
- Fournir une isolation thermique. Vous pouvez envelopper le récipient dans une pellicule d'aluminium.
- Fournissez des ouvertures pour les tuyaux de dérivation et connectez le conteneur.
- Un thermomètre, un manomètre et une soupape d'explosion doivent être installés sur le réservoir tampon.
Il vaut mieux ne pas utiliser de polystyrène pour l'isolation. Par temps froid, les souris s'y installent, à la recherche d'un endroit pour l'hivernage.
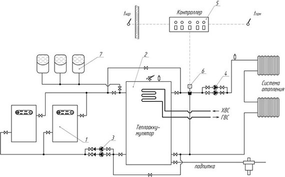
Raccordement d'un accumulateur de chaleur à un système de chauffage et à une chaudière à combustible solide
Pour connecter le ballon tampon au système de chauffage, vous pouvez utiliser le schéma.


Schéma de raccordement du ballon tampon
Étapes de connexion au système de chauffage:
- Il est nécessaire de passer à travers l'accumulateur de chaleur, à travers tout le réservoir, à traverser une canalisation de retour, aux extrémités de laquelle il devrait y avoir une entrée et une sortie d'un pouce et demi.
- Au premier étage, le réservoir et le retour de la chaudière sont connectés, une pompe de circulation est placée entre eux, qui entraîne l'eau du baril vers le robinet, le réservoir et la chaudière.
- Une vanne d'arrêt et une pompe de circulation sont montées sur le côté arrière.
- La canalisation d'alimentation est raccordée selon le même principe que le précédent, mais dans ce cas, il n'y a pas d'installation de pompes à chaleur.
Ce schéma convient pour connecter un ballon tampon à un système de chauffage fonctionnant sur la base d'une seule chaudière. Avec une augmentation du nombre de chaudières, le schéma de connexion de l'accumulateur de chaleur deviendra plus compliqué.


Option pour la tuyauterie d'une chaudière à combustible solide et d'un accumulateur de chaleur
Étapes de cerclage avec une chaudière à combustible solide:
- D'une part - à la chaudière: la canalisation d'alimentation est dirigée vers le tuyau de dérivation supérieur, le tuyau de retour, respectivement, vers le tuyau inférieur. Dans le même temps, dans la tuyauterie de la chaudière, il est nécessaire de créer un cavalier avec une unité de mélange, qui ne permettra pas à l'eau froide de pénétrer dans l'échangeur de chaleur.
- Par contre, il est nécessaire de conduire au circuit de chauffage, qui est également équipé d'un mélangeur et d'un cavalier. La prise d'eau dans le circuit se fera par le haut et le retour se fera par le bas. Il est nécessaire d'intégrer une pompe de circulation dans chaque circuit. La pompe, qui est installée entre l'échangeur de chaleur et la chaudière, fera passer le liquide de refroidissement à travers le générateur de chaleur, effectuant ainsi le processus de chargement de l'accumulateur.Une deuxième pompe, installée du côté du circuit de chauffage, est conçue pour faire circuler le fluide caloporteur à travers les radiateurs.
L'antigel peut servir de liquide de refroidissement.
Top 5 des meilleurs accumulateurs de chaleur
______________________________________________________________________________________
| Modèle | Caractéristique | Avantages |
| S-TANK АТ PRESTIGE - 500 (Biélorussie) | Poids - 105 kg. Diamètre - 78 cm. Hauteur - 157 cm. Le volume du réservoir est de 500 litres. | · Facilité d'entretien et installation facile; · L'eau se réchauffe rapidement; · Protégé contre la surchauffe; · Multifonctionnalité; · Compatible avec différentes sources de chaleur. |
| HAJDU PT 300 (Hongrie) | Hauteur - 1595 mm. Poids - 87 kg. Le volume du réservoir est de 300 litres. | · Fonctionne dans un système fermé, avec des pompes, de la chaleur et des panneaux solaires; · Vous pouvez installer des éléments chauffants; · Installation, construction et entretien simples; · Bonne isolation thermique. |
| HAJDU AQ PT 1000 (Hongrie) | Le volume du réservoir est de 750 litres. Poids - 93 kg. Diamètre - 79 cm. Hauteur - 191 cm. | · Ergonomie; · La présence d'isolation thermique; · Isolation et enveloppe amovibles; · Compatibilité avec diverses chaudières; · Fonctionnement à long terme. |
| S-TANK АТ AT-1000 (Biélorussie) | Poids - 131 kg. Hauteur - 2035 mm. Diamètre - 92 cm. Le volume du réservoir est de 1000 litres. | · L'appareil est isolé thermiquement sur le dessus (70 mm); · Pour une connexion pratique, les tuyaux de dérivation sont tournés à un angle de 90 ° et sont situés à différentes hauteurs; · Il y a 4 trous de 0,5 pouce pour les manomètres et capteurs de pression de contrôle de température. |
| Réservoir S AT 300 (Biélorussie) | Poids - 65 kg. Hauteur - 1545 mm. Diamètre - 500 mm. Le volume du réservoir est de 300 litres. | · Convient à tous les types de chaudières; · L'isolation a une résistance élevée au feu; Le réservoir est protégé de l'extérieur par un boîtier (plastique ou tissu, · Le dessus du débardeur est peint avec une peinture résistante à la chaleur. |
______________________________________________________________________________________ Les accumulateurs de chaleur pour les chaudières de chauffage de production russe ont fait leurs preuves sur le marché. Ils ne sont pas inférieurs aux homologues étrangers, ils ont également une haute qualité et une longue durée de vie, et le prix est beaucoup plus bas. Des modèles célèbres de dispositifs de protection sont produits par des marques: «Prometey», «Vodosystem», «BTS», «Gorynya», LLC «RVS-engineering», «Teplodar».


